土木在线论坛 \ 暖通空调 \ 热泵工程 \ 详解:特斯拉Model Y热泵空调技术

详解:特斯拉Model Y热泵空调技术

发布于:2023-03-10 10:32:10 来自:暖通空调/热泵工程 [复制转发]
从8向换向阀到12种工作模式的自动控制,Model Y实现硬件结构集成创新并配以硬件软化,以及产生的引领效应,可能加速热泵空调在电动汽车上的应用。 文末附特斯拉Model Y热泵空调拆解视频。

1、Model Y整车热管理系统架构

图片

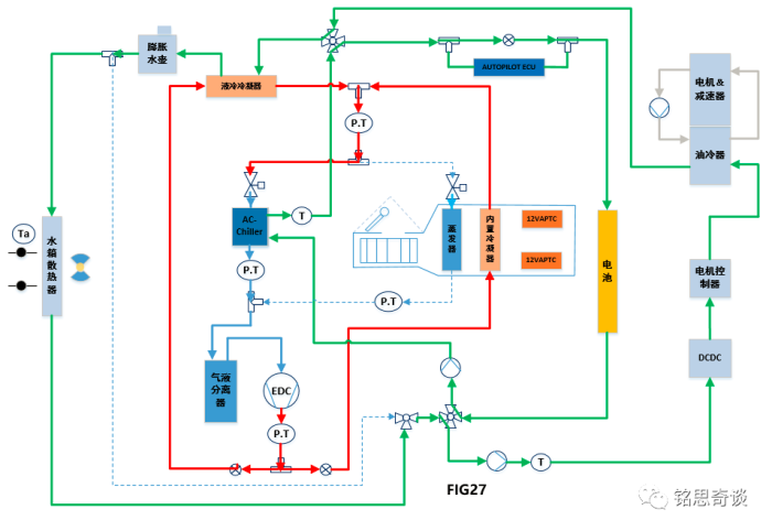
2、Model Y整车热泵空调系统原理框图

Model Y整车热泵空调原理框图。

图片

从视频中也可以看到Model Y机舱有电动压缩机,液冷冷凝器,AC-Chiller,膨胀水壶,HVAC总成进风口,冷却模块等。

3、Model Y整车热泵空调系统控制框图

Model Y热泵空调系统控制框图分为行驶状态及远程控制状态,下面分别进行说明。

3.1 行驶状态的控制框图

图片

3.2 远程控制状态的控制框图

图片

4、Model Y整车热泵空调系统不同模式的介绍

4.1  Model Y热泵空调系统模式选择

相比于现在已经应用热泵系统的车型,特斯拉在热泵与整车的集成上做得更进一步。特斯拉热泵集成应用的策略可以通过下面这张图来说明,在满足乘员舱乘客舒适性需求的前提下,来采用COP较高的模式运行,减少能源消耗,提高续航里程。即根据环境温度与电池温度的关系,从COP的划分,来规划热泵系统参与加热的程度,以及启动不同级别的加热模式。

图片

4.2 各模式运行框图及应用场景介绍

(1) 乘员舱制热

场景一

热泵系统202通过AC-Chiller从电池系统204吸取热量。给乘员舱进行加热,此时COP>>1;

当电机循环系统中部件温度( DCDC,电机控制器,电机等)高于电池系统106的温度时,此时电池循环系统204和电机循环系统206通过阀系统208来实现串联,这对于提高效率有所帮助。

图片

场景二

热泵系统202通过吸收环境空气中的热量,同时不对电池循环系统204造成不利的影响。给乘员舱进行加热,此时COP>>1;

a,热泵系统202通过AC-Chiller吸收循环中冷却液的热量,从而循环中冷却液温度不断降低,冷却液流过散热器236时吸收环境空气的热量。

b,通过控制阀系统208实现两个独立的循环:一个循环是:AC-Chiller与散热器串联;另一个循环是:电池循环系统202与电机循环系统206串联,当电机循环系统中部件温度( DCDC,电机控制器,电机等)高于电池系统106的温度时,这时电池系统可以自然利用电机等部件产生的热量来进行预热,这有利于提高效率;

图片

场景三

通过热泵和APTC同时给乘员舱进行加热。热泵加热时COP>1,APTC加热COP=1,此时为混合加热模式, COP>1;

a,乘员舱的热源来自热泵系统和APTC,这种MODE2较MODE1可以为乘员舱提供更多热量,适用于:场景①电池系统循环回路204温度太低,无法满足乘员舱舒适加热需求;场景②电池系统106通过电池循环系统204吸取更少的热量而更快地加热乘员舱;场景③:当乘员舱有分区需求时,这种模式就有必要的,通过12VAPTC232可以提供左右分区需要的热量。

b,当电机循环系统中部件温度( DCDC,电机控制器,电机等)高于电池系统106的温度时,此时电池循环系统204和电机循环系统206通过阀系统208来实现串联,这对于提高效率有所帮助。

c,MODE11-FIG26A描述的原理框图与F13一样,此模式可以支持除霜操作,以消除乘员舱蒸发器218上的结霜。蒸发器表面可以允许部分结霜,但不能明显影响空气流通。压缩机和鼓风机处于低效率状态,以便产生尽可能多的热量并减少化霜的时间。

图片

场景四

通过热泵202从电池循环系统204吸热和同时通过乘员舱蒸发器吸收环境空气的热量给乘员舱进行加热。为混合加热模式,COP>1;

图片

场景五

通过热泵202从电池循环系统204吸热,通过12VAPTC加热乘员舱,通过乘员舱蒸发器吸收环境空气的热量给乘员舱进行加热。为混合加热模式,COP>1;

图片

场景六

目的是在极端条件下为乘员舱进行加热,在不与电池循环系统204换热的情况下提供COP=1的功率。

a,电池系统循环系统的冷却液温度较低,通过AC-Chiller吸热是不可行的,只是通过压缩机做功来快速给乘员舱加热,此时COP=1;

b,保持最佳的内外循环比例和最低的舒适性需求;如果全部内循环,容易乘客憋闷及起雾的风险。

图片

场景七

这种模式能够有效通过散热器吸收空气中热量来加热乘员舱。

图片

(2) 乘员舱和电池同时有制热

目的是在极端条件下为乘员舱进行加热,在不与电池循环系统204换热的情况下提供COP=1的功率。

a,有多余的加热功率可用(循环状态满足防止起雾及换气功能,乘员舱舒适性可以满足的前提),这种场景可以通过液冷冷凝器来给电池系统106进行加热,主要是为了充电效率或提高电池放电电流等。

b,三通阀230来控制冷媒分配流量,优先保证乘员舱舒适性,多余的热量提供给液冷冷凝器来加热电池。冷暖循环风门位置及压缩机决定了总的消耗功率;

图片

(3) 仅电池有制热

场景一

目的是压缩机机作为加热器快速加热电池。应用场景:当车速优先或者在较冷的环境中充电时,这个模式会比较有用。
图片

场景二

这种模式应用在远程状态,一般应用在行驶前或行驶后的场景。此模式的目的是,通过乘员舱蒸发器吸收环境空气的热量来加热电池系统106。

图片

(4) 电池制冷模式

应用场景:如环境温度43℃左右,电池有强制冷需求;

图片

(5) 乘员舱制冷模式;

图片

(6)乘员舱及电池系统同时制冷模式;

图片

4.3 八通阀系统

Model Y应用了集成式的八通阀,上面的不同使用场景通过控制阀系统208来实现不同的冷却液循环回路,便于能量回收利用,提高效率;

场景一:当通过预处理或其他工况电池系统106的温度高于循环中其他部件(DCDC,电机控制器,电机等)温度时,此时电池循环系统204和电机循环系统206并联,这对于提高效率有所帮助。如下图①和②。

图片

场景二:当电机循环系统中部件温度( DCDC,电机控制器,电机等)高于电池系统106的温度时,此时电池循环系统204和电机循环系统串联,这对于提高效率有所帮助。如下图⑤和⑥。

图片

场景三:乘员舱与电池同时有制热请求时,并且电池急需加热以满足快速充电或动力需求时,可以通过控制阀系统208,使电池循环系统204与电机循环系统206串联,通过电机堵转加热的方式给电池快速加热;而热泵系统202通过AC-Chiller吸收水箱散热器中的热量(水箱散热器从环境空气中吸收热量),如下图③和④。

图片


本文来源于网络,如有侵权,请联系删除

知识点:详解:特斯拉Model Y热泵空调技术

技术:热泵型空调额定制热室外换热器结霜原因分析及对策



全部回复(0 )

只看楼主 我来说两句抢沙发
这个家伙什么也没有留下。。。

热泵工程

返回版块

4.67 万条内容 · 417 人订阅

猜你喜欢

阅读下一篇

什么是热泵?跟空调系统有什么区别?

什么是热泵?跟空调系统有什么区别?

回帖成功

经验值 +10