交流异步电动机启动瞬间电流可达到额定电流的5—8倍,为避免大电流对电机线圈和电网的冲击,引入了电动机降压启动概念。为了便于分析,我们可以将电动机的启动过程分成两个时间段。第一个时间段在电动机线圈加上较低的电压(相对于电动机额定电压而言),让电机转子先低速转起来,实现低电压地电流启动;第二阶段加上电机额定电压,使电动机全速启动。如此便从一定程度上降低了电机直接启动的弊端。目前新的电工安全条例则规定大于十一千瓦的电机要降压启动。
几种常见的降压启动电路:

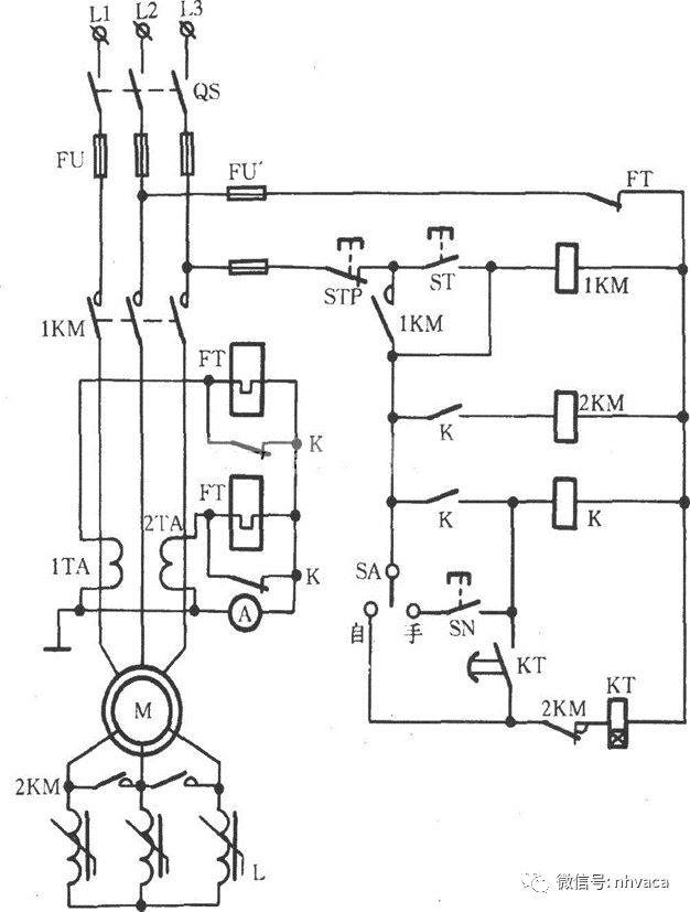
1.电动机星三角降压启动

控制过程分析:主电路电源开关闭合后,控制电路得电。SB1为电机停止按钮,SB2为启动按钮。SB2按下后,接触器KM1,KM3及时间继电器KT线圈得电吸合,电机进入星形连接通电低速运行。KT达到设定时间,KM3断开,KM1始终保持吸合,KM2得电,电机线圈切入三角形连接,实现全压全速投入运行。这种电路的特点是:电机一旦启动,接触器KM1始终处于吸合状态,KT实现了KM2和KM3之间的切换,即电动机从低压到全压的启动过程。
1.1启动过程




1.2电机同名端判断(剩磁法)
用于星三角控制的电机往往会引出六根线,如果电机线上标号看不清楚时,如何去判断同名端呢?介绍一种较简便的方法。我们会很轻易将电机同相绕组测量出来,并将其编号为(A1,B1,C1)和(A2,B2,C2)。将不同相的三根线捻在一起接在万用表毫安档的正负表针上,转动电动机转子并记录电流值,最小电流值对应的组别便为同名端。最多四次便可判断出来。为了便于分析,将四次组合列出,如下所示:
A1,B1,C2——A2,B2,C1
A1,B2,C1——A2,B1, C2
A1,B2,C2——A2,B1,C1
A1,B1,C1——A2,B2,C2(正确的组别)

2.自耦变压器降压启动控制电路

控制过程分析:自耦变压器降压启动有点类似于星三角启动电路,不同的是在电机绕组星形连接中加入了自耦变压器,实现电压的平滑过渡,大大减少了启动电流。这个过程完成后电机进入三角形全压控制。自耦变压器一般有三组抽头,要依照现场实际需求选择合适的抽头。
3.变频器/软启动器启动控制电路
电机的变频器和软启动器控制近年来因其独特的优越性,已经被市场广泛应用。两者有不同的地方:软启动器是通过改变晶闸管导通角使输出侧电压由小到大变化,平滑的启动电机。变频器是通过整流逆变改变输出侧U/F(电压和频率)将电机平稳的启动起来,可改变输出电压频率,这是软启动器所不具有的。在此我们不做重点讲解。
知识点:异步电动机降压启动控制电路
相关推荐:
0人已收藏
0人已打赏
免费0人已点赞
分享
制冷技术
返回版块14.67 万条内容 · 883 人订阅
回帖成功
经验值 +10
全部回复(0 )
只看楼主 我来说两句抢沙发