土木在线论坛 \ 道路桥梁 \ 桥梁工程 \ 如何便捷的将桥梁平面设计成果转化为BIM模型

如何便捷的将桥梁平面设计成果转化为BIM模型

发布于:2023-02-03 14:04:03 来自:道路桥梁/桥梁工程 [复制转发]
图片


随着BIM技术在工程设计领域的深入应用,BIM软件的专业化开发需求也更加迫切。目前的普遍情况是,国内专业软件完成设计任务能力强,而处理BIM模型和信息能力弱;而国外BIM软件则正好相反。正所谓“国内软件上不了天,国外软件落不了地”。


BIM为工程行业带来了很多便利,但在实际应用过程中也存在着很多问题。主要有以下几个方面:第一,BIM属于新兴事物,从业人员大多都是刚刚接触不久,然而想要制定科学合理的BIM应用方案,必须要深入了解BIM的理论知识,掌握核心的BIM软件并熟练操作,还必须有足够的工程建设经验。第二,BIM技术应用规模受限。目前,很多规模不大的设计施工单位仍然采用传统的手绘图纸和平面CAD,再加上科技水平落后,管理模式陈旧,这种现象很难转变,使得BIM技术很难得到推广。第三,缺乏合适的工具,将设计人员生成的二维设计图纸转化为BIM模型,导致设计人员想要创建BIM模型时,必须重新进行设计。


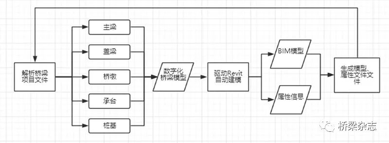
针对上述BIM应用过程中的问题,有必要开发一款能快速完成桥梁建模的BIM软件。但从无到有开发一个BIM桥梁设计系统,需要调研、设计、开发、测试等一系列工作,时间和资金成本都很高。而开发基于桥梁专家系统的BIM模块,则会大幅缩减开发周期与成本。所以,我们以Revit为基础平台,通过分析公路桥梁工程的设计成果(桥梁专家系统的项目文件),实现批量快速化创建公路桥梁BIM模型,并绘制了系统架构图。


图片

系统架构图


技术路线


我们的设计思路,是以Autodesk Revit为基础平台,通过对桥梁专家系统的项目文件进行解析,利用数字化的桥梁工程信息,建立组件化编程模型,驱动Revit自动化建立桥梁BIM模型,并生成模型的几何和非几何属性信息。


桥梁专家系统是一款成熟的桥梁设计软件,经过多次修改与历次更新,现已支持创建各种常规桥梁,可以创建T梁、小箱梁、空心板等主梁和圆柱墩、方柱墩、薄壁墩、空心墩、U台、肋板台、承台分离式台、桩柱式台等多种墩台形式。


图片


关键技术


公路桥梁BIM设计系统,按照上述设计思路实施开发,采用符合习惯的输入方式,可以通过自动解析生成并输出三维模型以及BIM信息等。该软件用户界面比较简洁,上部为工具栏,左侧为项目树结构面板,中间为模型预览区。软件上手容易,操作简便,几乎没有学习成本。公路桥梁BIM设计系统通过采用Autodesk Revit二次开发技术、参数化模型设计、组件化编程等关键开发技术,使桥梁专家系统的平面设计成果,直接转化为BIM模型,解决了如何方便快捷的桥梁的平面设计成果转化为BIM模型的难题。 


参数化模型设计


参数化设计是Autodesk公司提出的课题,它不仅可使模型设计具有交互式功能,还使模型具有自动完善的功能。目前,它是设计领域内的一个重要的且待进一步研究的课题。在Autodesk Revit中,Revit族是某一类别中图元的类,是根据参数(属性)集的共用、使用上的相同和图形表示的相似来对图元进行分组。通过族可以实现参数化模型的创建。利用参数化设计手段开发的专用产品设计系统,可使设计人员从大量繁重而琐碎的绘图工作中解脱出来,大大提高设计速度,并减少信息的存储量。


公路桥梁BIM设计系统中的图形参数化处理和设计过程如下:在对标准模型进行处理的过程中,首先对模型中几何元素的几何拓扑和约束关系进行分析,提取出模型中主要的定形、定位或装配尺寸作为自定义变量,即桥梁设计时的相关设计参数,并且建立起几何图形的尺寸、位置信息与这些设计参数之间的函数关系,实现参数与模型中的几何图形相互关联,完成模型参数化处理。

图片

贵州某项目马道大桥

图片

贵州某项目冗乃冲大桥


组件化编程模型


近年来,各大游戏引擎在开发过程中,普遍使用组件化编程模型。相比面向对象编程模型,可以更好地处理游戏中各类对象的动态组合和变化。通过借鉴组件化编程模型,可以解决桥梁上构主梁与下构桥墩之间动态组合难题。公路桥梁BIM设计系统的组件化编程模型,由节点、几何约束和参数三个类组成,每个节点就是一个组件,可包含多组几何约束;每个几何约束又可以包含一到多个参数。通过修改几何约束中的参数,使节点中的所有相关尺寸随之变动,从而实现自动更改整个模型。几何约束是在几何实体之间施加的约束关系,包括尺寸约束(如距离、长度等)和拓扑约束(如平行、垂直、重合等)。


一个BIM桥梁模型,是由一系列基本几何元素构成。这些基本几何元素包括点、直线、圆、圆弧及抛物线等。从设计图纸中提取一组几何约束或多组几何约束,并从几何约束中提取参数,从而构造一个有机的几何约束系统。通过这些集合约束系统,建立起组件化模型,实现桥梁构件之间的动态组合与变化。

图片

新疆某项目整体式桥

图片

云南某项目多座桥梁


工程应用


中交二公院公路桥梁BIM设计系统,采用了本文所述的思路,在多个项目公路工程BIM设计项目中得到应用,并取得了良好的效果,极大地减少了桥梁建模所需的工作量。 


通过公路桥梁BIM设计系统的研发,解决了如何方便快捷地将桥梁平面设计成果转化为BIM模型的难题,最终实现了快速桥梁建模的目标。克服了手动建模耗时长、易出错的痛点,为BIM技术与现有设计软件相结合,提高设计效率提供了参考。相信通过进一步应用与探索,一定能更好地发挥BIM技术的优势,使之成为推动行业发展的新动力。

内容源于网络,旨在分享,如有侵权,请联系删除


相关资料推荐:

某地桥梁平面设计结构图(含材料表)

https://ziliao.co188.com/d62417460.html



知识点:如何便捷的将桥梁平面设计成果转化为BIM模型


全部回复(8 )

只看楼主 我来说两句
加载更多
这个家伙什么也没有留下。。。

桥梁工程

返回版块

19.44 万条内容 · 655 人订阅

猜你喜欢

阅读下一篇

钢桥面的“下层浇筑+上层环氧”刚柔复合型铺装

泰州大桥是世界首座三塔两跨钢箱梁悬索桥,主桥全长2160m (2×1080m),是江苏省“五纵九横五联”高速公路网的重要组成部分。泰州大桥钢桥面首次成功实施了“下层浇筑+上层环氧”刚柔复合型铺装方案。自2012年12月通车以来,经过6年期运营,目前铺装总体使用状况良好。但随着使用年限的增长,铺装表面逐步出现了一些裂纹、层间空隙、罩面脱皮等病害,基本处于施工缺陷类病害集中爆发阶段,逐步步入中短期预防性养护及小修保养期。该时期是大桥桥面铺装管养承前启后的阶段,观测、养护的科学化颇为关键,因此本文重点对刚柔复合型钢桥面铺装使用性能评估及管养技术研究。

回帖成功

经验值 +10