基槽开挖
(1)基槽底宽一般比管段底宽大4~10m(即每边宽2~5m);
(2)基槽深度=管顶覆土厚度+管段高度+基础处理超挖深度;
(3)基槽边坡坡度。
开挖工作两阶段:粗挖与精挖。
(1)粗挖:一般挖到离管底标高约1m处。
(2)精挖:精挖长度只需超前2~3节管段长度,应在临近管段沉放前再挖。挖到基槽底部标高后,应将槽底浮土与淤渣清掉。
(3)一般可用吸泥船疏浚,自航泥驳运泥。
(4)土层坚硬、水深超过20~25m时,可用抓斗挖泥船配小型吸泥船清槽与水下爆破,炮孔一般超深0.5m 。
(5)粗挖也可用链斗式挖泥船,硬质土层可采用单斗挖泥船。
航道疏浚
(1)航道疏浚包括临时航道和管段浮运航道的疏浚。
(2)临时航道疏浚必须在基槽开挖以前完成,以保证施工期间河道上正常的安全运输。
(3)浮运航道是专门为管段从干坞到隧址浮运时设置的,管段出坞拖运之前,浮运航道应疏浚好。
(4)浮运路线的中线应沿着河道的深槽,以减少疏浚航道的挖泥工作量。浮运航道要有足够水深。
(5)根据河床地质情况应考虑一定的富余水深(0.5m左右),并使管段在低水位(平潮)时也能安全拖运。
管段浮运
(1)管段浮升后用地锚钢绳固定,再由干坞坞顶的绞车逐节牵引出坞。
(2)出坞后在坞口系泊。
(3)分批预制管段时,也可在临时拖运航道边选一个具备条件的水域临时抛锚系泊。
(1)可采用拖轮拖运或岸上绞车拖运。
(2)拖轮大小与数量应根据管段几何尺寸、拖航速度及航运条件(航道形状、水流速度等),通过计算分析后选定。
(3)拖轮拖运形式
a.四轮拖运(两艘拖轮排前领拖、后两艘反拖并制动转向;一艘领拖,旁侧两艘帮拖,后一艘制动转向);
b.三轮拖运(两艘主拖一艘反拖并制动转向;一艘主拖,两艘靠帮导向)。
(4)绞车拖运(水面较窄时)
a.宁波甬江沉管隧道绞车拖运管段与浮箱骑吊组合体;
b.广州珠江沉管隧道绞车拖运与拖轮顶推管段。

管段沉放
吊沉法使用最多,分为起重船吊沉法,浮箱吊沉法,自升式平台吊沉法和船组杠沉法。
(1)起重船吊沉法(浮吊法)
浮吊法一般用2~4艘起重能力为1000~2000kN的起重船提着管段顶板预先埋设的吊点,同时逐渐压载,使管段慢慢沉放到规定的位置上。

1.沉管2.压载水箱3.起重船4.吊点
(2)浮箱吊沉法
管段顶板上方用4只浮力1000~1500kN的方型浮箱直接吊起,吊索起吊力作用于各浮箱中心,前后每组两只浮箱用钢桁架连接,并用4根锚索定位。起吊卷扬机与浮箱定位卷扬机均安放在浮箱顶部,管段本身则另用6根锚索定位,其定位卷扬机则安设在定位塔顶部。

1沉放管段;2压载水箱;3浮箱;4定位塔;5指挥室;6吊索;7定位索;8既设管段;9鼻式托座
(3)自升式平台(SEP)吊沉法
自升式平台一般由4根柱脚与平台(船体)组成。移位时靠船体浮移。就位后柱脚靠液压千斤顶下压至河床以下。平台沿柱脚升出水面,利用平台上的起吊设备吊沉管段。施工完平台落到水面,利用平台船体的浮力拔出柱脚,浮运转移。

1-沉管段;2-SEP自升式平台
(4)船组(四驳)杠吊法
每组船体由两只铁驳或两组浮箱构成,将每组钢梁(杠棒)两头担在两只船体上构成一个船组,再将先后两个船组用钢桁架梁连接成整体船组(前后两个船组也可不用钢桁架梁连接)。船组与管段各用6根锚索定位(均为四边锚与前后锚),所有定位卷扬机均安设在船体上,起吊卷扬机安设在“杠棒”上,吊索的吊力通过“杠棒”传到船体上。

1沉管;2铁驳;3船组定位索;4沉管定位索;5杠棒;6连接梁;7定位塔
(1)沉放前准备
包括航道管理、基槽清淤、水上交通管制。
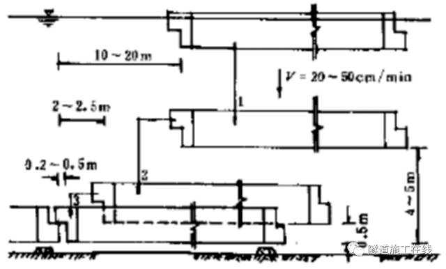
(2)管段就位
将管段浮运到距规定沉放位置的纵向约10~20m处,并挂好地锚,校正好方向,管段中线与隧道中线误差不应大于10cm。管段纵坡调整到设计坡度。
(3)管段下沉
管段下沉全过程一般需要2~4h,故应在潮位退到低潮平潮之前1~2h开始下沉,其时水流速度宜小于0.15m/s。如流速超过0.5m/s,就要另外采取措施。如加设水下锚碇,使管段安全就位。
a.初步下沉
压载至下沉力达50%规定值后校正位置,之后再继续压载至下沉力达100%规定值,然后按不大于30cm/min的速度下沉,直到管段底部离设计高程4~5m为止。
b.靠拢下沉
将管段向前节既设管段方向平移至距前节管段2~2.5m处,再将管段下沉到管段底部离设计高程0.5~1.0m左右,再次校正管段位置。
c.着地下沉
先将管段底降至距设计高程10~20cm处,再将管段继续前移至距既设管段20~50cm处,校正位置后即开始着地下沉。下沉速度缓慢,随时校正管段位置。

水下混凝土连接法
早期均使用该法,目前只用于最终接头连接。
先在接头两侧管段端部安设平堰板(与管段同时制作),管段沉放后在前后两块平堰板的左右两侧,于水中安放圆弧形堰板,围成圆形钢围堰。同时在隧道衬砌的外边用钢檐板把隧道内外隔开,最后往围堰内灌筑水下混凝土,形成管段连接。
水力压接法
利用作用在管段上的巨大水压力使安装在管段前端面周边上的一圈胶垫发生压缩变形,形成一个水密性相当可靠的管段接头。沉放对位后拉紧相邻管段,接头胶垫第一次压缩初步止水;抽出封端墙之间的水使之为空气压力,作用于后封端墙的巨大压力二次压缩胶垫紧密连接。

(1)GINA尖肋型橡胶垫(安装于管段接头竖直面上);
(2)“Ω”或“W”型橡胶板 (用扣板与螺栓连接)安装于管段接头水平方向。
(1)对位:着地下沉后,管段对位连接精度应满足要求。鼻式托座与卡式托座可确保定位精度;
(2)拉合:用带有锤形拉钩的千斤顶将管段拉紧,压缩尖肋型橡胶垫初步止水。
(3)压接:打开既设管段后封端墙下部的排水阀,排出前后两节沉管封端墙之间被胶垫所封闭的水。后封端墙水压力高达数十兆牛到数百兆牛,从而使管段紧密连接。
(4)拆除封端墙:拆除封端墙,安装“Ω”或“W”型橡胶板,是管段向岸边延伸。
1、刮铺法
(1)在管段沉放前采用专用刮铺船上的刮板在基槽底刮平铺垫材料(粗砂或碎石或砂砾石)作为管段基础。
(2)采用刮铺法开挖基槽底应超挖60~80cm,在槽底两侧打数排短桩安设导轨,以便在刮铺时控制高程和坡度。

2、喷砂法
(1)从水面上用砂泵将砂、水混合料通过伸入管段底下的喷管向管段底喷注、填满空隙。砂垫层厚度1m左右。
(2)可沿着轨道纵向移动的台架外侧挂三根L形钢管,中间为喷管两侧为吸管。

3、压注法
(1)在管段沉放后向管段底面压注水泥砂浆或砂作为管段基础。根据压注材料不同分成压浆法和压砂法两种
(2)压浆法:开控基槽时应超挖1m左右,然后摊铺一层厚40~60cm的碎石。两侧抛堆沙石封闭槛后,通过隧道内预留压浆孔注入由水泥、膨润土、黄砂和缓凝剂配成的混合砂浆。
(3)压砂法:与压浆法相似,但注浆材料为砂水混合物。

4、桩基法
(1)当沉管地基特别软弱时,采用桩基础支撑后的承载力与沉降都能满足要求,抗震能力也较强
( 2)桩顶不平处理措施:水下混凝土传力法、砂浆囊袋传力法、活动桩顶法。
5、覆土回填
回填工作是沉管隧道施工的最终工序,包括沉管侧面与管顶压石回填。沉管外侧下半段一般采用砂砾、碎石、矿渣等材料回填,上半段则可用普通土砂回填。
相关资料推荐:
隧道工程沉管法施工技术讲义
https://ziliao.co188.com/p63186310.html
知识点:沉管法施工工艺
0人已收藏
0人已打赏
免费0人已点赞
分享
隧道工程
返回版块2.96 万条内容 · 279 人订阅
阅读下一篇
沉管法施工工艺(上)沉管法施工流程 1、沉管法施工流程 (1)沉管法实质:在隧址附近修建的临时干坞内(或船厂船台)预制管段,用临时隔墙封闭,然后浮运到隧址规定位置,此时已于隧址处预先挖好水底基槽。待管段定位后灌水压载下沉到设计位置,将此管段与相邻管段水下连接,经基础处理并最后回填覆土即成为水底隧道。
回帖成功
经验值 +10
全部回复(0 )
只看楼主 我来说两句抢沙发