【问】
某项目,监理检查现场,开出整改单,要求所有构造柱箍筋必须上下500范围内箍筋加密,否则不予验收。那么问题来了:
构造柱是否必须箍筋加密区?框架结构的构造柱箍筋需要加密么?哪条规范规定的?

【一】
加密时必须的。构造柱的构造要求有:
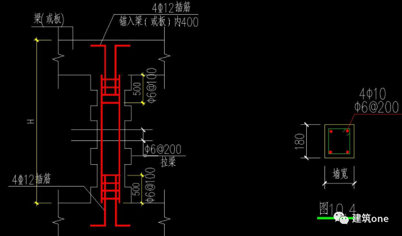
一、构造柱最小截面为240mm×180mm,纵向钢筋宜采可4φ12,箍筋间距不宜大于250mm,且在与圈梁相交的节点处宜适当加密,加密范围在圈梁上下均不应小于1/6层高或450mm,箍筋间距不宜大于100mm。房屋四角的构造柱可适当加大截面及配筋;
二、7度时超过6层、8度时超过5层和9度区的构造柱纵向钢筋宜采用1φ14,箍筋间距不宜大于200mm;
三、构造柱与墙体的连接处宜砌成马牙槎,并沿墙高每500mm设2φ6拉结钢筋,每边伸入墙内不宜小于1m;
四、构造柱混凝土强度等级不应低于C15;
五、构造柱可不单独设置基础,但应伸入室外地面下500mm(图5.0.3-2),或锚入浅于500mm的基础圈梁内。
【二】
加密范围在每层柱子的顶部和底部,加密区长度为(1/6层高)和(450MM)二者较大值。详见图集12ZG002《民用多层砖房抗震构造》。
【三】
GB5003《砌体结构设计规范》对于组合砖墙构造柱要求箍筋加密间距100mm,范围是柱顶柱脚各500mm。
GB50011-2010上的规定措辞是“应适当加密”。“二次结构中的构造柱”属于填充、隔断等非承载构件,不必硬靠组合砖墙构造规定,而可“应适当加密”。
【四】
由于钢筋混凝土构造柱的作用主要在于对墙体的约束,构造断面不必大,但须同各层纵横墙的圈梁连接,无圈梁的楼层亦须设置配筋砖带,才能发挥约束作用,关于抗震柱的设置,《建筑抗震设计规范》GB50011-2010中作了详细的规定。
抗震设计时多层普通砖、多孔砖房屋的构造柱应符合下列要求:
1、构造柱最小截面可采用 240 mm×180 mm(墙厚190 mm时为180 mm×190 mm),纵向钢筋宜采用4ф12,箍筋间距不宜大于250 mm,且在柱上下端宜适当加密;6、7度时超过六层、8度时超过五层和9度时,构造柱纵向钢筋宜采用4ф14,箍筋间距不应大于200 mm;房屋四角的构造柱可适当加大截面及配筋。
2、构造柱与墙连接处应砌成马牙槎,沿墙高每隔500 mm设2ф6水平钢筋和ф4分布短筋平面内点焊组成的拉结网片或ф4点焊钢筋网片,每边伸入墙内不宜小于1m。6、7度时底部1/3楼层,8度时底物1/2楼层,9度时全部楼层,上述拉结钢筋网片应沿墙体水平通长设置。
3、构造柱与圈梁连接处,构造柱的纵筋应穿过圈梁,保证构造柱纵筋上下贯通。
4、构造柱可不单独设置基础,但应伸入室外地面下500 mm,或与埋深小于500 mm 的基础圈梁相连。
5、房屋高度和层数接近表7.1.2的限值时,纵、横墙内构造柱间距尚应符合下列要求:
横墙内的构造柱间距不宜大于层高的二倍;下部1/3楼层的构造柱间距适当减小;
当外纵墙开间大于3.9 m时,应另设加强措施。内纵墙的构造柱间距不宜大于4.2m。

【五】
构造柱箍筋加密区是在搭建部位或是搭建柱子的上下500毫米以内范围。
构造柱之所以要加密主要是为了增加构造柱的搭接整体性,这也是做到的抗震要求。但框架结构的构造柱是不需要加密的,而砖混结构的构造柱则是需要进行加密的,这是为了增加柱子的稳定性。
箍筋加密区是对于抗震结构来说的。根据抗震等级的不同,箍筋加密区设置的规定也不同。一般来说,对于钢筋混凝土框架的柱子的端部和每层梁的两端都要进行加密。
抗震等级为一级时,加密区长度为2倍的梁高和500mm取大值,抗震等级为二~四级时,加密区长度为1.5倍的梁高和500mm取大值。
【六】
构造柱不作为主要受力构件。
构造柱不需加密箍筋。可以认为: 构造柱并非承重构件,震害分析和试验表明,在墙体中适当部位设置钢筋砼构造柱,并与圈梁、腰梁、墙体压顶梁等连接使之共同工作,可以增加墙体的延性,提高构件抗侧力能力,防止或延缓墙体在地震作用下发生突然倒塌,或减轻墙体损坏程度。它是为增加墙体延性的构造措施。柱子加密箍筋目的是提高柱子延性,柱子影响延性的主要因素是轴压比大小及考虑强柱弱梁原则,才考虑柱子有箍筋加密区或全柱箍筋加密,构造柱不存在轴压比问题, 因此构造柱不需加密箍筋。
内容源于网络,如有侵权,请联系删除
相关资料推荐:
知识点:构造柱箍筋加密
0人已收藏
0人已打赏
免费11人已点赞
分享
混凝土结构
返回版块140.17 万条内容 · 2216 人订阅
阅读下一篇
梁柱箍筋加密区的范围这篇熟悉的人可以不看,主要是给不熟悉的人看,看了这篇文章,我相信大家就会计算梁柱加密区的长度了,其实很简单。 梁的箍筋加密区如何规定,具体在16G101-1中第88页中规定 抗震等级为一级时需≥2倍梁高且≥500 抗震等级二~四级时为1.5倍梁高且≥500(hb为梁截面高度) 在18G901-1钢筋排版规则中相应规定了 看看梁箍筋加密三维图让你们在脑海里想想,图片可放大
回帖成功
经验值 +10
全部回复(4 )
只看楼主 我来说两句-
jujun82
沙发
2022-10-12 16:50:12
赞同1
-
wx_1661940483432
板凳
2022-10-12 17:02:12
赞同0
加载更多填充墙中的构造柱,无论规范和图集都没有要求箍筋加密,监理这是无理的要求
回复 举报
图纸指定了图集,按图集来怕监理干嘛。目前12G614用的最多,里面只要求搭接区保证4道箍筋就够了。
回复 举报