知识点:柱箍筋的数量计算
暗柱箍筋要计算长度和根数,长度的计算方法我们在《算量就这么简单》框架实例篇框架柱一节已经讲过,但因2010 规范保护层变化,当时推导的箍筋长度计算公式有所变动,这里将变动部分重新推导给大家,至于135°弯钩的延伸长度1. 9 d 的推导过程仍按 《算量就这么简单》一书进行计算。
( 一) 箍筋长度计算
我们仍以复合箍筋5 ×4 为例, 在老规范公式的基础上来推导新规范各种箍筋长度的计算公式。
1. 外围封闭箍筋1 ( 2 ×2) 长度计算公式
( 1) 老规范推导出的计算公式
老规范因保护层为主筋外皮到构件外皮, 外围封闭箍筋1 ( 2 ×2)长度计算公式如图2. 5. 19 所示。

图2. 5. 19 老规范外围封闭箍筋1 ( 2 ×2) 长度计算图
注:上式中 b 为截面b 边尺寸,h 为截面h 边尺寸, c 为主筋保护层厚度, d 为箍筋直径
2. 新规范箍筋长度计算公式
新规范因保护层为箍筋外皮到构件外皮, 在老规范的基础上减去8 d , 就是新规范2 ×2 外围封闭箍筋1长度的计算公式, 如图2. 5. 20所示。

图2. 5. 20 新规范外围封闭箍筋1 ( 2 ×2) 长度计算图
注: 上式中b为截面b边尺寸,h为截面h边尺寸, c为箍筋保护层厚度,d为箍筋直径。
2. 非外围封闭箍筋2 ( 2 ×2) 长度计算公式
( 1) 老规范推导出的计算公式
老规范因保护层为主筋外皮到构件外皮, 非外围封闭箍筋2 ( 2 ×2)长度计算公式如图2. 5. 21 所示。
( 2) 新规范推导出的计算公式
新规范因保护层为箍筋外皮到构件外皮, 非外围封闭箍筋2 ( 2 ×2)长度计算公式如图2. 5. 22 所示。

图2. 5. 21 老规范非外围封闭箍筋2 ( 2 ×2) 长度计算图
注: 下式中b 为截面b 边尺寸, h 为截面h 边尺寸, c 为纵筋保护层厚度, D 为纵筋直径, d 为箍筋直径, n 为b 边钢筋根数, x 为箍筋2 的b 边所占的钢筋间距数。

图2. 5. 22 新规范非外围封闭箍筋2 ( 2 ×2) 长度计算图
注: 下式中b 为截面b 边尺寸, h 为截面h 边尺寸, c 为纵筋保护层厚度, D 为纵筋直径, d 为箍筋直径, n 为b 边钢筋根数, x 为箍筋2 的b 边所占的钢筋间距数。
3. 非外围封闭箍筋3 ( 2 ×2) 长度计算公式
( 1) 老规范推导出的计算公式
老规范因保护层为主筋外皮到构件外皮, 非外围封闭箍筋3 ( 2 ×2)长度计算公式如图2. 5. 23 所示。

图2. 5. 23 老规范非外围封闭箍筋3 ( 2×2) 长度计算图
注: 下式中b 为截面b 边尺寸, h 为截面h 边尺寸, c 为纵筋保护层厚度, D 为纵筋直径, d 为箍筋直径, n 为h 边钢筋根数, x为箍筋3 的 h 边所占 的钢筋间距数。
( 2) 新规范推导出的计算公式
新规范因保护层为箍筋外皮到构件外皮, 非外围封闭箍筋3 ( 2 ×2)长度计算公式如图2. 5.24 所示

图2. 5. 26 新规范单肢箍只勾住纵筋箍筋长度计算图
注: 上式中 h 为截面h 边尺寸, c 为主筋保护层厚度, d 为箍筋直径
( 2) 单肢箍同时钩住纵筋和箍筋情况
①老规范推导出来的计算公式
单肢箍同时钩住纵筋和箍筋情况, 老规范推导出来的计算公式如图2.5.27所示。

图2. 5. 27 老规范单肢箍同时勾住纵筋和箍筋长度计算图
②新规范推导出来的计算公式
单肢箍同时钩住纵筋和箍筋情况, 新规范推导出来的计算公式如图2.5.28所示。

图2. 5. 28 新规范单肢箍同时勾住纵筋和箍筋长度计算图
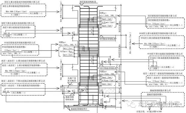
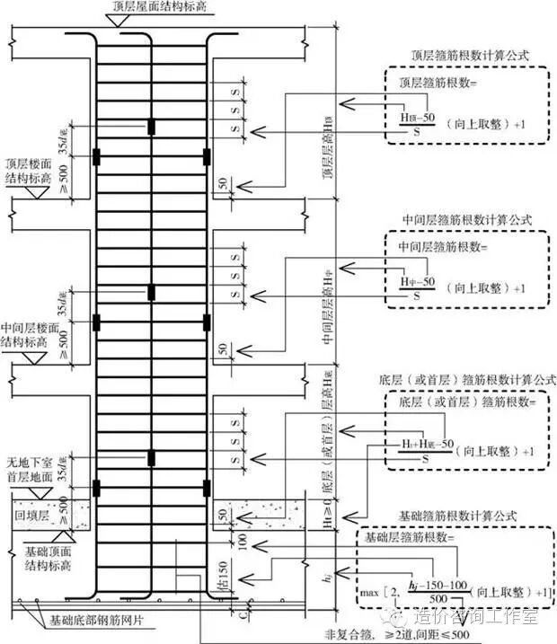
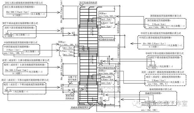
(二) 箍筋根数计算
暗柱箍筋根数计算分插筋保护层厚度> 5 d 和柱外侧插筋保护层厚度≤5 d 两种情况, 下面分别讲解。
1. 插筋保护层厚度> 5 d 情况
插筋保护层厚度> 5 d 时, 暗柱箍筋根数计算又分机械( 或焊接)连接和绑扎连接两种情况, 下面分别讲解。
( 1) 机械 (或焊接) 连接情况
机械 ( 或焊接) 连接情况箍筋根数计算如图2. 5. 29 图2. 5. 29 暗柱机械 ( 或焊接) 连接情况箍筋根数计算图所示。

( 2) 绑扎连接情况
绑扎连接情况箍筋根数计算如图2. 5. 30 所示。

图2. 5. 30 暗柱绑扎连接情况箍筋根数计算图
注:1. min 是取小值的意思;
2. max 为取大值的意思;
3.d 为纵筋较小钢筋直径
4.计算根数时取整一般采用向上取整
2. 柱外侧插筋保护层厚度< 5 d 情况
柱外侧插筋保护层厚度< 5 d 时, 暗柱箍筋根数计算分机械 ( 或焊接) 连接和绑扎连接两种情况, 下面分别讲解。
( 1) 机械 (或焊接) 连接情况 机械 ( 或焊接) 连接情况箍筋根数计算如图2. 5. 31 所示。

图2. 5. 31 暗柱机械 ( 或焊接) 连接情况箍筋根数计算图
( 2) 绑扎连接情况
绑扎连接情况箍筋根数计算如图2. 5. 32 所示。

图2. 5. 32 暗柱绑扎连接情况箍筋根数计算图
注:1. min 是取小值的意思;
2. max 为取大值的意思;
3. d为纵筋较小钢筋直径
4.计算根数时取整一般采用向上取整
相关推荐链接:
0人已收藏
0人已打赏
免费1人已点赞
分享
造价成本管理
返回版块1.37 万条内容 · 327 人订阅
阅读下一篇
浅议钢筋混凝土梁端铰接与固结知识点:钢筋混凝土梁 浅议钢筋混凝土梁端铰接与固结 PKPM建模计算时,钢筋混凝土结构梁支承于墙、柱、主梁及其它支承构件时,通常采用铰接节点和固结节点两种基本假定。所谓铰接节点,是指仅能传递竖向力和水平力,而不能传递弯矩的构件相互连接方式,而固结节点,是指既能传递竖向力和水平力,又能传递弯矩的构件相互连接方式。其实刚接和铰接都是理想概念,分别指梁端能承担无限大的弯矩和完全不能承担弯矩。一般情况下,能承受弯矩大的连接方式就称为刚性固结节点,而承受较小弯矩时,就偏向于形成柔性铰接节点。铰接,就是要保证梁端有一定的转动能力,允许此梁在两端形成塑性铰而产生裂缝,但是不会破坏。实际工程中,钢筋混凝土预制梁大多采用铰接连接,如桥梁,还有诸如厂房的吊车梁等,另外,钢结构中大量的次梁,也多采用铰接连接的简支梁结构。然而,现浇钢筋混凝土结构梁端连接,通常是介于铰接和固结两者之间。
回帖成功
经验值 +10
全部回复(0 )
只看楼主 我来说两句抢沙发