土木在线论坛 \ 给排水工程 \ 建筑消防给水 \ 机舱水雾喷淋系统详细介绍

机舱水雾喷淋系统详细介绍

发布于:2023-11-22 10:38:22 来自:给排水工程/建筑消防给水 [复制转发]
船舶火灾是造成海难事故,威胁海上人命、财产安全及海洋环境的重要因素,而船舶A类机器处所则是船舶火灾的多发地。如何在火灾早期对单一设备的火灾进行控制和扑灭,并尽可能确保设备不因此损坏成为航运界关注的问题。本文就船舶灭火系统之一的局部水基喷淋系统进行介绍。

安检知多少

图片

水基喷淋系统简介

1.

系统概述

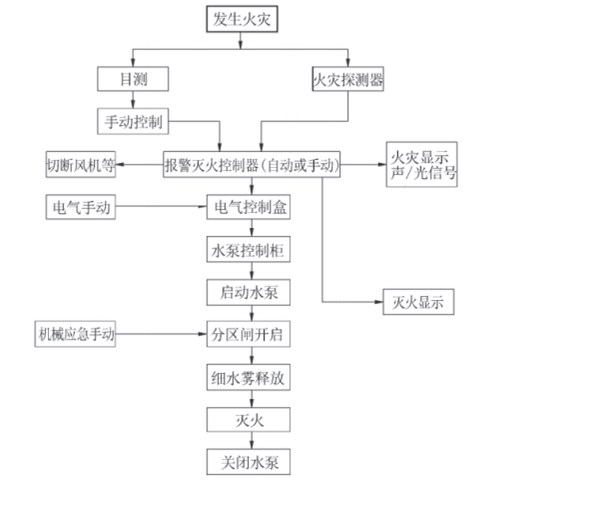
      该系统是机舱固定式灭火系统之外的补充,旨在启动全面灭火之外提供一种针对单一设备灭火的措施,而无须关闭发电机、撤离人员或封闭这些处所。同时,也为准备释放固定式灭火系统提供缓冲时间。目前,船上的固定式局部水基灭火系统基本采用细水雾灭火系统,该系统采用淡水作为灭火介质,具有环保、易于存储、灭火效果良好、对设备 破坏性小等特点。以最常见的泵式局部细水雾灭火系统为例,系统主要由泵组、控制箱、选择阀、管 系、探测警报、喷头等组成,如图所示。   



图片

2.

细水雾灭火系统典型的系统工作原理 

细水雾灭火系统成功的关键在于,增加了单位体积水微粒的表面积。其主要是通过高效率的冷却与缺氧窒息的双重作用实施灭火。细水雾灭火系统主要是从以下几个方面进行灭火:

(1)冷却:细水雾液滴增加了单位体积水微粒的表面积,表面积的增加,更容易进行热吸收,冷却燃烧反应。

(2)窒息:吸收热的雾滴汽化,汽化后体积膨胀约1700 倍,从而稀释了火焰附近氧气的浓度,降低了空气中的氧含量,窒息了燃烧反应。

(3)由于水蒸气进入火场稀释易燃蒸汽,使混合蒸汽不能燃烧。

(4)细水雾直接冲击对燃烧物产生乳化、湿润和冷却效应。

(5)包围被保护区域,预湿临近燃烧物,冷却气体和被保护区域中的其他燃料,阻挡热辐射向临近燃烧物的辐射。



图片

安检知多少

图片

常见设备

1.

58000DWT散货船局部水基灭火系统

  58000DWT散货船为新加坡籍,按共同规范CSR建造,入中国船级社CCS级。该船机舱自动化程度为“ATU-0”无人机舱,机舱共计 3 层平台,设有主机、发电机组、焚烧炉、分油机、锅炉、 海水制淡装置、油水分离器等设备。



图片

      58000DWT散货船根据水基灭火系统的构造要求,为了更好起到灭火效果分别在机舱底层主机周围、3台发电机、分油机、锅炉及焚烧炉的相关位置均匀布置了相应的水基喷头; 出于操作、检查和维修的方便的考虑,水基的本体如水泵、滤器及控制柜等设置在紧邻机舱后的舵机舱( 该处可从机舱进入) ; 声光报警和手动释放按钮在保证操作安全的前提下设置在机舱底层、三层和二层平台并张贴显著醒目的标识; 在消防控制站、集控室和驾驶室有相应的延伸报警。灭火系统各部件的主要作用如下。

图片

2.

TAMPA散货船机舱局部水基灭火系统

一、细水雾灭火系统

该轮使用的是日本Kashiwa公司的细水雾喷淋系统。细水雾灭火系统成功的关键在于,增加了单位体积水微粒的表面积。其主要是通过高效率的冷却与缺氧窒息的双重作用实施灭火。



图片

二、细水雾灭火系统的组成

      细水雾灭火系统主要由两部分组成,即本地控制部分与控制站部分。

(1)本地控制部分:主要由本地控制箱、淡水柜、淡水柜液位开关、淡水给水泵、高压淡水泵、水泵进口阀、安全阀、电磁阀/气控阀、喷嘴、探头、管线以及声光报警装置等组成,是系统最重要的、也是必不可少的部分。

图片

    不同种类的本地控制系统部分如图1所示。

图片

    被保护处所的喷嘴与探头如图 2 所示。

图片

     不同种类的电磁阀(手动 /自动位置)如图3所示。

图片

(二) 控制站部分:主要由一个控制箱组成,在此控制箱上可以实现对各个监控分区域的相关报警与遥控释放,并且船舶火灾系统的信号可以从此进入细水雾灭火系统。不同种类的控制站控制面板部分如图4所示。

安检知多少

图片
检查要点


图片

(一)本地控制部分的检查

 1、检查水雾喷嘴、延伸报警板、感光和感烟探测器、灭火主控板、声光报警器、释放控制本体等设备外部是否清洁状况良好,同时核对相关船用产品证书;   

2、淡水舱至各保护局部区域的管线、 阀门与给水泵 等是 否有 锈蚀 与渗漏等现象,压力表工作是否正常。  

3、报警灭火主控板、报警灭火延伸报警板在消防控制站和机舱控制室及驾驶室进行有效的安装;   

4、根据设计图纸实船核对相关保护处所,如主柴油机和锅炉等是否装设一定数量的火灾探测器和喷嘴;

 5、至各保护局部区域的管路应标明保护区域的铭牌,操作处所应张贴操作说明等。  

(二)控制站部分的检查 

1、对控制站的控制箱外部进行检查, 看其外部是否清洁状况良好。   

2、控制箱上各个指示灯与相关按钮、仪表指示是否工作正常, 声光报警系统是否正常。

安检知多少

图片

公约依据与常见缺陷



图片

     【国际公约】SOLAS公约1998年5月修正案海安会决议MSC.69 (69);2002年7月1日生效;适用于2002年7月1日以后建造的500总吨及上客船、2000总吨及以上货船,其A类机器处所容积超过 500立方米时,应增设固定式局部水基灭火系统。但该规定对现有客船予以追溯,即2002年7月1日以前建造的2000总吨及以上客船,其A类机器处所容积超过500立方米时,应在2005年10月1日满足本要求。

    【国内法规】比较遗憾的是,虽然SOLAS2000修正案生效至 今已超过15年,但国内航行海船法定检 验技术规则2011》及其后续的修改通告发现其均未 对“固定式局部水基灭火系统”提出要求。 

安检知多少

图片
典型案例

1.

喷头无法出水或无法形成水雾



图片

        水雾灭火系统对执行压力和水雾质量的要求比较高。如果长期未对固定式局部水基灭火系统进行供压和供水测试或使用的水杂质较多,容易造成喷头堵塞导致无法出水或无法形成水雾,如图所示。

2.

未按要求保持系统处于立即可用状态



图片

      系统的立即可用状态除了最后的激发程序外还包括:

(1)足够的灭火介质存储;

(2)供水阀保持常开;

(3)选择阀(一般为具有手动控制功能 的电磁阀)能够正常工作;

(4)具有自动释放功能的系统控制箱应处于AUTO状态,如图所示。




图片

       公约针对火灾的不同阶段制定了相关的要求, 在系统的装置中,还应避免不同系统间的相互干扰,例如通风口的位置不应干扰局部水基灭火系统探头和喷头的效应,高倍泡沫灭火系统与局部水雾应设立连锁装置,油路切断的途径不会因火灾的发生而隔离等,船员朋友们在实践过程中可以多加关注。

  • 放水发电
    放水发电 沙发

    这份资料还不错,支持鼓励上传分享好资料

    2023-11-22 11:13:22

    回复 举报
    赞同0
这个家伙什么也没有留下。。。

建筑消防给水

返回版块

28.41 万条内容 · 744 人订阅

猜你喜欢

阅读下一篇

(消防)教你学会看喷淋图纸

建筑给排水图例中,经常会JL、WL、PL、XL、YL、ZPL等等,以ZPL-1、2、3……为例,ZP,表示自喷,L表示立管,1、2、3……表示立管的编号。 喷淋平面图 喷淋平面图里,ZPL指喷淋立管,PL指喷淋泄水管,在布置喷头的时候,根据要求选取相应的喷头,如隐藏式吊顶型喷头、上喷式直立型喷头、上下喷(两只喷头同一个位置)、边墙型快速响应扩展喷头。

回帖成功

经验值 +10