土木在线论坛 \ 给排水工程 \ 给排水资料库 \ 高位水箱的几种给水方式,你都知道吗?

高位水箱的几种给水方式,你都知道吗?

发布于:2023-07-24 11:51:24 来自:给排水工程/给排水资料库 [复制转发]
高位水箱给水是应用较为普遍的一种高楼供水方式,主要由贮水池、加压水泵、高位水箱和配水管网组成。在给水系统中的作用,主要是贮水、调节水量和稳定水压。给水方式又可分为并联给水方式、串联给水方式、减压水箱给水方式、减压阀给水方式等。

图片
 
一.并联给水方式
这种方式是各分区独立设置水箱和水泵,水泵集中布置在建筑底层或地下室,分别向各区进行无塔供水。
这种给水方式的优点是:由于各区是独立的供水系统,供水安全可靠;水箱分散设置,各区水箱容积小,有利于结构设计,运行动力费用经济;水泵集中布置,便于维护管理。其缺点是水泵台数多,供水高压管路长,投资费用高,水箱占用上层建筑的面积较多等。由于这种系统供水安全可靠,运行费用较经济,国内外高层建筑比较广泛采用这种方式。对于超高层(高度大于100m)建筑,受水泵扬程、管材配件承压的限制和水锤噪音的影响,不宜盲目采用。
图片

二.串联给水方式
该方式是将水泵和水箱分散设置于各区的楼层中,低区水箱兼作上一区的水池,水泵由下区水箱抽水送至上区水箱,再由水箱向各区供水。
这种给水方式的优点是:水泵压力较均衡,所需扬程小,水锤影响小,能耗合理。其缺点是:设备布置分散,占用面积大,管理不便;水泵设在楼层,对防震、隔噪音要求高;上区供水受到下区限制,故供水可靠性差等。
图片

三.减压给水方式
减压给水方式是将整个高层建筑用水量全部由设置于底层的水泵提升至屋顶水箱,然后再通过各区减压装置减压后将水送至各个区给水系统的给水方式。这种方式根据采用的减压方式不同又分为减压水箱给水方式、分区减压阀给水方式和沿垂直立管循序减压阀给水方式。
图片

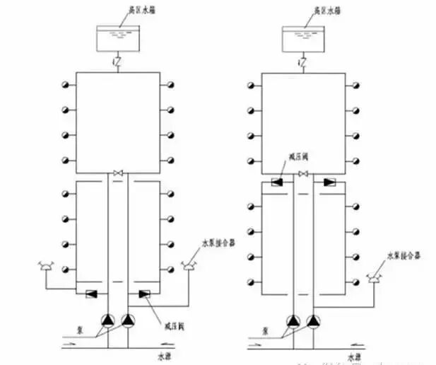
1.减压水箱给水方式
这种方式是将整个高层建筑用水量全部由底层水泵送至屋顶水箱,然后再分别送至各分区水箱,分区水箱通常只起减压作用。减压水箱给水方式的优点是:水泵台数及类型少,所需泵房面积小,投资少;设备集中,便于维护管理。缺点是:建筑内全部用水均要经水泵提升至屋面水箱,致使水泵输送量大、工作时间长、运转费用高;屋顶水箱容积大,加大建筑荷载,提高了对建筑结构设计和抗震要求;供水的安全可靠性差。
图片

2.减压阀给水方式
该方式的工作原理与减压水箱给水方式相同,只是在分区给水系统中用减压阀代替减压水箱。其优点是:减压阀不占用楼层面积,可使建筑面积得到更好的利用。缺点是:水泵运行动力费用高,同时为保证供水系统的安全可靠性,应保证减压阀质量,否则会增加日常维护管理工作量,并影响安全供水。
图片

3.垂直立管循序减压供水方式
这种方式是根据分区的需要,通过计算,将减压阀装于立管相应位置处,使各分区减压阀承压相同。这种方式改变了分区减压阀给水方式中各个减压阀的不同受力状态,使得设备选型和维护管理简便,但是,保证减压阀质量,对系统的安全运行仍然至关重要。

全部回复(0 )

只看楼主 我来说两句抢沙发

给排水资料库

返回版块

22.45 万条内容 · 561 人订阅

猜你喜欢

阅读下一篇

给水系统、排水系统讲解、给水系统的基本形式

同学们,大家好,今天先讲给水系统的概念。 让大家对给水的组成及工作的原理有一定的认识了解,为后面的学习打下良好的基础。 一、建筑给水系统   概念:  将城镇给水管网(或自备水源,如蓄水池)中的水引入建筑供人们生活、生产和消防之用,并满足各类用水对水质、水量和水压要求的冷水供应系统 。 分类:

回帖成功

经验值 +10