知识点:膜生物反应器工艺

NO.1
MBR膜池设计
MBR典型工艺流程如下:

膜池简明设计步骤:
1. 确定MBR瞬时通量

其中:J—理论平均膜通量,m3/(m2·d);
t1—抽吸循环周期内抽吸泵运行时间,min
t2—抽吸循环周期内抽吸泵停止时间,min

其中:Q—平均日处理污水量,m3/d;
q—瞬时膜通量,m3/(m2·d)
A—膜元件有效膜面积,m2/片

其中:n—膜元件数,片;
n1—每组膜组件含元件数,片/组

其中:Q—平均日处理污水量,m3/d;
S0—膜池进水BOD5浓度,mg/L;
Se—膜池出水BOD5浓度,mg/L;
Nv—膜池BOD5容积负荷,kgBOD5/(m3·d)

其中:N—膜组件数,组;
n1—每组膜组件含元件数,片/组
Q单—单片膜所需风量,一般取11~12L/min;
α—安全系数,一般取1.1。

其中:a—活性污泥微生物氧化分解有机物过程的需氧率,kgO2/kgBOD5,一般取 0.42~1.0;
Q—平均日处理污水量,m3/d;
b—活性污泥微生物内源呼吸自身氧化过程的需氧率,kgO2/kgBOD5,一般取 0.11~0.18;
V—MBR池容积,m3;
Xv—MBR池内挥发性悬浮物浓度,kg/m3;
e—溶解效率,一般取0.02~0.05;

其中: Q—平均日处理污水量,m3/d;
t1—抽吸循环周期内抽吸泵运行时间,min;
t2—抽吸循环周期内抽吸泵停止时间,min;
a1—安全系数,一般取1.1。

其中: Q—平均日处理污水量,m3/d;
C0—进水悬浮物浓度,mg/L;
C1—出水悬浮物浓度,mg/L;
P0—污泥含水率,%。
NO.2
冲洗洗系统设计

NO.3
其他系统设计
MBR膜池运行的自动控制程序按以下执行:

NO.4
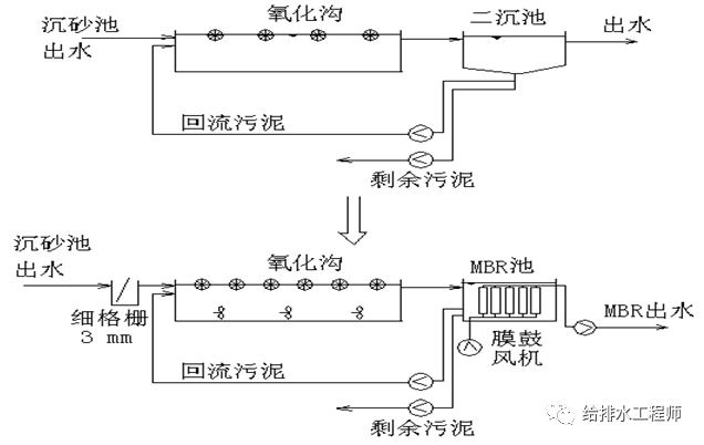
MBR工艺案例

一般普曝池的水力停留时间为5-6小时,改造时需要将原普曝池分为缺氧池和曝气池,其中缺氧池的停留时间根据进水总氮的浓度可设定为1.5-3小时,普曝池剩余部分为曝气池。曝气池中有时需要少量增加曝气器的密度,缺氧池中需要增加潜水搅拌机。
原来的二沉池改造为MBR池,可以利用原池,为节省用地,亦可重建。MBR池中安装膜反应器,增加膜曝气鼓风机,增加膜出水抽吸泵。
MBR工艺的回流比一般为200%-300%,回流泵一般需要更换。
其它辅助工作包括,增加电力供应能力,增加仪表,增加一套(或多套)膜清洗设备。

为防止MBR堵塞,需要在进水前增加3mm的细格栅。
由于池中污泥浓度提高,需要适当增加缺氧池中的搅拌器数量和曝气池中曝气器的数量。
原来的二沉池改造为MBR池,可以利用原池,但实际MBR池的用地比原来的二沉池要小,为节省用地,亦可重建。MBR池中安装膜反应器,增加膜曝气鼓风机,增加膜出水抽吸泵。
其它辅助工作包括,增加电力供应能力,增加仪表,增加一套(或多套)膜清洗设备。

相关推荐:
0人已收藏
0人已打赏
免费3人已点赞
分享
电气工程原创版块
返回版块2.2 万条内容 · 598 人订阅
阅读下一篇
如何选购电加热取暖器知识点:半密闭式取暖器 依据《中华人民共和国产品质量法》第二十七条规定:产品或者其包装上的标识必须真实。 一看是否有商品名称、生产企业名称, 二看是否有产品出厂检验合格证、执行标准代号, 三看规格、型号、功率,四看有哪些注意事项。最重要的是,要认准国家强制性认证“CCC”标志(3C标志)。 没有这个标志就不是正规产品,千万不能买!记得索要发票,这可是日后消费者维权和享受“三包”政策的重要凭证。
回帖成功
经验值 +10
全部回复(0 )
只看楼主 我来说两句抢沙发