作为一名消防工程师想快速看懂消防工程图,首先要对消防系统分类组成有一定的了解,仔细看清楚总平面图,然后把图纸设计说明和图例浏览一遍,其中有各种符号标示需要熟记,然后再去看系统图,只要多花点时间就没问题,当然,看消防图纸也是有方法的。小编因此整理了快速识消防图纸的方法,供各位一级消防工程师参考。
1.消防图纸分:消防水、消防电、还有气体消防;
2.不管是什么,任何一份图纸,都要先看设计说明、图例;
3.设计说明是图纸的提纲,读懂它能把握设计意图、内容等;
4.不同的设计可能图例不一样;
5.然后是系统图他是一本书的目录,读懂它就知道他整个系统的工作状态及连接方式;
6.最后才是平面图,他事实是对系统图的进一步细化,表明设备的安装方式、位置及连接方式等;
7.注意:读图时平面图与系统图要进行对照,用以将整个系统联系起来。
消防工程图首先要仔细看清楚总平面图,各建筑要分清楚,再看清楚前面的图纸设计说明和图例,其中有各种符号标示,然后看系统图,这是相对比较难的,最后各层消防平面图就自然而然能看下去了,看不明白或矛盾的地方,可以翻阅同工程的建筑和装潢、空调图,整体框架是一致的,看清楚仔细分析,应该能快速看明白了。
1、消防工程图纸一般分给排水(自动喷淋、消火栓、气体灭火)和电气(火灾自动报警),有的建设方也会让消防公司来做防排烟部分。
2、消防预算根据专业分类,特定的设备安装费用在消防安装定额里都能找到,比如喷头、水喷淋管道、支吊架、消火栓、报警阀、探头、模块、报警设备等,其它通用部分就套相应专业定额,比如消火栓管道安装套给排水管道定额,泵房的管道安装套工业管道定额,消防泵的安装套机械设备安装定额,阀门法兰安装套工业管道定额,报警部分的线管安装套电气安装定额等等。
3、材料的算法,设备数量按图数就行了,管道,线管也要靠自己来完善。
根据系统图结合平面图来每层管线走向,一般先找到进水点,再按系统管线的布置来找每一层平面图的具体位置。一般系统图只是为了表示管线怎样连接和用什么规格,主要是平面图电气的回路主要是看线的标识,如某消防广播总线:标识为采用2xZRBV-1.5mm?线,意思为2根1.5平方铜芯阻燃聚氯乙烯绝缘电线(ZRBV),由两根线组成回路,在系统图上只画一根线表示,计算线长度时,要以两根算。而消防电话总线:采用ZRRVVP-2x1.0mm?线,意思为一根阻燃屏蔽双绞线电缆,面积为2*1平方,在系统图上示意也是一根线表示,计算长度时,按一根计。
一般线缆字母前面的数字表示根数,后面的表示一根线缆由几芯组成,如上面的2*1mm?,表示由两芯1mm?导线组成一根线缆。电缆的符号标识还有很多,如,(ZR阻燃),(NH耐火),(WDZ低烟无卤)等,不同标识价格不同,作用也不同,楼主最好查一些这些专业方面的书,弄清电缆的标识意义,这样看图纸才不会搞错。
在消防图纸中,XL代表消防立管、WL代表污水立管、TL代表通气立管、JL代表给水立管、FL代表废水立管(排粪立管)、PL代表排水立管(或GL)、NL代表空调凝结水立管。
例如:XL-1、XL-2、XL-3是指第几条的意思。
例如:XL代表的意思是X代表消防,L代表立管,以此类推WL,W代表污水,L代表立管,假如图纸上标识着XL-45标识编号45的消防立管。
1、消防工程基本图形符号

2、消防工程辅助符号

3.消防管路及配件符号

4.消防工程固定灭火器系统符号

5.消防工程灭火设备安装处符号

6.消防工程自动报警设备符号

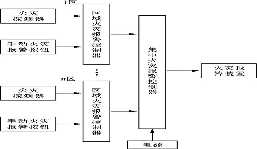
区域报警系统:


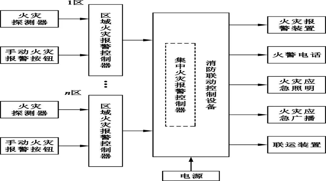
控制中心报警系统:

GA/T227-1999火灾探测器产品型号编制方法:

火灾探测器分类代号:

应用范围特征:

感温火灾探测器敏感方式:

感温火灾探测器敏感元件特征:

感烟火灾探测器、感光大灾探测器、 可燃气体探测器传感器特征表示法:

复合式火灾探测器传感器特征表示法:

火灾探测器产品型号编制示例:
a.JTW一JD-Ⅰ易熔合金定温火灾探测器,Ⅰ级灵敏度;
b.JTW-SC双金属差温火灾探测器;
c.JTW-ZCD-Ⅲ热敏电阻差定温火灾探测器,Ⅲ级灵敏度;
d.JTYC-LZ 船用离子感烟火灾探测器。
e.JTGB-ZW 防爆型紫外感光火灾探测器;
f.JTF-YM 复合式感烟感温火灾探测器;
g.JTF-YW-HS复合式红外光束感烟感温火灾探测器;
h.JTY-LZ-C离子感烟火灾探测器(第三次改型)。
火灾报警器产品型号:

应用范围特征:

分类特征代号:

结构特征代号:



系统图:


内容源于网络,旨在分享,如有侵权,请联系删除
相关资料推荐:
https://ziliao.co188.com/p63096274.html
知识点:消防工程师如何看懂消防图纸,不容错过!
0人已收藏
0人已打赏
免费3人已点赞
分享
建筑消防给水
返回版块28.41 万条内容 · 744 人订阅
阅读下一篇
工程消防施工监理细则一、项目消防工程概况 1、工程概述 2、消防工程特点 3、消防工程控制难点 二、消防工程监理依据 1、已批准的监理规划; 2、本专业工程相关的标准、设计文件和技术资料; 3、施工组织设计。 三、消防工程监理工作的流程 四、消防工程监理工作的控制要点及目标值 (一)控制要点: 1、质量控制: (1)工程开工前,监理审核承包商的资质、审核施工组织设计、施工准备情况,符合开工条件后,批准开工;
回帖成功
经验值 +10
全部回复(0 )
只看楼主 我来说两句抢沙发