导读
地铁列车在封闭的地下空间运行,一旦发生火灾,灭火的实施难度较大。阐述高压细水雾灭火系统在地铁列车的应用方案及灭火机理,并以地铁一节车厢为试验空间,对列车油类物质和行李火灾采用高压细水雾灭火系统灭火过程分别进行仿真模拟和实体火灾试验,验证高压细水雾灭火系统在特定工况下针对车厢火灾的控火及灭火效果,论证高压细水雾灭火系统在地铁列车火灾中应用的可行性。
0 引言
城市轨道交通为城镇居民提供便捷的交通服务,地铁一般以地下运行方式为主。根据国内外城市轨道交通火灾案例数据分析,地铁火灾发生部位约46%为地铁列车,火灾原因为电气火灾或人为纵火。地铁列车在地下车站和区间运行过程中一旦发生火灾,列车上人员疏散及消防救援都非常困难。因此,研究适用于地铁列车火灾的自动灭火系统,在提升地铁火灾防护等级和保护人民群众安全等方面具有重要的现实意义。
本文结合目前自动灭火系统的发展情况,针对地铁列车的应用环境,对车载泵组式高压细水雾灭火系统在地铁列车上应用的可行性进行分析研究。
1 高压细水雾灭火系统在地铁列车上的应用
1.1 高压细水雾灭火系统组成
本次地铁列车灭火系统以泵组式高压细水雾开式系统为研究对象。
高压细水雾灭火系统由火灾探测及控制系统和细水雾管网系统组成,其中火灾探测及控制部分由火焰探测器、摄像机、监控主机箱和HMI等设备组成,火灾探测系统通过摄像机及火焰探测器智能识别火灾状况,并在驾驶室HMI操作屏上显示火灾发生位置;细水雾管网系统由泵组、管道、分区控制阀及细水雾喷头等设备组成,驾驶室驾驶员通过HMI操作屏下达喷放指令,可对指定着火车厢进行喷雾。各组件的安装位置、数量与主要功能见表1。
表1 细水雾部件安装位置及功能

1.2 高压细水雾灭火系统工作原理
车厢内每个火焰探测器和摄像机都采用不同的IP地址,当某个火焰探测器探测到车厢火警信号后,报警系统启动,驾驶室HMI会自动切换并放大对应车厢视频画面,司机可通过视频画面判断和确认火灾状态,当确实有火灾发生时,司机通过HMI屏幕上的开阀按钮启动对应区域的细水雾灭火系统进行灭火。具体流程如图1所示。

图1 细水雾灭火系统流程
为了避免细水雾灭火系统因为火灾探测系统误报启动,灭火系统需要经司机人工确认火情后方能启动细水雾灭火系统。为确保细水雾灭火控制系统的可靠性,系统所有电路结构和通讯数据传输均采用环网冗余方式布置。同时该系统还具备水压监测、水温控制、液位监控、故障诊断、超时运行保护等功能。
2 高压细水雾灭火系统火灾仿真模拟
以地铁列车一节车厢为研究对象,采用美国国家标准与技术研究院(NIST)开发的FDS模拟软件进行高压细水雾系统灭火仿真模拟,验证高压细水雾灭火系统在地铁列车车厢上进行灭火、降温的有效性。
2.1 FDS建模
2.1.1 试验空间
取地铁B型车一辆列车车厢作为试验空间进行试验模拟,车厢长×宽×高为19.2 m×2.88 m×2.3 m。模拟车厢两端设置宽度1.3 m,高度1.9 m 的开口,如图2所示。

图2 地铁车厢模拟
2.1.2 系统设备选型与布置
采用泵组式高压细水雾全淹没开式系统对地铁列车车厢进行保护,细水雾喷雾强度、喷头布置间距、安装高度、工作压力和系统水力计算等符合现行国家标准《细水雾灭火系统技术规范》(GB 50898-2013)的要求。
开式细水雾喷头系数K为 0.9,工作压力为10 MPa。喷头位于车厢中间贴临车厢顶部布置,每节车厢共布置 8 只喷头,喷头间距为 2.4 m,端部喷头距离车厢开口距离为1.2 m,喷头距车厢地板面安装高度为2.2 m。具体布置见图3。

图3 喷头布置
2.1.3 火源及测量装置的布置
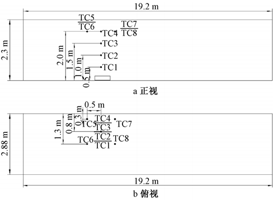
以地铁车厢实际尺寸进行建模,设计火源位于一号窗与二号门之间座椅位置下方,如图4所示。在车厢内布置测温热电偶,火源附近布置6组热电偶,热电偶平面和竖向布置如图5所示。

图4 地铁车厢建模
图5 热电偶布置
2.1.4 火源热释放速率
地铁车厢火灾按行李火灾进行模拟,火灾热释放速率随时间的变化关系可以简化为式(1)。

式中α——火灾增长速率,kW/s2;
t——燃烧时间,s。
根据国家消防工程技术研究中心研究结果确定车厢行李火灾的增长速率,本此模拟确定车厢内的行李火灾按t2 中速火发展,其火灾增长系数α=0.011 72 kW/s2,最大热释放速率320 kW。
2.1.5 其他模拟初始条件
条件为:
环境条件:环境初始温度 25 ℃,初始风速0;
壁面边界条件:由于研究对象为列车车厢内部,不需考虑车厢外隧道的情况,因此将热边界条件设置为绝热;
燃料类型:燃料按行李燃烧选定为“聚氨酯”;
模拟时间:按列车站间行驶时间约为180 s考虑。
2.1.6 火灾场景设置
火灾场景A1为不使用细水雾灭火系统,A2为使用细水雾灭火系统。具体设置如表2所示。
表2 火灾场景设置

2.2 仿真模拟结果
两种火灾场景下的温度变化情况见图6。

图6 两种火灾场景模拟温度对比
由图6a可看出行李包燃烧180 s后火源上方温度基本超过400 ℃,车厢环境恶劣。由图6b可看出细水雾喷放后,火场及车厢内温度迅速下降,细水雾灭火系统表现出良好的冷却降温效果。
两种火灾场景下的O2、CO2、CO浓度变化情况见图7。

图7 两种火灾场景模拟气体浓度对比
结合图7a、图7b对比得知:
(1)车厢火灾在模拟时间180 s内,火灾烟气将蔓延并充满车厢。CO浓度基本达到70 ppm;细水雾喷放后随着火灾的抑制,CO浓度得到控制。
(2)细水雾喷放与否对车厢内O2浓度影响均较小,细水雾喷放并未导致火源附近出现窒息环境。
(3)细水雾喷放后,测点处CO2浓度上升至0.7%,短时间内对人体不会造成影响。
通过上述模拟计算结果分析,针对座椅下方行李火燃烧,细水雾具有良好的灭火降温和除烟效果。
3 高压细水雾灭火系统实体火灾试验
3.1 试验要求及标准
由国家消防工程技术研究中心搭建实体火灾试验平台模拟地铁车厢环境进行试验,以研究高压细水雾灭火系统在地铁列车车厢火灾时控火、灭火和降温的有效性。主要的试验项目包括火焰探测器的响应时间,系统响应时间,系统启动后车厢内CO、CO2和O2的浓度变化情况,系统平均灭火时间及车厢内温度变化情况等。
试验评定指标要求:火焰探测器的响应时间≤5 s;系统响应时间≤8 s;系统启动后,能有效控制火灾蔓延,并为人员安全疏散提供可接受的环境条件。
3.2 试验空间
试验空间模拟两节 A 型列车车厢,车厢间通过贯通道连接。单节车厢的长×宽×高为 22.88 m×2.88 m×2.10 m,贯通道的长×宽×高为 0.92 m×1.50 m×1.90 m。模拟车厢两端设置宽度 1.5 m,高度 1.9 m 的开口,如图 8所示。

图8 模型车示意
3.3 喷头的选型和布置
采用泵组式高压细水雾全淹没开式系统对地铁列车车厢进行保护。开式细水雾喷头试K系数为0.9。喷头位于车厢中间位置贴临车厢顶部,沿车厢长度方向布置,每节车厢共布置8只喷头,喷头间距为2.8 m,端侧喷头距离车厢尾端距离为1.14 m,贯通道处无喷头。具体布置见图9。

图9 喷头布置方式示意
3.4 试验设备
系统设备采用两套高压细水雾泵组,单泵流量 40 L/min,工作压力不低于 10 MPa,储水箱容积120 L,分区控制阀1组。过程中通过手动选择阀手动控制细水雾开启范围,由两套高压泵组同时供水。
3.5 测量系统
试验过程测量车厢内温度、氧气浓度、烟气成分(CO、CO2、NO、NO2 和 SO2)、热通量的变化情况,同时测定细水雾喷头的工作压力、细水雾灭火系统喷放后的降温效果、灭火时间。
3.6 火灾荷载
试验针对地铁火灾主要可能的火灾类型和特点,采用可燃液体(汽油油盘火)和可燃固体行李箱火两种形式的火源。
油盘火用于模拟地铁列车车厢内发生人为纵火的情况。试验设计油盘直径为0.8 m,火势面积近似为0.50 m?,选用92号汽油,汽油油盘火的火源功率约为0.98 MW。
行李箱火用于模拟地铁运行过程中旅客携带物品发生火灾的情况。试验采用地铁车辆实际使用的不锈钢座椅,行李箱采用常见的24寸无纺布行李箱,行李袋采用编织袋,尺寸为70 cm×37 cm×20 cm。行李箱(袋)内部物品主要为衣物,行李箱(袋)总重量为8 kg。
3.7 试验工况
试验针对地铁车厢内主要的火灾类型和特点,进行多组不同工况条件下的试验测试(见表3),同时测定车厢内温度、热通量和烟气浓度变化。
表3 试验工况

按照工况设计,在车厢指定位置放置可燃物(油盘、行李箱)。在油盘内加入水垫层,加入5 L汽油,保持油盘液面距油盘顶部上沿距离为 30 mm;行李箱呈半开启状态,内部放置浸有200 mL正庚烷、直径为75 mm的棉球。用引火棒点燃火源并开始计时,油盘火预燃30 s,行李箱火预燃120 s后,手动开启细水雾系统进行灭火,系统喷雾时间3 min。
3.8 试验结果
经试验验证,火焰探测器响应时间为1.6~2.7 s;系统响应时间为0.9~2.7 s;在基准试验条件下(喷头压力10 MPa、流量系数K=0.9、喷头间距2.8 m),泵组式高压细水雾灭火系统可有效扑灭1 MW汽油油盘火灾,系统平均灭火时间为30~103 s。喷雾60 s后,距火源2.0 m范围外的车厢内环境温度基本低于60 ℃,车厢内CO浓度不高于500 ppm,O2浓度不低于17%,CO2浓度不高于2%,为人员安全疏散提供可接受的环境条件。
与油盘火相比,行李火初期发展缓慢,火焰高度低。经过 120 s 预燃后,基本达到稳定燃烧状态,火焰温度与顶部烟气层温度不超过 200 ℃。细水雾喷放后火源温度及车厢内部温度下降,喷雾 1 min 后,火势基本控制在行李箱上方局部位置,距行李箱两侧2.0 m以外的车厢内环境温度低于60 ℃。说明细水雾具有良好的冷却降温效果。
同时试验发现,行李箱内放置物品的种类和密实程度,行李箱放置位置和放置方式等对系统的灭火效果有一定影响。
除CO浓度外,试验结果(见表4)与模拟计算结果基本一致。
表4 细水雾灭火系统试验记录

4 结语
仿真模拟及实体火灾试验结果均充分证明喷头压力为10 MPa,喷头K系数为0.9,喷头设置间距为2.8 m条件下,高压细水雾灭火系统采用对列车车箱行李类和油类火灾可实现较好的控火及灭火效果,在密闭的地下空间内,不失为一种有效的灭火系统,为地铁列车火灾控火及至灭火,人员安全疏散营造相对安全的环境并提高了安全保障,高压细水雾开式灭火系统在地铁列车应用是基本可行的。
内容源于给水排水,旨在分享,如有侵权,请联系删除
相关资料推荐:
https://ziliao.co188.com/d60628885.html
知识点:地铁列车灭火实测,高压细水雾灭火系统是否可行
0人已收藏
0人已打赏
免费6人已点赞
分享
建筑消防给水
返回版块28.41 万条内容 · 744 人订阅
阅读下一篇
基于FDS的高架仓库火灾自动喷水灭火研究0 引言 改革开放四十多年来,我国GDP总量世界第二,2019年我国人均GDP已到达1.1万美元,社会财富的剧增,同时随着网购业、物流业的迅速发展,致使大量高架立体仓库应运而生,高架仓库的规模越来越大,最大的项目已达几十万平方米,有的高度高达到40 m。自动喷水灭火系统是当今世界上公认的最为有效的自动灭火设施,也是保护仓库最可靠的灭火系统。自动喷头通过将水输送到货架上的可燃物表面,有效降低燃烧速率和烟气温度,同时润湿燃烧物周围的物品,阻止或减少火灾蔓延,最终实现火灾的有效抑制和控制。高架仓库又称为自动化立体仓库,其具有占地少、机械化程度高、空间利用率高等优点,而这些优点也决定了其火灾特性:
回帖成功
经验值 +10
全部回复(2 )
只看楼主 我来说两句抢地板不错不错
回复 举报
学习了,谢谢楼主分享的知识!!!!!!!!!!!!!!!!
回复 举报