相关课程推荐:
(点击红色文字免费试听)
一、低压配电系统的接地型式
1.TN系统接线
TN—C系统:整个系统的中性线N与保护线PE是合一。
TN—S系统:整个系统的中性线N与保护线PE是分开。
TN—C—S系统:系统中有一部分线路的中性线N与保护线PE是合一。

2.TT系统:
TT系统是中性点直接接地的三相四线制系统中的保护接地方式。配电系统的中性线N引出,但电气设备的不带电金属部分经各自的接地装置直接接地,与系统接地线不发生关系。当发生单相接地、机壳带电故障时,通过接地装置形成单相短路电流,使故障设备电路中的过电流保护装置动作,迅速切除故障设备,减少人体触电的危险。

3.IT系统
IT系统是在中性点不接地或经阻抗接地的三相三线制系统中采用的保护接地方式,电气设备的不带电金属部分直接经接地体接地。

二、供配电系统的主要电气设备
供配电系统中担负输送和分配电能任务的电路,称为一次电路,也称主电路。
供配电系统中用来控制、指示、监测和保护一次电路及其中电气设备运行的电路称为二次电路,通常称为二次回路。相应地,供配电系统中的电气设备可分为两大类:一次电路中的所有电气设备,称为一次设备;二次回路中的所有电气设备,称为二次设备。
供配电系统的主要电气设备是指一次设备。一次设备按其功能可分以下几类。
(1) 变换设备:指按系统工作要求来改变电压或电流的设备,例如电力变压器、电压互感器、电流互感器及变流设备等。
(2) 控制设备:指按系统工作要求来控制电路通断的设备,例如各种高低压开关。
(3) 保护设备:指用来对系统进行过电流和过电压保护的设备,例如高低压熔断器和避雷器。
(4) 无功补偿设备:指用来补偿系统中的无功功率、提高功率因数的设备,例如并联电容器。
(5) 成套配电装置:指按照一定的线路方案的要求,将有关一次设备和二次设备组合成一体的电气装置,例如高低压开关柜、动力和照明配电箱等。
供配电系统中主要一次设备的图形符号和文字符号如表4-1所示。


三、常用电力变压器的种类
(1)按相数分类:有三相电力变压器和单相电力变压器。
大多数场合使用三相电力变压器,在一些低压单相负载较多的场合,也使用单相变压器。
(2)按绕组导电材料分类:有铜绕组变压器和铝绕组变压器。
目前一般均采用铜绕组变压器。
(3)按绝缘介质分类:有油浸式变压器和干式变压器。
普通油浸式变压器、全密封式、干式变压器有不易燃烧、不易爆炸的特点,特别适合在防火、防爆要求高的场合使用,绝缘形式有环氧浇注式、六氟化硫(SF6)充气式等。

1.常用变压器的容量系列
我国目前的变压器产品容量系列为R10系列,即变压器容量等级是按为倍数确定的,如:100kVA、125 kVA、160 kVA、200 kVA、250 kVA、315 kVA、500 kVA、630 kVA、800 kVA、1000 kVA、1250 kVA、1600 kVA等。
(小型≤1600;中型1600~6300;大型8000~63000;特大型>63000)
2.变压器的运行方式
(1)正常运行方式:额定参数及以下运行,可长期运行;
(2)正常过负荷运行方式:负荷超过允许值时的运行,在绝缘和寿命不受影响的前提下,允许运行一定时间;
(3)事故过负荷运行方式:当电力系统发生事故时,为保证供电可靠性,变压器允许短时过负荷的能力。
四、高压断路器
高压断路器(QF)是带有强力灭弧装置的高压开关设备,是供配电系统中重要的开关设备,它能够开断和闭合正常线路与故障线路,主要用于供配电系统发生故障时与保护装置配合自动切断系统的短路电流。
1.高压断路器的分类
高压断路器通常按照灭弧介质分类,主要有:
真空断路器 SF6(六氟化硫)断路器
2.断路器的操动机构
根据断路器合闸时所用能量形式的不同,操动机构可分为以下几种。
(1)手动机构(CS型)。指用人力进行合闸的操动机构。
(2)电磁机构(CD型)。指用电磁铁合闸的操动机构。
(3)弹簧机构(CT型)。指事先用人力或电动机使弹簧储能实现合闸的弹簧合闸操动机构。
(4)电动机机构(CJ型)。指用电动机合闸与分闸的操动机构。
(5)液压机构(CY型)。指用高压油推动活塞实现合闸与分闸的操动机构。
(6)气动机构(CQ型)。指用压缩空气推动活塞实现合闸与分闸的操动机构。

五、其它高压开关设备
1. 高压隔离开关(QS)
2. 高压负荷开关(QL)
3. 高压熔断器(FU)
1、高压隔离开关的作用
1.隔离电源,确保检修安全;
2.倒闸操作,改变运行方式;
3.分、合小电流。主要作如下操作:
(1)分、合避雷器、电压互感器和空载母线;
(2)分、合励磁电流不超过2A的空载变压器;
(3)关合电容电流不超过5A的空载线路。
和断路器配合使用时,要严格遵守操作顺序,即停电时,应先拉开断路器,后拉开隔离开关;送电时,应先合隔离开关,再闭合断路器。
2.高压隔离开关的分类和型号
高压隔离开关按装设地点的不同,可分为户内式和户外式两种;按绝缘支柱数目,可分为单柱式、双柱式和三柱式;按有无接地刀闸,可分为无接地刀闸、一侧有接地刀闸和两侧有接地刀闸;按操动机构可分
为手动式、电动式、气动式和液压式。
高压隔离开关全型号的表示和含义如下:


3.高压负荷开关的功能
高压负荷开关具有简单的灭弧装置,因而能通断一定的负荷电流和过负荷电流,但不能断开短路电流,它必须与高压熔断器串联使用,以借助熔断器来切断短路故障。负荷开关断开后,与隔离开关一样具有明显可见的断开间隙,因此,负荷开关也具有隔离电源、保证安全检修的功能。
4.高压熔断器
高压熔断器是供配电网络中人为设置的最薄弱的元件。当其所在电路发生短路或长期过载时,它便因过热而熔断,并通过灭弧介质将熔断时产生的电弧熄灭,最终开断电路,以保护电力电路及其它的电气设备。

高压熔断器全型号的表示和含义如下:

六、电流互感器(TA)、电压互感器(TV)
从基本结构和原理来说,互感器是一种特殊的变压器。
互感器的作用:
(1)将一次回路中的大电流、高电压变为小电流、低电压供二次设备使用。
(2)使测量仪表标准化、小型化。
(3)使二次设备与一次侧电气隔离,保证设备和人身安全。
1.电流互感器
电流互感器将主回路的大电流变换成小电流,供计量和继电保护用。电流互感器二次侧额定电流通常为5A或1A。
电流互感器的使用注意事项:
① 电流互感器二次侧严禁开路;
② 电流互感器二次侧必须一点接地;
③ 注意电流互感器二次绕组的极性。
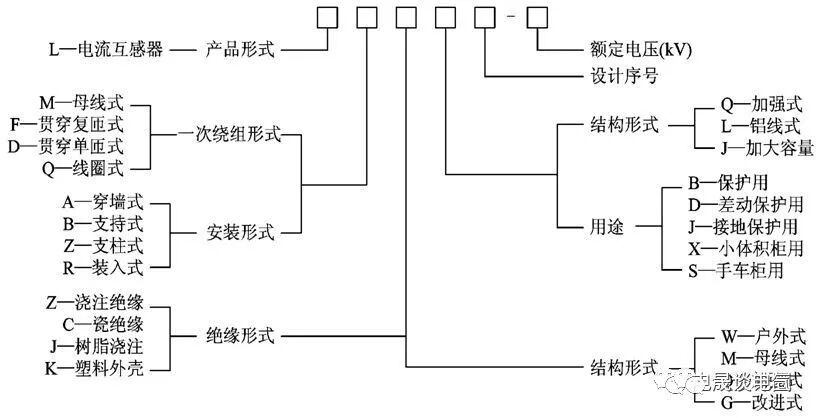
电流互感器全型号的表示和含义如下:


电流互感器的一些术语
◇额定电流比:额定电流比指一次额定电流与二次额定电流之比。额定电流比一般用不约分的分数形式表示,如100/5A。
◇准确等级:电流互感器变换电流总是存在着一定的误差,所以根据在额定工作条件下所产生的变比误差规定了准确等级。
测量级误差:例0.5的含义,CT的变比误差不允许超出5%。
保护级误差:CT一次电流成倍增加时,使铁心产生磁饱和,励磁电流急剧增加,引起CT误差增加,而此现象在发生短路故障时客观存在,为保证继电保护装置在短路时可靠动作,要求保护用CT能比较正确地反映一次电流情况,因此对保护用CT提出一个最大允许误差值的要求。5P20的含义:一次电流增大到20倍时,CT误差不超过5%。
◇电流互感器的动热稳定性:
所谓稳定,是指当系统发生短路时,CT所能承受因短路电流引起的电动力及热作用而不致受到损坏的能力。
动稳定电流:一次线路发生短路时,CT所能承受的无机机械损伤的最大电流峰值。
热稳定电流:CT在1S内,承受短路电流的热作用而无损伤的一次电流有效值。
动稳定电流一般为热稳定电流的2.5倍。

2.电压互感器
电压互感器可以扩大测量范围,相当于是一种降压变压器。它是由两个或者三个互相绝缘的线圈绕在同一个铁芯上构成的,二次侧额定电压为100V。
电压互感器的使用注意事项:
①电压互感器在使用时,二次侧不能短路。
②为了安全起见,电压互感器二次侧必须有一端接地。
电压互感器全型号的表示和含义如下:

10/√3/0.1/√3/0.1/3
第一个10/√3是一次侧相电压,因为线电压是10KV,所以和相电压有√3的关系,就是5.773KV,这是相电压。
中间的0.1/√3是二次侧电压,二次侧线电压是0.1KV,所以相电压是0.0577KV。
最后的0.1/3是开口三角的变比要把三倍零序电压变成100v.二次输出线电压为100V,正常情况下,开口三角形的开口电压为零(三相平衡,矢量和为零),当发生单相接地短路,只有另外两相的电压矢量相加,开口处的电压就是正常两相的线电压,当然就是100V了。
0.56P是这三个绕组的精度50/50VA 是绕组的容量

一次元件—电压互感器
电压互感器的作用:
电压互感器用称为仪用变压器,它是一种将高电压变为低电压的仪器,为使仪表标准化,其二次的额定电压为100V。
电压互感器可分为全绝缘和半绝缘两种
全绝缘:试验时,可进行工频耐压试验,包括相-相型和相-地型两种;
半绝缘:试验时,不能进行工频耐压试验,但可进行二次侧的感应耐压,只有相-地型一种。
电压互感器相关参数介绍:
(1) 准确级
PT在准确级上可分为测量级、计量级和保护级三种,根据国内供配电的需要,一般将0.2级定为计量级,0.5级定为测量级,3P和6P定为保护级。基本的含义如下:
0.2级 应用中的误差为±0.2%
0.5级 应用中的误差为±0.5%
1.0级 应用中的误差为±1.0%
3P级 应用中的误差为±3%
6P级 应用中的误差为±6%
(2) 额定绝缘水平
对于10KV电压互感器,常见的参数表示为12/42/75KV,具体含义分别为:最高工作电压是12KV,工频耐压42KV,雷电冲击耐压75KV
(3) 额定电压比
相-相 10/0.1KV
相-地 10/√3,0.1/√3

电压互感器的型号举例:
JDZ9-10 10/0.1KV 0.5级
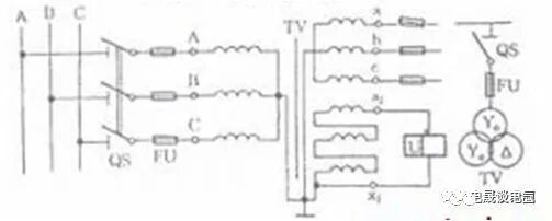
在三绕组的电压互感器中,二次绕组包括基本绕组和辅助绕组两套。其中,基本绕组接成Y型,用来供给测量仪表和继电保护装置,它可以提供相电压和线电压。而辅助绕组则接成开口三角形,在正常情况下,系统的三相电压的相量和等于零,所以开口三角两端的电压约等于零。当一次系统内有一相接地时,开口三角的电压明显上升,如果将电压继电器接到开口三角的两端,增高的电压值会使它动作,发出接地警报。所以,辅助绕组的作用是用来构成接地监视用的。
(a):一个单相电压互感器的接线,用于对称的三相电路,二次可接仪表或继电器。

(b):两个单相电压互感器的V/V形接线,可以测量相间线电压,但不能测量相电压。

(c):三个单相电压互感器接成Y0/Y0形,可供给要求测量线电压的仪表或继电器,以及供给要求相电压的绝缘监察电压表。

(d):一台三相五芯柱电压互感器接成Y0/Y0/Δ(开口三角形),如图(d)所示。接成Y0形的二次线圈供电给仪表、继电器及绝缘监察电压表等。辅助二次线圈接成开口三角形,供电给绝缘监察电压继电器。当三相系统正常工作时,三相电压平衡,开口三角形两端电压为零。当某一相接地时,开口三角形两端出现零序电压,使绝缘监察电压继电器动作,发出信号。

想学习更多电气相关知识/课程,欢迎扫码咨询助教老师

0人已收藏
0人已打赏
免费4人已点赞
分享
供配电技术
返回版块97.93 万条内容 · 2214 人订阅
阅读下一篇
供配电系统设计需要用到的计算公式相关课程推荐: 供配电系统设计案例提高班 (点击红色文字免费试听) 一、负荷计算 按照计算负荷表,两台水泵同时运行的负荷计算如下: 由于水泵是一台一台的进行启动,所以单台启动时的电流: (用来选熔断器、断路器、整定继电保护装置,检验电机自起动条件) 水泵电缆选择: 二、变压器的选择 单台留有80%的裕量可满足要求。有两台主变压器的变电所,变压器选择: 变压器可选:
回帖成功
经验值 +10
全部回复(1 )
只看楼主 我来说两句 抢板凳内容详实,可读性强,很有收获。
回复 举报