土木在线论坛 \ 给排水工程 \ 建筑给排水 \ 什么是二次供水

什么是二次供水

发布于:2023-02-09 09:44:09 来自:给排水工程/建筑给排水 [复制转发]

什么是“二次供水”和“二次供水设施”

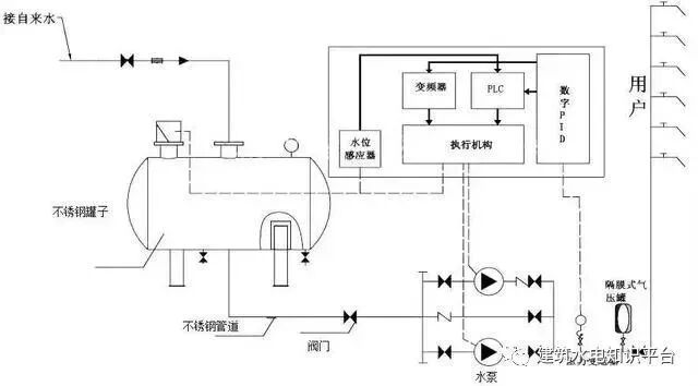
当民用与工业建筑生活饮用水对水压、水量的要求超过城镇公共供水或自建设施供水管网能力时,通过储存、加压等设施经管道供给用户或自用的供水方式,称为二次供水

图片
为二次供水设置的泵房、水池(箱)、水泵、阀门、电控装置、消毒设备、压力水容器、供水管道等设施,称为二次供水设施

也可以说,供水企业市政管网供水,在到达用户终端之前,经过用户所在小区储水、加压、净水设施,再供到用户水龙头的环节方式,就称为“二次供水”。公共储水、加压设备,净水、消毒设施等,都属于“二次供水设施”。

为什么高层用户需要设置二次加压设施

图片

根据建设部规定城市供水管网服务水压一般可供到5-6层楼,通常六楼以上的供水属二次供水的范畴。因此,市政供水管道水压不能满足用户使用要求时,高层用户必须增加二次供水设施。

目前造成二次供水安全隐患的原因是什么

图片

1

二次供水设施建设不规范,监管困难,存在随意性。开发商或建筑商在二次供水设施建设过程中从选址、设计、施工到设施选材选型技术标准不一,忽略卫生和环保标准的要求,从而埋下诸多隐患。

2

高层住宅二次供水设施使用和管理体制不规范。开发商建成后大多移交物业企业负责管理,庭院管网资料不详,供水企业只负责计量水表的管理,这种分割管理的体制,导致运行中责任不清晰、服务不及时。

3

个别二次加压供水存在水质污染现象。部分物业企业由于管理不专业、不到位,一些高层住宅二次供水设施建设标准较低或年久老化、水箱(池)未及时清洗消毒等原因,容易造成二次污染现象。

怎样才能保障二次供水水质安全

图片

二次供水的管理工作十分重要,物业公司、使用单位要高度重视,定期按照国家规定对二次供水设施、设备进行清洗、消毒,同时还要对二次供水水质定期监测、送检,以确保居民真正用上干净、卫生、安全的自来水。



内容源于网络,旨在分享,如有侵权,请联系删除


相关资料推荐:

14S104 二次供水消毒设备选用及安装

https://ziliao.co188.com/p62311801.html


知识点:二次供水


全部回复(0 )

只看楼主 我来说两句抢沙发
这个家伙什么也没有留下。。。

建筑给排水

返回版块

47.29 万条内容 · 1370 人订阅

猜你喜欢

阅读下一篇

小区积水怎么办?五大排水方式及措施帮你有效解决!

在小区建设中会经常出现积水现象,如何避免或减少积水,我们的原则是在短暂的积水过程中做好疏导的作用,尽量利用自然地形构筑排水方式,通过各种措施进行有效排水。而且可以利用收集系统,减少场地对灌溉用水的需求。

回帖成功

经验值 +10