土木在线论坛 \ 电气工程 \ 电气工程原创版块 \ 世界首座混合级联特高压直流换流站投入运行

世界首座混合级联特高压直流换流站投入运行

发布于:2022-11-24 15:04:24 来自:电气工程/电气工程原创版块 [复制转发]

知识点:高压直流换流站

1、混合级联特高压直流技术方案

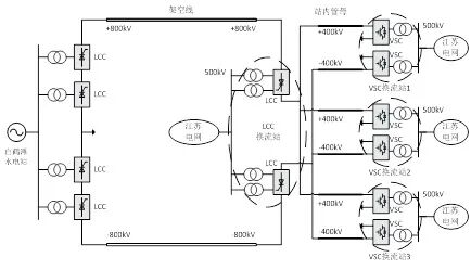
白鹤滩—江苏±800千伏特高压直流输电工程的送端布拖换流站每个单极由2个常规直流换流器(LCC)串联,全站共有4个换流器;受端虞城换流站每个单极由3个柔性直流换流器(VSC)并联之后再和1个常规直流换流器串联的拓扑结构,全站共有8个换流器;相当于集合了半座常规特高压换流站和3座±400kV柔性直流换流站。单个LCC换流器的额定容量为200万千瓦,额定电流为5kA,单个VSC的额定容量为100万千瓦,额定电流为2.5kA;当单个VSC故障或检修退出时,两个健全VSC可额定运行,技术方案示意图如下:

图片

混合级联特高压直流技术方案示意图


2、混合级联特高压直流技术方案特点

混合级联特高压直流的技术方案同时具有常规直流大功率输送能力强、可靠性高以及柔性直流灵活性好、系统支撑能力强的优点:

  • 本工程的技术方案为世界首创,既要起到示范引领作用,也要保证工程建设的经济性和可行性。由于高端换流器直流对地电压高达±800kV,采用成熟的LCC技术没有技术风险;低端采用±400kV VSC换流器,制造上不存在技术瓶颈,有利于保证工程的顺利实施,推动直流输电技术创新升级。

  • VSC没有换相失败,可发挥功率调节快速灵活的优势,提供苏南电网电压支撑能力,改善交流系统稳定性。

  • 可利用VSC多端系统兼顾各个负荷中心电力需求,缓解500千伏主网架电力疏散压力。

  • VSC采用冗余配置,具备在多数运行方式下的故障穿越能力。

  • 可根据运行的需要实现功率互济运行方式:虞城换流站VSC2和VSC3接入的苏南地区电力需求较大,而白鹤滩水电站在冬季枯水期功率较小,此时可采用低端VSC间功率互济的运行方式,即VSC1整流运行,VSC2和VSC3消纳送端LCC站和VSC1传输的功率,从而形成区域内的柔性直流联络通道,补偿冬季枯水期的电力缺口。

图片

功率互济运行方式示意图


3、工程中的重大技术创新

  • VSC容量冗余配置,提高了可用率,从传统直流方案的98.5%提高到98.62%。

  • 解决了功率盈余问题:VSC连接的交流系统发生短路故障时,造成功率输送受阻,而此时送端换流站的输出功率并未变化,造成受端系统暂时功率盈余;另外,由于VSC和LCC的交流接入点电气距离较近,所以VSC交流侧的短路可能会导致LCC发生换相失败,从而使直流电流迅速增大,直流电流注入到VSC阀组里,进一步恶化了VSC阀组的功率盈余,导致VSC阀组出现过压和过流,严重时将损坏功率模块。为解决功率盈余问题,在VSC阀组上并联了可控自恢复消能装置,将盈余的功率迅速吸收,有效抑制VSC阀组的过电压和过电流,从而实现交流故障穿越。

  • 交流侧振荡抑制:对交流侧而言,VSC阀组是一个受控电压源,在某些交流网架结构下,VSC的控制系统参数与交流系统阻抗参数恰好匹配,从而激发振荡,振荡频率通常为高频。为降低振荡风险,同时又不影响VSC控制系统的性能,本工程在VSC的交流母线上装设两组幅相校正器,用于改变交流系统的阻抗参数。

  • 直流侧振荡抑制:从直流侧看进去,柔直阀组呈现一定的阻抗特性,它与直流线路的阻抗结合在一起,在低频下会构成串联谐振,将LCC阀组直流侧的谐波电压放大,从而产生低频振荡。为解决该问题,本工程在受端换流站中性母线上装设了二倍频阻波器,彻底解决低频振荡问题。

  • 高可靠性控制保护设计:系统运行方式多、协调控制难度大。结构和功能框架沿用传统特高压直流成熟设计,即控制双重化配置,保护三重化配置,同时配置双重化的三取二装置;VSC换流器配置独立于阀组的换流变保护,消能装置配置独立的控制保护装置。

  • 柔直短路电流限制:受端换流站近区苏州电网负荷水平高、网架密集,电网短路电流控制难度较大。为了限制VSC注入交流系统的短路电流水平,采取了无功电流低压限制的策略,通过系统整体优化可满足20ms内将单个VSC(含正、负极)的单相/三相短路电流抑制到1kA以下,有效避免了受端电网近区短路电流超标问题。


4、结语

一代人有一代人的长征,一代人也有一代人的直流输电,从葛洲坝至南桥±500千伏高压直流输电工程到三峡水电送出±500千伏高压直流输电工程到向家坝至上海±800千伏特高压直流输电工程,再到最近投运送电的白鹤滩至江苏±800千伏特高压直流输电工程,历经40年,在一代又一代直流科研人员和工程师的共同努力下,我国在直流输电领域创造了多项世界第一,实现了从引进国外直流输电技术“跟跑”,到消化吸收先进经验“并跑”,进而在直流输电领域自主创新“领跑”,创造了一个又一个的“中国奇迹”,虞城换流站采用的混合级联特高压直流输电技术就是其中之一,它为我国受端电网多馈入条件下的大规模能量转移和系统安全稳定问题提供了一种重要的解决方案,是探索未来新型电力系统构建的重要实践,其示范引领意义重大!


相关推荐链接:

1、某地柴油机发电机二次线设计施工图

2、发电机励磁整流变低压交流母线短路故障


全部回复(0 )

只看楼主 我来说两句抢沙发
这个家伙什么也没有留下。。。

电气工程原创版块

返回版块

2.2 万条内容 · 598 人订阅

猜你喜欢

阅读下一篇

特高压输电线路雷电绕击防护性能研究

知识点:特高压输电线路 1、雷击的现状 目前情况下我国所使用的超高压电路输送都是架空输电线路,这样一来就给雷击的机会大大增加了,由于我国特殊的气候,季风性气候,导致我国在春夏等季节雷电十分频繁,我国目前的超高压输电线路跳闸的大部分原因都是由于雷击,但是目前对于类似这种的自然导致的问题,是没有太好的约束方法的,而由于雷击导致跳闸,这样一来对于城市居民的正常生活有了巨大的影响,还对工业的生产产生巨大的影响,会造成巨大的经济损失,而稍有不慎,由于雷击导致输电线路起火,还会造成巨大的灾害,甚至还会造成人员的损失,所以目前情况下,必须要对由于雷击导致超高压输电线路的破坏进行预防。为了不影响工业的正常生产,为了保障人们的日常生活正常进行,就需要对目前这种雷击导致跳闸的现象进行及时的处理,防止这种事故的多发。才能促进整个城市的发展。

回帖成功

经验值 +10