
优势







推荐资料(点击文字跳转):
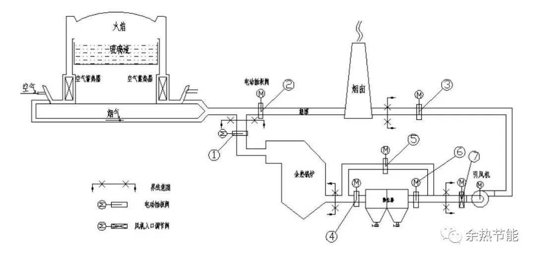
知识点:工业余热余能回收利用技术
0人已收藏
0人已打赏
免费1人已点赞
分享
节能技术
返回版块1.28 万条内容 · 134 人订阅
阅读下一篇
超导热管在防止煤矸石堆场自燃现象中的应用煤矸石是采煤和洗煤过程中的排弃物,通常占采煤量的 15% ~ 20% 。煤矸石山对环境最大的危害除占地外就是自燃。自燃时释放出大量 、 、 等有害气体,严重污染周围大气环境,危害人们身体健康。在人们环保意识不断提高、环保问题备受关注的今天,如何防治煤矸石自燃,就显得尤其重要。 一、煤矸石的岩相特征及化学组成特征
回帖成功
经验值 +10
全部回复(2 )
只看楼主 我来说两句抢地板好资料,对于余热利用有很好的借鉴作用,学习啦,谢谢楼主分享
回复 举报
好资料,对于余热利用有很好的借鉴作用,学习啦,谢谢楼主分享
回复 举报