土木在线论坛 \ 电气工程 \ 电气工程原创版块 \ 电气装置安装工程 电气设备交接试验标准-目 次--互感器

电气装置安装工程 电气设备交接试验标准-目 次--互感器

发布于:2022-11-16 14:53:16 来自:电气工程/电气工程原创版块 [复制转发]

知识点:电气设备交接试验

10.0.1 本条规定了互感器的试验项目。

电子式互感器的商业应用尚处于探索之中,原理、结构、类别较多,使用寿命、可靠性、试验方法等关键问题还没有解决,难以制定统一的交接试验项目及要求,本次标准修订暂时不包括电子式互感器内容。具体说明如下:
1)修改后第 款为测量 35kV 及以上电压等级的互感器的介质损耗因数 tanδ 及电容量。通常,互感器介质损耗因数 tanδ 及电容量在交接试验、预防性试验过程中一并完成。互感器的电容量是分析和判别互感器状态非常有效的参数,本次标准修订进二步明确电容量测量项目要求。
2) 绝缘介质性能试验,考虑到 SF6 气体绝缘互感器的大量使用,应包括其气体含水量的检测;
3) 修改后第 款为检查接线绕组组别和极性;
4) 修改后第 款为误差及变比测量;
5) 删除了原条款测量铁心夹紧螺栓的绝缘电阻试验,考虑到现有商品化电力互感器,几乎很少有铁心外露结构,故取消该项试验。极少数场合仍然使用这种类型的铁心外露结构电力互感器,可由使用单位自行决定是否将测量铁心夹紧螺栓的绝缘电阻内容纳入企业标准之中。
6GIS 中的互感器中的电压互感器,一般情况是作为 GIS 的一个独立部件配置,连接端用盆式绝缘隔离,一旦安装完毕不方便进行励磁特性测量;如果磁密足够低的话,一次绕组耐压试验一般与 GIS 一并进行。如果单独从二次施压进行感应耐压试验,需使用专用的工装试验装置监测一次侧电压。
10.0.3 合格的互感器绝缘电阻均大于1000MΩ,预防性试验也规定绝缘电阻限值为 1000 MΩ,统一了绝缘电阻限值要求。在试验室干燥环境条件下,互感器二次绕组、末屏等绝缘电阻测量很容易达到 1000 MΩ。但是在现场,相对温度及互感器本身的洁净度等因素对绝缘电阻值影响很大,如果强调绝缘电阻值满足1000 MΩ要求,将增加很多工作量,故采用绝缘电阻值不宜低于1000 MΩ”要求的方式进行描述。
本条第 3 款新增对 tanδ的要求,其值不应大于 2% 
10.0.4 考虑到交接试验工作量较大,通常仅进行 10kV 下的介损测量,尽管 10kV 下的介损测量结呆不一定真实反映互感器的绝缘状态。但是,也预留了空间,即对互感器绝缘状况有疑问时可提出在 (0.5~ lUm/范围测量介损,这里还有另一种含义:条件许可或重要的变电站宜在 0.5~ lUm/范围测量介损。同时,考虑到现场条件限制, 0.5~ lUm/范围内 tanδ(灿的变化量不应大于 0.2 。近年注有硅脂、硅泊的干式电流互感器使用量大量增加,表 10.0.4 中的相关限值是根据使用单位现场检测经验提供的。此外,互感器的电容量较小,特别是串级式电压互感器(JCC5-220 型和 JCC6-110 型) ,连接线、潮气、污秽、接地等因素的影响较大,测试数据分散性较大,宜在晴天、相对湿度小、试品清洁的条件下检测。电压互感器电容量在十几至三十几 pF 范围,不宜用介损测试仪测量介损,大量实测结果表明:介损测试仪的测量数据与高压电桥的测量数据差异较大。高压电桥的工作原理明确,结构清晰,宜以高压电桥的测量数据为准。尽管现场检测出现的许多问题与试验人员的能力、资质和设备有关,但是有关试验人员的资质、使用设备的必备条件(如设备的检定证书、使用周期、生产许可证等)属于实验室体系管理范畴,不宜纳入交接试验规程之中。



新增第 2 款对于倒立油浸式电流互感器,二次线圈屏蔽直接接地结构,宜采用反接法测量 tanδ与电容量。倒立油浸式电流互感器,有两种电容屏结构,一种是二次线圈屏蔽直接接地,末屏连接的仅仅是套管部分的分布电容。当这种结构电流互感器基座安装在支柱上时,主绝缘之间的容性电流直接接地,末屏容性电流仅仅反应套管部分的分布电容,失去了测量其 tanδ与电容量的意义。这种倒立油浸式电流互感器,可以采用反接法测量 tanδ 与电容量。用于反接法测量 tanδ 与电容量的仪器设备准确度均不高,测量数据的分散性较大,使用过程中要考虑。正立式油浸电流互感器箱体进入水分,其末屏对地电阻值会降低,此时增加测量其tanδ 项目,以判别绝缘状况。
新增第 4 款电容式电流互感器的电容量与出厂试验值超出±5% 时,应查明原因。
本条主要适用于油浸式电流互感器。 SF6 气体绝缘互感器和环氧树脂绝缘结构互感器不做本条试验。其他类型干式互感器可以参照执行。
电压互感器整体及支架介损受环境条件,特别是相对湿度影响较大,测量时应加以考虑。
10.0.5 互感器的局部放电水平是反映其绝缘状况的重要指标之一,标准没有对 35kV 以下电压等级互感器提出局部放电测量要求,是因为这类互感器数量巨大,且多数安装在开关柜、计量柜等箱体中,交接试验是否进行局部放电测量,由开关柜、计量柜等设备制造厂或使用单位决定。现场进行互感器局部放电测量有较大难度,本标准没有提强制要求,电压等级为 35kV~110kV 互感器的局部放电测量可按互感器安装数量的 10%进行抽测,电压等级220kV 及以上互感器在绝缘性能有怀疑时宜进行局部放电测量。不少运行单位为了加强设备质量控制,将互感器的局部放电测量安排在当地有条件的试验室逐台进行,属于交接试验的范围延伸。局部放电测量时的施加电压,对测量结果影响很大。为了保持测量结果的准确性,要求在高压侧监测施加的一次电压,尤其是电磁式电压互感器采用感应施压方式,更应注意设备容升效应可能导致的一次侧电压过高现象发生。取消了全绝缘结构电压互感器在1.2Um /情况下的试验,因为全绝缘结构电压互感器工作电压高于1.2Um /。互感器局部放电试验的预加电压可以为交流耐受电压的 80% ,所以两项试验可以一并完成。
 10.0.5 中 35kV 半绝缘结构电压互感器局部放电测量电压1.2Um /为相一地电压 1.2Um 为相一相电压。通常测试电压互感器局部放电时,对相一地间施加电压 1.2Um/,干式电压互感器测试局部放电量不大于 50pC ,油浸式或气体式电压互感器测试局部放电量不大于 20pC 即可。如果对互感器相一相间施加电压1.2Um  干式电压互感器测试局部放电量不大于 100pC ,油浸式或气体式电压互感器测试局部放电量不大于 50pC 也可以。


10.0.6 对原标准中的互感器交流耐受试验条款进行整理,删除重复部分。交接试验的交流耐受电压取值,统一按例行(出厂)试验的 80%进行,在高压侧监视施加电压,反复进行更高电压的耐受试验有可能损伤互感器的绝缘。SF6 气体绝缘互感器不宜在现场组装,否则应在组装完整的产品上进行交流耐受试验。对互感器二次绕组间及其对箱体(接地)之间的 2kV 短时工频耐受试验,可以用 2500V 兆欧表测量绝缘电阻的方式替代。2kV 工频电压峰值约 2.8kV ,兆欧表的工作电压为 2.5kV 
10.0.7 某些结构的互感器(如倒立式少油电流互感器)油量少,而且采用了微正压全密封结构,在其他试验证明互感器绝缘性能良好的情况下,不应破坏产品的密封来取油样。
SF6 气体绝缘互感器气体含水量与环境温度有关,还要注意试品与检测仪器连接管本身是否有水分或潮气。
新条文将油中溶解气体 H2 含量提高到 100μL/L ,在交接试验及预防项试验中,互感器氢气超标现象较多,往往并非是内部放电引起,与目前箱体内部镀辞处理工艺有关。
10.0.8 现场出现电压互感器一次绕组直流电阻测量值偏差10% 的情况不多,但是二次绕组直流电阻测量值偏差 15% 的可能性比较大。某些情况,制造厂在互感器误差特性测量时,发现测量绕组的误差特性曲线比计量绕组的误差特性曲线更好,可能变更两个绕组在内部端子的接线。计量绕组与测试绕组在结构上,往往一个在内侧分布,-个在外侧分布,导致直流电阻测量值发生偏差。尽管这种情况不影响实际使用,但是给交接试验单位带来麻烦,特别是安装完毕的 GIS 用电压互感器,不便于设备的更换,需要业主与制造厂进行协商处理。电流互感器也有类似情况,即使同型号、同规格、同批次产品使用的铁心,其磁化曲线也难保持完全一致,制造厂往往采用直径不同的二次导线进行分数臣等补偿,以满足误差特性要求,导致同型号、同规格、同批次产品二次绕组直流电阻测量值偏差较大。这种情况,同样需要业主与制造厂协商处理。理论计算与试验表明,这种情况下的直流电阻偏差,不影响产品性能。之所以采用"不宜"的表达方式,也是为业主与制造厂协商处理留下空间。
电流互感器绕组的直流电阻测量说明中增加了一次绕组有串、并联接线方式时,对电流互感器的一次绕组的直流电阻测量应在正常运行方式下测量,或同时测量两种接线方式下的一次绕组的直流电阻,倒立式电流互感器单臣一次绕组的直流电阻之间的差异不宜大于 30%”。绕组直流电阻不应有较大差异,特别是不应与出厂值有较大差异,否则就要检查绕组联接端子是否有松动、接触不良或者有断线,特别是电流互感器的一次绕组。


10.0.9 极性检查可以和误差试验一并进行。
10.0.10 运行部门非常注重关口计量用互感器的检测,以保证涉及电量贸易结算的可靠性,且实际操作上均有国家授权的法定计量鉴定机构完成。本次修订,不再对误差测量机构(实验室)的要求进行描述。非关口计量用互感器,是指用于电网电量参量监测、继电保护及自动装置等仪器设备的互感器及绕组。对于非关口计量用互感器或互感器计量绕组进行误差检测的主要目的是用于内部考核,包括对设备、线路的参数(如线损)的测量;同时,误差试验也可发现互感器是否有绝缘等其他缺陷。
10.0.11 考虑到 级电流互感器占有比较大的份额,励磁特性测量可以初步判断电流互感器本身的特征参数是否符合铭牌标志给出值。对 级励磁曲线的测量与检查,可采用励磁曲线测量法或模拟二次负荷法两种间接的方法核查电流互感器保护级(级)准确限值系数是否满足要求,有怀疑时,宜用直接法测量复合误差,根据测量结果判定是否合格。
1)励磁曲线测量法核查电流互感器保护级(级)准确限值系数,应按下列方法和步骤:
1)根据电流互感器铭牌参数确定施加电压值,以测试 级绕
组的 V-I 励磁特性曲线,其中二次电阻 r2 可用二次直流电阻2 替代,漏抗x2可估算,电压与电流的测量用方均根值仪表;
2)根据不同电压等级估算x2 ,x2估算值见表 5 
图片
3) 施加确定的电压值于二次绕组端,并实测电流值,该电流值大于 级准确限制电流值,则判该绕组准确限值系数不合格,该电流值小于 级准确限制电流值,则判该绕组准确限值系数合格。
举例说明励磁曲线测量法核查电流互感器保护级 级)准确限值系数的方法:
 1 :某互感器参数为:电流互感器额定电压 220kV ,被检绕组变比 1000/5A ,二次额定负荷 50VA , cosΦ =0.8 , 10P20 
则:额定二次负荷阻抗 
二次阻抗 Z2 ≈ 2 + jx2 =0.1+j0.2
其中 2 为直流电阻实测值。
那么,根据已知铭牌参数 “10P20” ,在 20 倍额定电流情况下线圈感应电势 E 20In = 20×5Z2  ZL = 1001.7+j1.4= 100 =220V 
如果在二次绕组端施加励磁电压 220V 时测量的励磁电流I0 >0.l×20×5A=10A 时,则判该绕组准确限值系数不合格。
2) 模拟二次负荷法核查电流互感器保护级 (级)准确限值系数,应按下列方法和步骤:
1)进行基本误差试验时,配置相应的模拟二次负荷 ;
2) 接 时测量额定电流下的复合误差 %)大于 10% ,则判为不合格,其中δ单位取厘弧。
举例说明模拟二次负荷法核查电流互感器保护级(级)准确限值系数的方法:
 2:某互感器参数为:电流互感器额定电压 220kV ,被检绕组变比 1000/5A ,二次额定负荷 50VA , cosΦ=0.8 , 10P20 
在正常的差值法检测电流互感器基本误差线路上,将二次负
 取值改为 20-1Z+ 20ZL ,即:
 = 20 - 1Z2 + 20ZL
= 19 ×0.1 十 j0.2)+ 20( 1.6 + j1.2) = 33.9 十 j27.8Ω
在接入  时测量额定电流(这里为 1000A)时的复合误差%大于 10% ,则判为不合格,其中 δ 单位取厘弧。
通过励磁特性测量核查 P 级电流互感器是否满足产品铭牌上标称的参数,属于间接测量方法,与采用规定的大电流下直接测量可能会有差异。但是,间接法核查不满足要求的产品用直接法检测很少有合格的,除非间接测量方法本身的测量误差太大。也可以用间接法(包括直流法、低频电源法)现场检测具有暂态特性要求的 级电流互感器,因对检测人员和设备要求较高的缘故暂不宜推广。PR 级和 PX 级的用量相对较少,有要求时应按规定进行试验。
用于继电保护的电流互感器或电流互感器线圈,进行励磁曲线测量时,要考虑施加电压是否高于二次绕组绝缘耐受能力。相关的 IEC 及国家标准规定二次绕组开路电压最高限值为峰值4.5kV 。如果励磁曲线测量时间电压峰值高于 4.5kV 时,通过降低试验电源频率,可以降低试验电压,再通过换算的方式进行励磁曲线的比较。
采用交流法核查电流互感器暂态特性时,在二次端子上施加实际正弦波交流电压,测量相应的励磁电流,试验可以在降低的频率下进行,以避免绕组和二次端子承受不能容许的电压;测量励睡电流应采用峰值读数仪表,以能与峰值磁通值相对应。
具体的方法和步骤应符合下列规定:
应在二次端子上施加实际正弦波交流电压,测量相应的励磁电流,试验可以在降低的频率下进行,测量励磁电流应采用峰值读数仪表,测量励磁电压应采用平均值仪表,刻度为方均根值;
实测频率  下所加电压的方均根值  , 并应按下式计算二次链磁通道Φ


    Wb                                 1
额定频率  下的等效电压方均根值  应按下式计算:
     V,rms                             2
所得励磁特性曲线应为峰值励磁电流 与代表峰值通道 Φ的额定频率等效电压方均根值 的关系曲线。励磁电感由励磁特性曲线在饱和磁通  的 20% 至 90%范围内的平均斜率确定;
     H)                              (3
当忽略二次侧漏抗时,相应于电阻性总负荷 Ret + Rb 的二次时间常数 Ts可按下式计算:
     s)                               (4
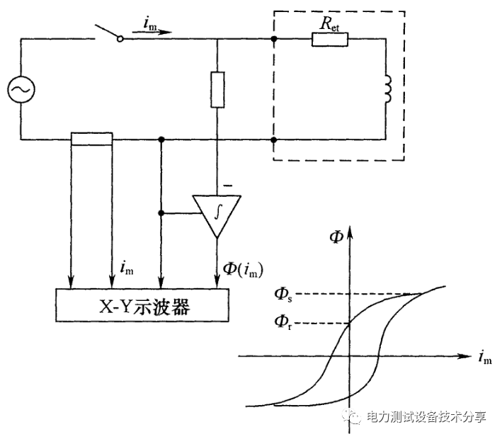
用交流法确定剩磁系数 Kr 时,应对励磁电压积分(图 3,积分的电压和相应的电流在 X - Y示波器上显示出磁滞回环。当励磁电流已是饱和磁通 达到的值时,认为电流过零时的磁通值是剩磁。

图片
 2   基本电路
图片

图 3   用磁滞回环确定剩磁系数 Kt 

采用直流法核查电流互感器暂态特性时,典型试验电路见图 4 。采用某一直流电压,它能使磁通达到持续为同一值。励磁电流缓慢上升,意味着受绕组电阻电压的影响,磁通测量值是在对励磁的绕组端电压减去与 Ret im 对应的附加电压后,再进行积分得出的。测定励磁特性时,应在积分器复位后立即闭合开关 S。记录励磁电流和磁通的上升值,直到皆达到恒定时,然后切断开关 。一旦开关 断开,衰减的励磁电流流过二次绕组和放电电阻Rd 。随之磁通值下降,但它在电流为零时,不会降为零。如选取的励磁电流 Im 使磁通达到饱和值时,则在电流为零时剩余的磁通值认为是剩磁。
具体的方法和步骤应符合下列规定:
①直流法典型试验电路图为图 4
图片

图 4   直流法基本电路

②测定励磁特性时,应在积分器复位后立即闭合开关 S。记录励磁电流和磁通的上升值,直到皆达到恒定时,然后切断开关 S
③磁通 Φt) 和励磁电流 imt) 与时间 的函数关系的典型试验记录图为图 ,其中磁通可以用 Wb 表示,或按公式 2) 额定频率等效电压方均根值 Ut) 表示;
图片

图 5   典型记录曲线

励磁电感 Lm  可取励磁曲线上一些适当点的 Φt) 除以相应的 imt) 得出,或者当磁通值用等效电压方均根值 Ut) 表示时,使用公式 (3);
 TPS 和 TPX 级电流互感器的铁心应事先退醋,退磁的TPY 级电流互感器的剩磁系数 () 用比率/确定;
对于铁心未事先退磁的 TPY 级电流互感器,其剩踏系数() 可用交换二次端子的补充试验确定。此时的剩磁系数()计算方法同上,但假定()为第二次试验测得的剩磁值的一半。
确定 TPS 和 TPX 级电流互感器Φim)特性的平均斜率时,推荐采用 X - Y 记录仪。
10.0.12 我国 66kV 及以下电压等级电网一般为不直接接地系统,配置有两种类型的电压互感器,一种是半绝缘结构电压互感器,一次绕组一端 (A) 接高压,一次绕组另一端 (N) 接地,励磁曲线最高测量电压为 190% ;一种是全绝缘结构电压互感器,一次绕组两个端子分别接在不同相高压,如分别接在 相和 相之间,或者分别接在 相和 相之间,其励磁曲线最高测量电压为150% 11066kV 及以上电压等级电网一般为直接接地系统,电压互感器的励磁曲线最高测量电压为 150% 。特高压交流变电站的 100kV 三次系统(功补偿)为不直接接地系统,半绝缘结构电磁式电压互感器的励磁曲线最高测量电压为 190% ;少数区域的 20kV 电网为直接接地系统,电压互感器的励磁曲线最高测量电压为 150% 。电磁式电压互感器励磁曲线的测量,可以用于检查产品的性能一致性,也可以用于评估在电网运行条件下的耐受铁磁谐振能力。理论上,磁密越低,越有利于降低在电网运行状态下发生铁磁谐振的概率,但是低磁密将增大电压互感器的体积和制造成本。
与电流互感器不同,同一电压等级、同型号、同规格的电压互感器没有那么多的变比、级次组合及负荷的配置,其励磁曲线(包括绕组直流电阻)与出厂检测结果及型式试验报告数据不应有较大分散性,否则就说明所使用的材料、工艺甚至设计和制造发生了较大变动,应重新进行型式试验来检验互感器的质量。如果励磁电流偏差太大,特别是成倍偏大,就要考虑是否有臣间绝缘损坏、铁心片间短路或者是铁心松动的可能。
10.0.13 交接试验及预防性试验都提出电容式电压互感器(CVT) 的电容分压器电容量及介损测量要求。
CVT 电容器瓷套内装有由几百只元件组成的电容心子,很多案例表明实测电容值的改变预示着内部有元件发生击穿或其他异常情况。所以本条规定 CVT 电容分压器电容量与额定电容值比较不宜超过 -5%~10% ,当 CVT 电容分压器电容量与额定电容值比较超过 -5%~10%范围时应引起注意,加强监测或增加试验频次,有条件时停电检修处理,以消除事故隐患。
CVT 由稠合电容分压器和电磁单元组成,多数情况下,耦合电容分压器的中压与电磁单元之间的中压连线在电磁单元箱体内部,中压连线不解开,电磁单元各部件无法进行检测。此时,可以通过误差特性检测,根据误差特性测量结果反映搞合电容器及电磁单元内各部件是否有缺陷,包括搞合电容器各电容元件是否有损伤,电磁单元内部接线是否正确,各元件性能是否正常。电磁单元不检测时,安装在补偿电抗器两端的限幅器(现在多为氧化辞避雷器)及中间变压器二次端子处的限幅器应解开,否则会损坏限幅器,阻尼器也吸收功率导致试验结果不准确。 CVT 的误差特性受环境因素影响较大,包括气候条件及周边物体、电场等影响。CVT 在地面上与在基座(柱)上,榈合电容器的等效电容量是不一样的,受高压引线的连接方式影响也很大,误差特性测量时的CVT 状况应尽量接近于实际运行状态。目前, CVT 电容分压器一般只采用膜纸绝缘介质材料。
10.0.14 油浸式互感器的密封性能主要是目测,气体绝缘互感器通常是在定性检测发现漏点时再进行定量检测。

相关推荐链接:

1、电气设备交接试验标准GB50150-2006

2、GB50150-2006 电气设备交接试验标准



全部回复(0 )

只看楼主 我来说两句抢沙发
这个家伙什么也没有留下。。。

电气工程原创版块

返回版块

2.2 万条内容 · 598 人订阅

猜你喜欢

阅读下一篇

本质安全型电气设备中的电池或电池组

知识点:本质安全电气设备 现在越来越多的防爆电气产品设计成本质安全型,主要是由于其安全程度高,结构简单,体积小、重量轻,并且造价远低于其他型式的防爆产品。但是由于本安型电气设备的电气参数和使用功率受到限制。因而,应用范围还有一定的局限性。 本质安全型电气设备是所有电路为本质安全电路的电气设备。本质安全型电气设备由设备供电分为两种情况:一种是由电网供电的设备,它和关联设备及连接的导线或电缆三部分构成本质安防爆系统。也就是说这种电气设备不是独立的,必须要三者组合在一起才可以使用。另一种是由电池或电池组供电的本质安全型电气设备。这种设备具有独立性,可单独使用。

回帖成功

经验值 +10