土木在线论坛 \ 电气工程 \ 电气工程原创版块 \ 737NG变压整流器TRU简单学习

737NG变压整流器TRU简单学习

发布于:2022-10-27 17:16:27 来自:电气工程/电气工程原创版块 [复制转发]

知识点:飞机整流器

正常情况下,飞机上的直流电由TRU变压整流器提供,TRU将三相115V,400HZ的交流电转换为28V直流电供给直流系统。直流电系统有三个TRU,每个TRU在有强制冷却气流时可以提供75A的电流,有对流冷却空气时可以提供50A的电流,也就是说温度越高,TRU可提供的电流越小。TRU没有外部控制。

P5-13面板上可以监控每个TRU的输出电压和电流。有一个琥珀色的TR UNIT灯,用于指示以下故障:

1、在地面,任何一个TRU失效
2、TRU1在空中失效
3、TRU2和TRU3在空中失效

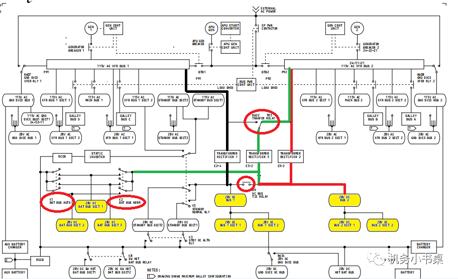
TRU1从1号转换汇流条得电,输出至1号直流汇流条。

TRU2从2号转换汇流条得电,直接输出到2号直流汇流条。
TRU3通常从2号转换汇流条得电,在2号转换汇流条失电的情况下,由1号转换汇流条通过R622作为备用电源向TRU3供电。TRU3主要作为电瓶汇流条的电源。
图片
由上图我们可以看出几个圈出来的继电器比较关键,后续我们再逐一解释。
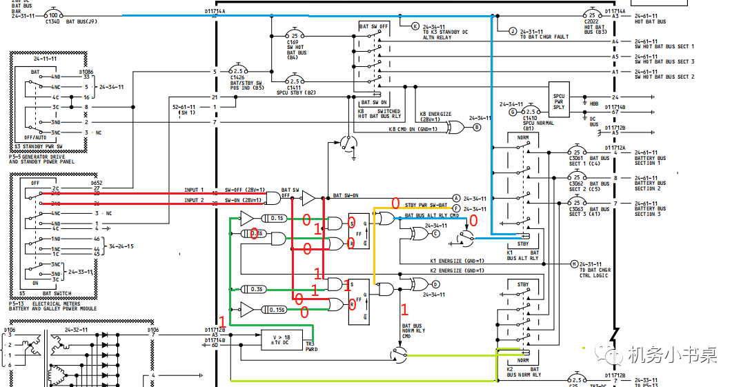
TRU灯亮的情况,分析下图的逻辑关系就能知道:
图片
当交流汇流条1和2正常的时候:
当TRU1的电流小于5A,L3灯亮。
当TRU2的电流小于5A且TRU3的电压小于18VDC,L3灯亮。
飞机在地面,当TRU2电流小于5A或者TRU3电压小于18VDC时,L3灯亮。

下图就是TR UNIT灯所在的面板及其他几个相关的面板:

图片
图片
那接下来我们展开说一下上文中提到的几个重要的继电器:
K1/K2
图片
由这一张SSM图的逻辑关系我们可以看出:
1、当电瓶电门在ON位,备用电源电门在AUTO位,TRU3输出大于18VDC时,K2继电器吸合,由TRU3给电瓶汇流条供电。当
2、备用电源电门在BAT位或者(TRU3电压小于18VDC、电源电瓶在ON位)时,K1继电器吸合,由电瓶充电机给电瓶汇流条供电。

以前遇到过K1电门失效在闭合位的案例,此时K1和K2都闭合,然而电瓶充电机的电压大于TRU3的输出电压,电瓶充电机的电压直接就会将TRU3输出给压制了,TRU灯点亮。这种情况可以通过整机断电,看看P5面板上是不是有部分指示灯点亮来判断K1是否失效在闭合位。(即使整机断电,热电瓶汇流条还在给一些系统供电,不受电瓶电门控制,此时要是K1闭合着,那K1下游的用户也就能得到电了)

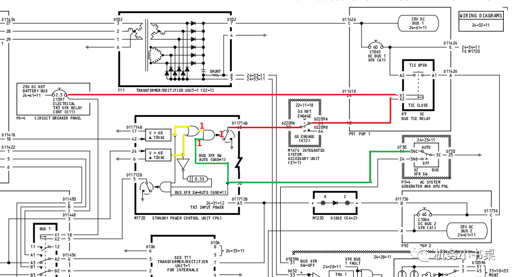
R622
图片
由上图我们可以看出,28V直流热电瓶汇流条给R622继电器线圈供电,R622决定了TRU3是从1号还是2号转换汇流条得电。
R622的作动逻辑:
仅当汇流条转换电门在AUT O位1号转换汇流条正常2号转 换汇流条故障时,R222才作动,其他情况不会作动。
R9
图片
28V热电瓶汇流条给R9继电器线圈供电,R9继电器是把TRU1、TRU2和TRU3并联起来,从逻辑图上看,一般情况下R9继电器在闭合位置,三个TRU共同给下游供电。
R9在以下任一情况下断开:

1、汇流条转换电门在OFF位时

2、1号和2号交流转换汇流条都不在正常范围内
3、G/S被激励

这里的G/S简单说下,当飞机进近时,机组按压P7上的APP,此时G/S方式预位,当ILS截获到G/S之后,G/S激活,此时R9继电器断开,TRU分开,不再并联给下游供电。

↓↓↓
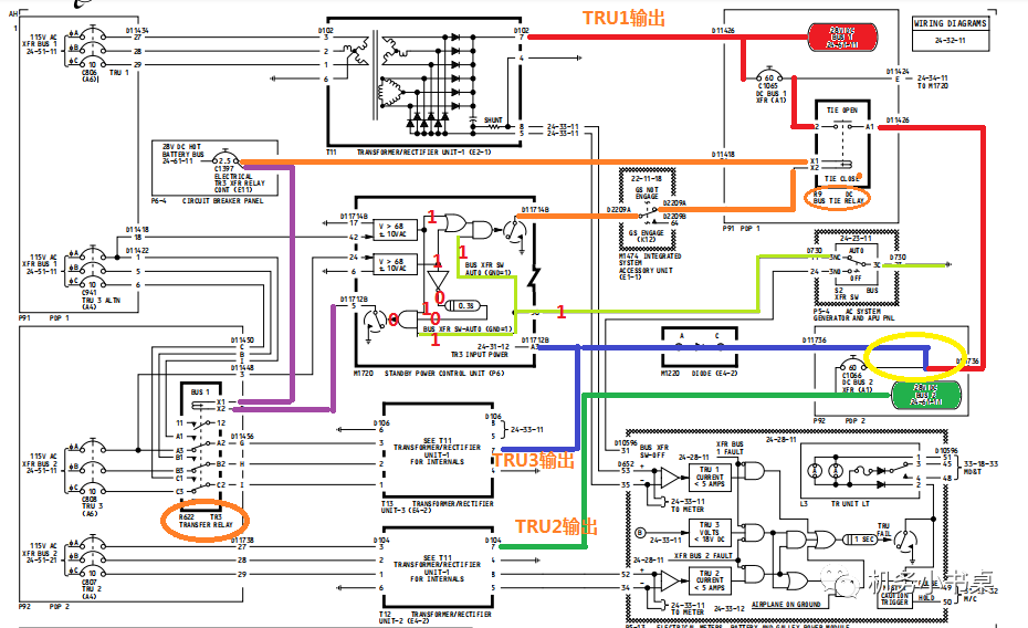
当TR UNIT点亮时,需要隔离哪个TRU有故障,参考FIM:

将P5-13面板上的BAT电门放在ON位,将汇流条转换电门放在OFF位,此时R9断开,TRU1不受TRU2和TRU3影响。

1、将直流面板选择电门放在TR1,直流电压为22-30VDC,直流电流大于5A,则TRU1正常。

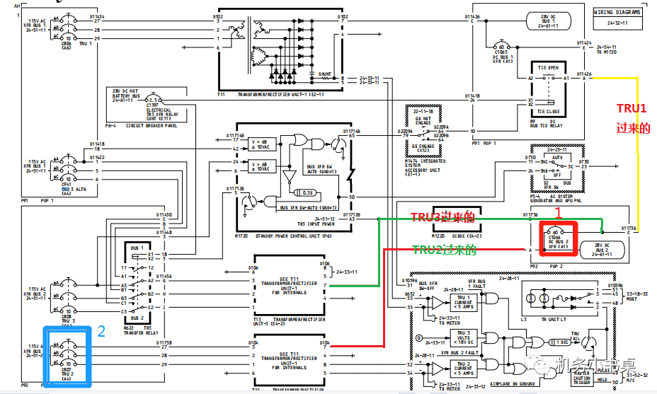
2、将直流面板选择旋钮放在TR2位,拔出C01066(见下图红框1,隔离开TRU3影响),确保直流电压为22-30VDC,直流电流大于5A,TRU2正常。
3、恢复C01066跳开关,拔出C000807(参考下图蓝色框2,直接把TRU2给断开),将直流面板选择旋钮放在TR3位,确保直流电压为22-30VDC,直流电流大于5A,TRU3正常。
图片
之前看过机队状态,TRU故障的话,容易导致其下游的直流相关汇流条的用户失去电源,从而导致多个故障灯亮。尤其是在最后近进阶段,G/S截获后,R9继电器断开,TRU不再互补供电,之前要是有问题的TRU得不到支援,相关系统故障现象就暴露出来了。

对于TRU3导致的TRU灯亮,不能简单地认为是TRU3本体故障,如下图,从TRU3出来的电,要经过SPCU,然后才到电瓶汇流条,SPCU中存在众多控制TRU3状态的逻辑线路,任何一个逻辑控制或者线路存在问题就会导致TRU灯亮。因此在准备航材的时候,SPCU也得提上。

图片


相关推荐链接:

1、过压保护单元接线图纸设计

2、浪涌及过压保护解决方案


全部回复(0 )

只看楼主 我来说两句抢沙发
这个家伙什么也没有留下。。。

电气工程原创版块

返回版块

2.2 万条内容 · 596 人订阅

猜你喜欢

阅读下一篇

工业连接器 - 插头、插座

知识点:连接器插座 ABB—工业连接器 - 插头、插座 型号说明

回帖成功

经验值 +10