由于生活垃圾成分复杂,所以垃圾焚烧过程中产生的二次污染物也较为复杂,主要为烟尘、NOx、酸性气体(HCl和SO2)、CO、重金属尘粒( Pb、Cd、Hg)和二噁英(PCDD/Fs)。
随着低氮燃烧、SNCR技术和“3T”(炉膛温度Temperature,烟气停留时间Time,烟气湍流度Turbulence)技术的应用,使得焚烧处理过程中产生的NOx和二噁英(PCDD/Fs)得到了有效控制。
然而由于HCl、SO2酸性气体设计计算量在设计计算时考虑不周全、脱酸石灰浆制浆系统和雾化盘设备容易出现故障,仍然存在不少环境风险隐患。因此针对生活垃圾焚烧过程中酸性气体(HCl和SO2)的产生量和污染防治开展研究具有重要的实际意义。
垃圾焚烧发电会产生有害气体,诸如氯化氢、二氧化硫、氟化氢、氮氧化物等有害气体。所以垃圾焚烧发电厂会有一整套的烟气处理系统,该套系统就是为了保证垃圾焚烧发电厂的烟气排放指标符合国家标准(GB18485-2014生活垃圾焚烧污染控制标准)或者地方性标准。
其中生活垃圾焚烧工程中有一个是必不可少的处理过程叫烟气脱酸。何为垃圾焚烧烟气脱酸呢?
垃圾焚烧烟气脱酸是指脱除垃圾焚烧产生的烟气中所含的 HCl、SO2 、HF等酸性气体, 使最终对大气环境排放的烟气中的酸性气体成分达到国家或地方允许的排放标准。
一般而言, 烟气中酸性气体的脱除有三类基本处理工艺: 干法、半干法与湿法。这三类脱酸方式的效率如下图1所示:
图1 - 垃圾焚烧脱酸方式的效率
我们来了解下三个脱酸方式吧。
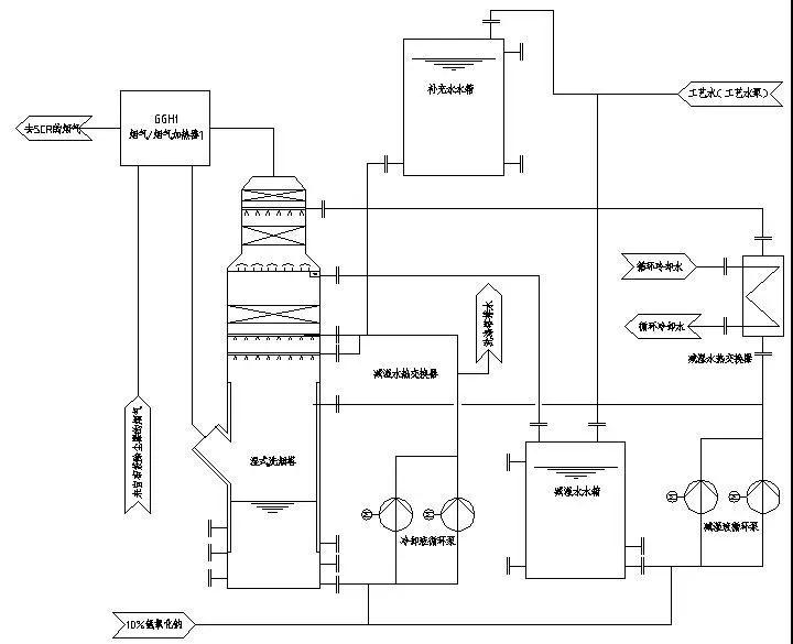
中和酸性气体所用的原材料为湿态碱性物质(常常为水溶液或者浆液),中和后产生的生产物为干态。通常使用为湿态的消石灰溶液即氢氧化钙溶液,生产的物质为亚硫酸钙、氯化钙、氢氧化钙、氟化钙等物质的混合物。
流程图如图2所示:
图2-半干法脱酸流程图
该脱酸方法为通过石灰浆制备系统将生石灰制备成石灰浆溶液,然后通过一个水泵加压到一个高速旋转的雾化器将雾化的溶液均匀注入反应塔内与塔内流动的烟气反应,去除酸性气体。不做详细解释。
中和酸性气体所用的原材料为干态碱性物质(常常为消石灰粉),中和后产生的生产物为干态。通常使用为干态的消石灰粉,生产的物质为亚硫酸钙、氯化钙、氢氧化钙、氟化钙等物质的混合物。
流程图如图3所示:
图3-干法法脱酸流程图
该脱酸方法是利用风机的压能将消石灰粉末喷射到反应塔出口的烟道中,使得消石灰与烟道流过的烟气中的酸性成分发生中和反应,去除酸性气体。
干法脱酸工艺流程简单,设备投资约为半干法的80%,工艺过程不产生废水,设备故障率低,维护方便,但钙硫比偏高,脱酸剂耗量大,致使飞灰产生量大。一般是作为半干法脱酸的补充。
中和酸性气体所用的原材料为湿态碱性物质(常常为石灰浆溶液或NaOH溶液),中和后产生的生产物为湿态。通常使用为湿态的氢氧化钠(NaOH)溶液,生产的物质为亚硫酸钠、氯化钠、氟化钙等物质的混合物。
流程图如图4所示:
图4-湿法脱酸流程图
该脱酸方法是利用烟气直接穿过制备好氢氧化钠NaOH溶液中,使得烟气中的酸性气体直接与溶液反生反应,去除酸性气体。
湿法脱酸工艺是利用碱性吸收剂(一般为NaOH溶液)在洗涤塔内吸收HC1和SO2等酸性气体。湿法净化工艺净化效率很高,国外多年的应用业绩均表明其对HC1的脱除效率可达99%以上,对SO2也可达到95%以上的脱除效率。
但是湿法净化工艺后续需要配置废水处理设施,且处理后烟气温度一般为6O~70℃,为防止烟囱出口有“白烟”冒出,还需要配置烟气再加热装置,在国内还没有应用实例,可作为干法和半干法净化工艺之后的尾气深度净化措施。
但是随着垃圾焚烧污染物排放标准的更新,排放指标必定越来越严格,湿法脱酸的使用可能会进一步在垃圾焚烧发电厂中得到使用。下图5为2001年标准,图6为2014年标准:
图5-2001生活垃圾焚烧污染控制标准
图6-2014生活垃圾焚烧污染控制标准
地方性的排放性指标可能更严格,诸如海南省环保厅出台的意见公布的垃圾焚烧排放指标如下图7:
图7-海南省环保厅出台生活垃圾焚烧污染控制标准意见
垃圾中含有大量的含氯有机物和无机物是尾气中HCl 的主要来源,这些有机物主要可以分为两大类,一类是聚氯乙烯及其衍生物,聚氯乙烯是制作居民日常使用的塑料袋和塑料制品的主要原料,广泛应用在社会生产各个领域,是垃圾焚烧发电尾气中HCl 的主要来源,聚氯乙烯在高温条件下燃烧分解产生大量CO2、H2O、HCl。
第二大类是氯苯及其衍生物,氯苯早期主要用于生产DDT,目前现在主要用做乙基纤维素和许多树脂的溶剂,生产多种其他苯系中间体,如硝基氯苯等。
这类物质是垃圾焚烧中 HCl、NOx、和二噁英的重要来源。在温度达到 800℃以后,含氯无机物中的氯开始转化为 HCl,SO2开始下降,是烟气中 HCl 重要来源。
SO2的产生主要由于垃圾中含有一定量的含硫化合物如橡胶、工程塑料高温氧化分解产生的,还有其他一些含硫的无机盐高温分解产生。在空气在和阳光作用下会形成酸性气体,并经雨水冲淋而形成酸雨。
2018年8月6日,海南省环保厅发布《海南省生活垃圾焚烧污染控制标准》(以下简称为《海南地标》),该标准中部分污染物与欧盟2010标准、国家现行标准、中国“2+26”城市特别排放限值对比如下:
《海南地标》污染物排放限值从国家现行标准一步提升50%以上,是不是有点操之过急、是不是与海南目前的工业结构、经济发展水平与预期发展速度相匹配、是不是与海南岛的大气扩散特征相符、是不是能够真正起到降低大气污染物排放水平、以及是不是参考过新加坡等发达岛国的对标做法?
笔者曾有另外文章做过专门的探讨,这里不再赘述,既然以政府名义正式发布,将导致垃圾焚烧电厂在执行过程中,其烟气处理工艺势必增加更多的占地面积、投资成本和运行成本,这里仅从脱酸工艺的选择方面介绍一种值得借鉴的方案。
显然,传统的“干法”和“半干法”脱酸工艺已经达不到海南地标限值要求,而传统的、较多应用于火电厂的“湿法脱硫脱酸工艺”如果照搬在垃圾焚烧电厂,去处理原生垃圾中硫含量仅为0.2%-0.4%的焚烧后烟气,不仅投资巨大、运行成本巨大、去除率不高、系统腐蚀性能增强,而且脱酸后产生的固液产物(脱硫石膏、氯化钙、脱硫废水等)仍将对地表环境产生确定的二次污染。但对于沿海地区来讲,不防首先考虑“海水脱酸”技术和工艺。
天然海水的PH值约为8.0,呈碱性特征,这一点正是海水脱酸的基本原理,也就是说,天然海水作为烟气中酸性污染物的吸收剂,是其能够洗涤脱除烟气中SO2和HCl的主要动力。基本原理是碱性海水吸收酸性SO2和HCl,释放出CO2。
1.烟气中SO2与海水接触主要发生以下反应:
SO2(g)+H2O→H2SO3→H++HSO3-HSO3-→H++SO32-
SO32-在曝气池中氧化成SO42-,反应:SO32-+?O2→SO42-
以上为SO2接触海水后的反应过程;
2.同样烟气中氯化氢HCl接触海水的反应过程为:
HCl→H++Cl-H+
与海水中的碳酸盐发生反应:
CO32-+2H+→H2CO3→CO2↑+H2O
3.海水脱硫工艺总反应为:
SO2(g)+CO32-+?O2→CO2↑+SO42-
4.海水脱除氯化氢工艺总反应为:
2HCl+CO32-+?O2→H2O+CO2↑+Cl-
从上述反应不难看出,含有SO2和HCl的烟气接触海水后,经碱性海水的中和作用,处理后只向大气中排放一定量的CO2,而同时生成的硫酸根离子和氯离子,作为海水中的本底物质成分,以及海水巨大的缓冲能力,随海水洗涤而被带走,不再产生新的二次污染物而去污染地表环境和大气环境。
全球电站海水脱酸装置总容量约为90000MW,广泛分布于英国、西班牙、瑞典、马来西亚、斯里兰卡、菲律宾、越南、柬埔寨、印尼等沿海国家;
中国国内目前有18个沿海电厂采用海水脱酸工艺,总装机容量为22084MW(50套),例如:深圳妈湾电厂(6X300MW)、福建漳州后石电厂(7X600MW)、华能汕头电厂(4X1000MW)、华能威海电厂(2X300MW+2X660MW)、华能大连电厂(4X350MW)、山东黄岛电厂(2X660MW)、华能海门电厂(2X1036MW)、华能日照电厂(2X350MW+2X670MW)、秦皇岛电厂(2X200MW+1X300MW)、首钢高碑店自备电厂(2X300MW)、嵩屿电厂(4X300MW)等,去除率均在95%-98.69%之间,其中,浙江舟山电厂#4机组海水脱硫BOT项目,环保局鉴定SO2排放2.86mg/Nm3。中电国际所属电厂采用海水脱酸工艺的项目有越南永兴项目(2X600MW)和巴基斯坦胡布项目(2X600MW)。
(1)海水脱酸投资成本与运行成本均远低于湿法脱酸;
(2)脱除效率高,而且不额外产生任何二次固废和液废;
(3)海水脱酸反应产物以离子态存在,系统无结垢和堵塞倾向,因此海水脱酸不受结垢和堵塞影响。
(4)天然海水为吸收剂,无其它环保耗材。
(1) 仅用于沿海区域;
(2)需要另外编制《海洋环评》并获得评审通过。这一点虽然多了一项前期工作程序,但与长期所取得效果来讲,值得一做。举例:当年华能汕头电厂4X1000MW机组,已获得环评批复,脱硫工艺为湿法脱硫,后来了解了海水脱硫技术后,不惜推翻原来的环评,重新以海水脱硫技术为改进方案,重新编制《环评》和《海洋环评》,最终重新获得审批。
《火电厂烟气脱硫工程技术规范-海水法》(环境2046-2014,2015年3月1日实施)。

推荐资料(点击文字跳转):
知识点:垃圾焚烧发电脱酸方式
0人已收藏
0人已打赏
免费0人已点赞
分享
环保大厅
返回版块5354 条内容 · 77 人订阅
阅读下一篇
MBR、UF或R0项目中膜的使用寿命那么短?膜系统运转一段时间后,有时处理能力明显下降,达不到设计产能。产生这种现象的原因主要与膜系统工作环境、选型设计、安装施工、运行管理和膜产品性能等有关。此外,与膜系统(MBR、UF或R0)本身也有一定关系。 很重要的一点:膜产品性能 对于UF系统,膜本身的抗污染性和亲水性对通量影响较大,通量值低运转一段时间后,MBR、UF的处理能力降低。对此可选用抗污染性强、清洗恢复性好的内衬增强型PVDF膜,结合气洗不断丝,清洗效果非常好。而对于MBR系统,要选用具有永久亲水性,并且不断丝的带内衬MBR膜,以保证产水水量跟水质。
回帖成功
经验值 +10
全部回复(1 )
只看楼主 我来说两句 抢板凳资料不错,对于垃圾焚烧烟气处理具有很好的参考作用,学习啦,谢谢楼主分享
回复 举报