随着膜材料的不断发展和膜价格的不断下降,超滤技术在饮用水深度处理中的应用也越来越广泛。相比于微滤膜,超滤膜具有更小的纳米级孔径,因此可有效去除水中的悬浮物、大分子有机物、藻类、“两虫”、细菌甚至是病毒等微生物,可有效保障饮用水的生物安全性,被认为是第三代城市饮用水净化工艺的核心。但是,超滤膜属于低压膜滤范畴,其对水中的溶解性有机物去除效果不佳;而且,超滤膜在运行的过程中将不可避免的产生膜污染,导致运行能耗增大、清洗频繁。通常需要将超滤与混凝、活性炭吸附、化学氧化等预处理工艺组合使用来克服上述问题。
混凝-沉淀-砂滤是水厂常规处理工艺的主体流程,目前超滤技术在实际饮用水处理工程中的应用也主要体现在对常规工艺的升级改造上。笔者将超滤与常规工艺的耦合段位进一步前移,考察在保证供水水质的条件下,能否进一步节省占地面积、或在同样的占地面积下进一步提高产水能力。以北江水为研究对象,分别针对沉淀池进水、沉淀池中部水样、沉淀池出水开展了超滤中试试验,研究了不同混凝沉淀段位超滤后出水水质的变化规律和超滤膜污染的情况。
1试验材料与方法
1.1试验方法与工艺流程
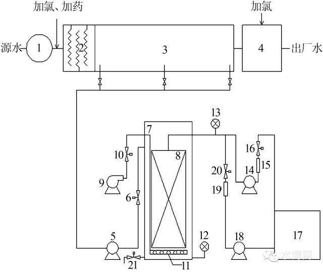
试验在南方某水厂进行,所用水源为北江水,水厂采用“混凝-沉淀-砂滤”工艺(以下简称D工艺)。超滤实验装置为中试级别的浸没式超滤膜系统,如图1所示。

试验用原水分别取自水厂平流沉淀池的进水端、中部和出水端,为确保所取原水水质具有代表性,均在液面以下1m处取水,自流进入管道系统,之后通过提升泵输送至超滤膜中试实验系统。超滤膜采用立升公司提供的浸没式中空纤维PVC涂覆膜,总有效膜面积为44m2,公称孔径为0.02μm。超滤膜池为耐腐蚀钢材料,有效容积约1.5m3。超滤系统的运行由PLC自动控制,试验期间相关运行参数为:膜通量50L/(m3?h),过滤周期90min,反洗时间60s,反冲洗通量80L/(m3?h),同时在膜组件底部设置曝气管,水反冲洗过程中也同时进行曝气,气洗强度25m3/(m3?h)(以膜组件底面积计算);运行16个周期(约24h)之后对超滤膜池进行排泥,排泥量约为1m3。
研究中为方便起见,以沉淀池进水为原水的超滤工艺简称为A工艺,以沉淀池中部水样为原水的超滤工艺简称为B工艺,以沉淀池出水为原水的超滤工艺简称为C工艺。各个超滤工艺均按上述参数连续运行,直至跨膜压增长到较高水平(一般为40~50kPa),之后停止运行,对超滤膜以NaOH和次氯酸钠进行化学清洗,切换至下一工艺继续运行。
1.2检测项目与分析方法
试验期间对水厂水源水、超滤进水、超滤出水以及砂滤池出水水质每天定时取样检测,检测项目包括水温、浊度、CODMn、UV254及NH4+-N等。
水温、CODMn、NH4+-N等均采用标准方法测定〔7〕,浊度采用哈希2100N台式浊度仪测定,UV254采用岛津UV-2550紫外可见分光光度计测定(水样测定前经0.45μm滤膜过滤)。试验过程中,中试系统定时对跨膜压(TMP)进行检测记录,因水温的变化将会对TMP造成影响,为此数据处理中均采用温度校准公式〔8〕将TMP统一归化为20℃下的TMP值(TMP20),以便对不同段位的超滤膜污染进行对比。
1.3试验期间源水水质
各超滤工艺运行期间北江水源水水质情况如表1所示(其中A工艺共运行4d,B、C工艺各运行14d)。

2结果与讨论
2.1不同超滤工艺的净水效能
2.1.1对浊度的去除效果
不同段位超滤工艺对水中浊度的去除情况比较如图2所示。

由图2可见,水源水中的浊度呈现出逐渐上升的趋势;但是由于超滤与常规混凝沉淀单元耦合的段位逐渐后移,超滤膜池的进水浊度则越来越低。而无论水源水和超滤池进水的浊度如何变化,超滤出水的浊度始终稳定在0.1NTU左右,依次为0.10±0.005、0.10±0.010、0.099±0.007NTU,显著低于同期常规水处理流程中砂滤池的出水情况(分别为0.249±0.047、0.160±0.01、0.192±0.033NTU)。由此可知,无论超滤是在何种段位与混凝沉淀单元耦合,超滤膜均能保证对浊度稳定而优异的去除效果,这是因为超滤膜主要依靠其纳米级的孔径实现对颗粒性物质的筛滤截留,不受进水水质条件的影响。
此外,由于水中的细菌、病毒等微生物通常是附着于颗粒性物质之上〔2〕,因此对水中浊度的强化去除也必将极大地提高饮用水的微生物安全性,降低水介传染病的暴发风险,这也是超滤技术在饮用水深度处理中一个突出的优势。
2.1.2对有机物的去除效果
考察不同超滤工艺对CODMn的去除效果比较如图3所示。

由图3可见,试验期间,水源水质出现了一定程度的波动,A、B、C3种超滤工艺的源水CODMn分别为2.40±0.34、1.78±0.08、1.86±0.12mg/L,出水CODMn分别为1.19±0.06、0.98±0.11、1.14±0.10mg/L。可见,超滤在不同的混凝沉淀段位与之耦合时均表现出对CODMn良好的去除效能,去除率分别达到了49.41%±7.55%、44.63%±5.91%和38.41%±5.61%。但是,通过试验发现,对于不同的超滤工艺,其出水中的CODMn含量均略高于同期的砂滤池出水。这可能是由于砂滤池经过长期的运行已经形成了稳定的生物膜体系,对水中小分子质量的可降解有机物可通过生物降解作用进一步去除,而超滤膜的主要机理为膜孔的物理截留,对小分子有机物去除效果不佳。然而,无论是在何种段位进行超滤与混凝沉淀单元的耦合,其出水的CODMn都可稳定在1.2mg/L以下,很好地满足了饮用水水质标准(GB5749—2006)的要求。
考察不同超滤工艺对UV254的去除情况结果表明:试验期间,源水UV254的变化幅度较小,分别为0.033±0.005、0.030±0.004、0.036±0.004cm-1;A、B、C3种超滤组合工艺对UV254的总体去除效率也较为接近,分别为27.05%±6.89%、27.48%±4.77%、27.73%±5.34%。但是,通过试验发现,组合工艺对UV254的去除主要是通过混凝/沉淀单元完成的,单独的超滤对UV254的去除能力有限。UV254主要表征水中带有苯环或共轭双键的溶解性腐殖质类有机物,其分子尺度远小于超滤膜的膜孔孔径,但却可通过混凝作用得到较好的去除。试验还表明,同期水厂实际砂滤池出水的UV254值要高于超滤出水,甚至高于超滤进水(混凝/沉淀出水),原因可能为砂滤池滤料表面生长着稳定的微生物群落,其在降解进水中所携带污染物的同时自身也产生一定的代谢产物,最终导致出水中腐殖质类有机物含量有所升高。
2.1.3对氨氮的去除效果
考察了不同段位混凝沉淀-超滤耦合工艺对NH4+-N的去除情况。结果发现,混凝/沉淀对于NH4+-N几乎没有去除作用,试验期间,A、B、C3组工艺中超滤进水NH4+-N分别为0.330±0.10、0.160±0.023、0.207±0.046mg/L;超滤出水NH4+-N则为0.318±0.095、0.024±0.005、0.109±0.016mg/L;超滤处理对NH4+-N的去除率依次为2.82%±2.14%、64.67%±7.43%、40.41%±11.80%。
一般认为,浸没式超滤膜对NH4+-N的去除主要是依靠膜滤池内的生物降解作用。而A工艺运行期间平均水温仅为13.7℃,不利于硝化细菌的生长与繁殖;并且由于膜污染较为严重,该工艺仅运行了4d,使无法积累出足够的硝化菌数量来满足除NH4+-N的要求。B工艺运行期间平均水温为23.8℃,属于硝化细菌较为适宜的生长温度,有利于代谢活动的进行,因此也表现出优良的除NH4+-N效能。C工艺运行期间水温又下降至20.8℃,温度的降低再次引起了生物活性的降低,也影响了硝化菌对NH4+-N的氧化去除。由以上讨论可知,浸没式超滤系统对NH4+-N的去除受水温的影响较为严重,如何通过对运行工况的优化,达到稳定高效去除NH4+-N的目的,仍需进一步的研究。
2.2不同超滤工艺的膜污染情况
在不同段位与混凝沉淀单元耦合时,超滤膜的TMP20增长情况如图4所示。

由图4可见,A工艺的TMP20增长最快,仅运行4d,即由初始的12.49kPa增长为39.42kPa,增长速率为7.69kPa/d。而B、C工艺的TMP20增长速率则显著低于A工艺,经过14d的运行,B工艺的TMP20从12.82kPa上升至53.49kPa,平均增长速率为2.91kPa/d;C工艺最终TMP20为41.90kPa,平均增长速率为1.96kPa/d。
如上所述,A工艺为针对沉淀池进水进行超滤,超滤膜进水中含有大量细小的悬浮絮体,与此同时,该阶段运行期间源水中有机物含量较高,两者的协同作用造成该阶段的膜污染非常严重,TMP20上升速率最快。B工艺的超滤膜进水为沉淀池中部水样,虽然悬浮物含量仍然较高,但是此时已生长为尺度较大的絮体,其所造成的膜污染显著减小,加之该阶段运行时水中有机物含量已降至正常水平,因此,TMP20的增长速率也降至可接受的水平。C工艺为针对沉淀池出水进行超滤,水中颗粒性物质基本上已以絮体形式在沉淀池去除,水中有机物含量与B阶段持平,因此TMP20增长速率得以进一步小幅降低。
3结论
(1)不同段位混凝沉淀-超滤耦合工艺对浊度的去除效果优异且不受耦合方式的影响,出水浊度均显著低于同期“混凝-沉淀-砂滤”工艺出水。(2)3种超滤工艺对有机污染物的净化能力基本相当。(3)以沉淀池进水为源水的超滤工艺膜污染非常严重,TMP20增长速率为7.69kPa/d;以沉淀池出水为源水的超滤工艺TMP20增长速率降低至1.96kPa/d;若将耦合段位设置在沉淀池中部,超滤膜污染略有升高,达到2.91kPa/d,但仍属于可接受范围。
综上所述,若在沉淀池中部进行超滤与混凝沉淀单元的短流程适配,在保证出厂水水质的情况下,还可以显著减小水厂的占地面积,或者在同样占地面积下显著提高水厂的产水量,同时不会导致超滤膜污染的显著增加。
推荐资料(点击文字跳转):
知识点:超滤与混凝沉淀处理技术的介绍
0人已收藏
0人已打赏
免费1人已点赞
分享
环保大厅
返回版块5354 条内容 · 77 人订阅
阅读下一篇
六种颜色的聚合氯化铝(PAC)的区别市场上销售的聚氯化铝比较杂,因为每一个厂家的生产工艺和原材料不同,生产出来的颜色也有些差别,一般有白色、淡黄色、金黄色、褐色、棕色、咖色这六种颜色的聚氯化铝,下面来说明下六种不同颜色不同用途的区别。 六种PAC的不同
回帖成功
经验值 +10
全部回复(1 )
只看楼主 我来说两句 抢板凳资料不错,值得一看,谢谢楼主分享。
回复 举报