作者:李连,版权归原作者
一、110kV变电站在电网的重要性
电能的应用是通过“发电”→“输电”→“变电”→“配电”→“用电”等五个环节“平衡完成的”,目前由于电能还不能大量直接储存,因此电能从“发”到“用”的应用又是“平衡且同步完成的”。变电站在电能的应用环节中起着承上启下的重要作用。110kV变电站都是直接对用户的,起着区域供电保障的重任。
二、110kV变电站上电源的发展
1、早期的110kV变电站上电源大多都出自于某一座220kV变电站的110kV不同母线,为“同方向双电源”。优点是接线简单,电源互投简便、投资少;缺点是同一方向(大部分是“同塔幷架”或“同走一电缆沟”)双电源,易发生全站停电。
【见图1】单击可放大

2、目前广泛采用的110kV变电站上电源大多为三电源,即:出自于某一座220kV变电站的110kV不同母线“同方向双电源”给站内两条“两边母线”供电;以及出自于另一座220kV变电站的110kV母线“不同方向单电源”给站内一条“中间母线”供电。优点是两个不同方向的220kV变电站给予供电,提高了供电的可靠性;缺点是接线较为复杂,电源自投繁杂、投资大。
【见图2】单击可放大

3、目前尝试使用的110kV变电站上电源,部分为链式接线电源(相当于四个电源),即:出自于某两座220kV变电站的110kV不同母线“同方向双电源”分别接于两座110kV站内两条母线上“给两条母线”供电,两座110kV站内两条110kV母线分别出线与对端站“链接”,其开关均一路“合着”,另一路“热备用”。优点是两个不同方向的220kV变电站给予两座110kV站供电(相互“链接”),大大提高了供电的可靠性;还可以通过该两座110kV变电站给220kV变电站提供紧急的110kV 侧“反带电源”。缺点是只能用于单母线或双母线接线的站且“链接”线路装设保护,110kV母线需要配备保护投资大;电源互投、自投繁琐、投资大;操作复杂。
【见图3】单击可放大

三、110kV变电站的接线方式
1、早期的110kV变电站的接线方式,电源侧大多为“内桥接线”方式(多为→某一座220kV变电站的110kV不同母线,“同方向双电源”供电←配合此种接线),安装两台变压器,10kV侧为单母线分段接线方式。优点是接线简单;操作方便;自投方式简单;两台变压器电源侧只需3台开关;其电源侧母线不用单独配置保护(在变压器差动保护范围之内);投资少。缺点是由于每条母线只能带一台变压器,限制了所带10kV负荷的发展;当一台变压器有工作时,需要站内“一半”停电,当“另一半”运行设备故障时易发生全站停电。
【见图4】单击可放大

2、为了增加变电站的容量,提高供电的可靠性,中期的110kV变电站的接线方式,电源侧大多为“扩大内桥接线(简称‘扩大桥’)”方式(多为→某一座220kV变电站的110kV不同母线“同方向双电源”给站内两条“两边母线”供电;以及出自于另一座220kV变电站的110kV母线“不同方向单电源”给站内一条“中间母线”供电←配合此种接线)安装三台变压器,10kV侧为单母线分段接线方式(期中中间的变压器10kV侧宜为A段、B段)。优点是增加了所带10kV负荷的出线路;中间的变压器10kV侧采用A段、B段接线,可使10kV侧负荷出线路更多些,当其停电时负荷可由另外两台变压器“分带”;缺点是操作较复杂;自投方式繁杂、投资较大。
【见图5】单击可放大

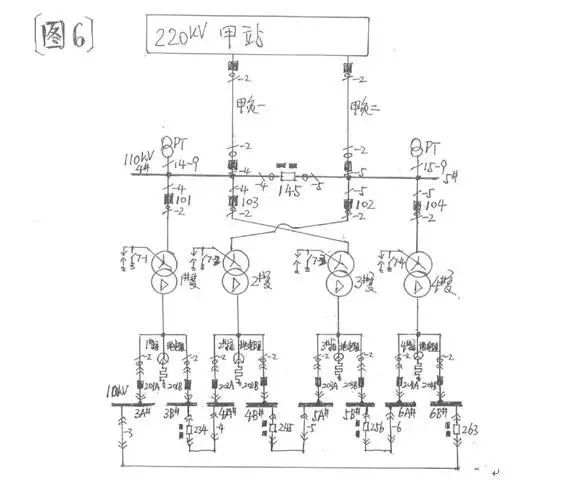
3、随着城市的膨胀,土地越发的紧缺,加之用电量的剧增,急需再次增加变电站的容量,以及提高供电的可靠性。目前的110kV变电站的接线方式,电源侧大多为单母分段线接线;4台变压器两两分别接于不同母线(其中中间两台交叉接于上电源);
10kV侧均采用 A段、B段接线八段母线通过4台母联成环的“环形接线”供电。优点是10kV侧采用A段、B段“环形接线”,增加了所带10kV负荷的出线路;中间的两台变压器110kV侧交叉接于上电源,当110kV一条母线停电时,不影响10kV侧八段母线上的负荷,大大提高了供电的可靠性。缺点是110kV母线需要配备保护;设备一次性投资大;操作较复杂。
【见图6】单击可放大

四、110kV变电站的站用变接线特点
1、早期的110kV变电站为了节省资金,其站用变与消弧线圈“结合”使用。站用变即为消弧线圈的“接地变”,其中性点安装一个“快速刀开关”,实现消弧线圈的投入与退出;站用变的0.4kV侧用于低压交流站用电系统。为了与单独的站用变、接地变的区分,此种使用方式的站用变间接地变,统称为“消所”(即:×#消所)。
【见图7】单击可放大

2、110kV变电站的×#消所,大多是变压器与消弧线圈分别安装在不同的固定遮拦内。这主要是便于消弧线圈“单独”停电工作时,“×#消所”的0.4kV侧可不“陪停”,相关低压交流站用电可继续运行。同理,“×#消所”的0.4kV侧“开关以下”低压交流系统停电工作时,消弧线圈也仍可运行。
3、由于早期110kV变电站的0.4kV侧站用电系统负荷较小,因此未装设低压开关,其0.4kV侧的4#母线、5#母线上分别采用“低压总刀开关”作为与1#站用变或2#站用变电源的倒换供电。“刀开关”是自带消弧罩(消弧隔栅)的刀闸,可以拉合正常的负荷电流。
4、“低压总刀开关”有三个位置,即向上位置、中间位置、向下位置;其0.4kV站用电系统4#母线所接之“1#低压总刀开关”的向上位置为“合于1#站用变”(1#站用变带0.4kV4#母线负荷运行),向下位置为“合于2#站用变”(2#站用变带0.4kV4#母线负荷运行)
中间位置是0.4kV4#母线负荷停电;其0.4kV站用电系统5#母线所接之“2#低压总刀开关”的向上位置为“合于2#站用变”(2#站用变带0.4kV5#母线负荷运行),向下位置为“合于1#站用变”(1#站用变带0.4kV5#母线负荷运行)
中间位置是0.4kV5#母线负荷停电;由于其特殊的接线方式,1#站用变与2#站用变0.4kV侧的主回路不可能“并列”,但其0.4kV负荷的几个“交流环路”应当防止将1#站用变与2#站用变0.4kV侧“并列”。
【见图8】单击可放大

5、由于站用变的0.4kV侧与0.4kV的母线之间靠低压电缆连接,且“低压总刀开关”无过流保护功能,故在站用变的0.4kV侧出口处安装了有过流保护功能的“站用变二次开关”;
该开关既能保护站用变的0.4kV侧出口低压电缆,又能保护0.4kV的母线,兼做0.4kV母线负荷开关的“后备保护”;但因该“站用变二次开关”灭弧时有电弧从上部“窜出之现象”,故应装有“隔弧板”
鉴于有些“隔弧板”已损坏(有些未装“隔弧板”),若带电操作时极易发生站用变的0.4kV侧“出口短路”故障,造成人身伤害。因此该“站用变二次开关”一般不宜操作,若必须操作时,尽量避免在带电的情况下实施。
如何设计 变电站电气?
电气设备有哪些?
设计电气该怎么提资和变更?
易易特意准备了超级适合新手的《变电站电气一次设计实战》带你一起学习电气设计的方法。
我们的课程有什么内容?

我们课程的优势
从最基本的开始讲起,浅显易懂;
还原真实的设计院工作方式;
实战、实用、实际,手把手教你学会变电站电气一次设计!
适合人群
有志于从事电气一次设计的人员
电气相关专业在校生和毕业生
变电站电气一次设计初学者
0人已收藏
1人已打赏
免费8人已点赞
分享
电站工程
返回版块5.34 万条内容 · 270 人订阅
回帖成功
经验值 +10
全部回复(1 )
只看楼主 我来说两句 抢板凳好资料,学习啦,谢谢楼主分享
回复 举报