电气工程图的分类及特点
一、电气工程图的分类
电气工程图是阐述电气工程的构成和功能,描述电气装置的工作原理,提供安装接线和维护使用信息的施工图。由于一项电气工程的规模不同,反映该项工程的电气图的种类和数量也是不同的。电气工程图的分类如图1所示。

图1 电气工程图的分类
(1)电气系统图
电气系统图主要表示整个工程或其中某一项目的供电方式和电能输送之间的关系,有时也用来表示某一装置各主要组成部分的电气关系。
系统图是一种简图,由符号或低注释的框绘制而成,又来粗略表示系统、分系统装置或设备的基本组成、相互关系及其主要特征,为进一步编制详细的技术文件提供依据,供操作和维修时参考。图2所示为某照明配电箱的系统图。

图2 照明配电箱系统图
(2)电气平面图
电气平面图用来表示各种电气设备与线路的平面布置,是进行建筑电气设备安装的重要依据。电气平面图包括外电总电气平面图和各专业电气平面图,外线总电气平面图是以建筑总平面图为基础,绘出变电所、架空线路、地下电力电缆等的具体位置并注明有关施工方法的图纸。在有些外电总电气平面图中还注明了建筑物的面积、电气负荷分类、电气设备容量等。专业电气平面图有动力电气平面图、照明平面图、变电所电气平面图、防雷与接地平面图等,专业电气平面图在建筑平面图的基础上绘制。由于电气平面图缩小的比例较大,因此不能表现电气设备的具体位置,只能反映电气设备之间的相对位置关系。图3所示为某系统照明平面图。

图3 照明平面图
(3)设备布置图
设备布置图主要表示各种电气设备的布置方式、安装方式及其相互关系,由平面图、立面图、断面图、剖面图及各种构件详图等组成。设备布置一般都是按三面视图的原理绘制,与一般机械工程图没有原则性的区别。
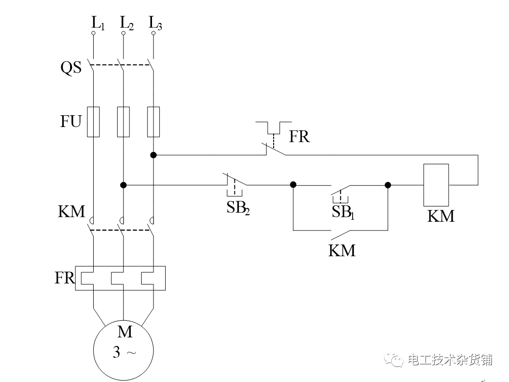
(4)电路图
电路图主要表示某一具体设备或系统的电气工作原理,用来指导设备或系统的安装、接线、调试、使用与维护。

图4 电路原理图
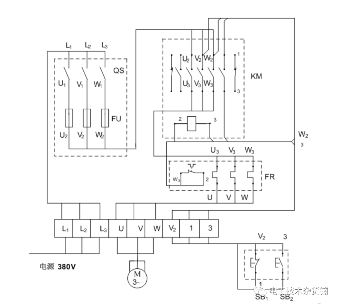
(5)安装接线图
安装接线图主要表示某一设备内部各种电气元件之间的位置关系及接线关系,用来指导电气安装、接线、查线,是与电路图相对应的一种图。

图5 安装接线图
(6)大样图
大样图主要表示电气工程中某一部分或某一部件的具体安装要求和做法,其中有一部分选用的是国家标准图。
二、电气工程图的特点
(1)建筑电气工程图大多是采用统一的图形符号并加注文字符号绘制而成的。
(2)电气线路都必须构成闭合回路。
(3)线路中的各种设备、元件都是通过导线连接成为一个整体的。
(4)在进行建筑电气工程图识读时应阅读相应的土建工程图及其他安装工程图,以了解相互间的配合关系。
(5)建筑电气工程图对于设备的安装方法、质量要求以及使用维修方面的技术要求等往往不能完全反映出来,所以在阅读图纸时有关安装方法、技术要求等问题,要参照相关图集和规范。
一项工程的电气施工工程图,首页内容包括电气工程图的目录、图例、设备明细表、设计说明等。图例一般是列出本套图纸涉及的一些特殊图例,设备明细表只列出该项电气工程中主要电气设备的名称、型号、规格和数量等,设计说明主要阐述该电气工程设计的依据、基本指导思想与原则,补充图中未能表明的工程特点、安装方法、工艺要求、特殊设备的使用方法及其他使用与维护注意事项等。图纸首页的阅读,虽然不存在更多的方法问题,但首页的内容是需要认真读的。
0人已收藏
0人已打赏
免费0人已点赞
分享
电气资料库
返回版块70.18 万条内容 · 794 人订阅
回帖成功
经验值 +10
全部回复(0 )
只看楼主 我来说两句抢沙发