知识点:中继器
RS485中继器的四大功能:

使用RS485中继器应考虑下列条件:
?必须遵守不同传输速率的最大网段长度
?一个网段上的总线连接(节点、中继器、OLM)的数量小于32个。
?一个网络上的节点数目不能超过127个。
?在两个节点之间,可以安装的RS485中继器个数<=9个。
?每个中继器都会使网络上的可使用的节点数减一。
传输速率 |
最大网段 长度 |
具有9个中继器时的最大网络长度 |
||
9.6~19.2~93.75 |
Kbit/s |
1200 |
米 |
12000m |
187.5 |
Kbit/s |
1000 |
米 |
10000m |
500 |
Kbit/s |
400 |
米 |
4000m |
1500 |
Kbit/s |
200 |
米 |
2000m |
3000~12000 |
Kbit/s |
100 |
米 |
1000m |
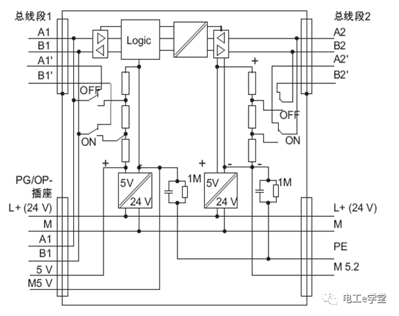
RS485中继器的应用:


划重点:中继器最中间的MODE开关,是中继器工作的开关,如果拨到OFF位置的话,总线段1和总线段2之间是完全隔开的,之间根本没有信号通过也就没有信号放大功能。
如只接到A2,B2,那么终端电阻S2就拨到ON。如果一个总线段的4个端子都接线了,那么对应的终端电阻S1和S2均不激活。


RS485中继器的接地运行
对于RS485 中继器的接地运行,必须短接RS485 中继器顶部的“M”和“PE”端子。

RS485 中继器的未接地运行
对于RS485 中继器的未接地运行,不得互连RS485 中继器顶部的“M”和“PE”端子。另外,RS 485 中继器的电源电压必须未接地。在具有未接地参考电位的中继器组态(非接地操作)中,任何干扰电流和静电荷都通过中继器中的集成RC网络释放到保护性导体中。
相关推荐:
0人已收藏
0人已打赏
免费2人已点赞
分享
电气工程原创版块
返回版块2.2 万条内容 · 598 人订阅
阅读下一篇
基于ARM的远程电表抄表系统集中器知识点:集中器 远程电表抄表系统框架 目前远程电表抄表系统主要包括电表、采集器、集中器、主站管理中心。如图 1所示。采集器通过总线方式(多为485总线)收集电表信息,然后再通过总线将信息传输到集中器上,集中器可通过以太网或者公网无线方式和主站管理中线通信。系统中采集器和集中器容易产生混淆。 电表主要是用来测量电能的;采集器主要有三个功能:采集电表数据(如峰、谷、平不同时段的数据)、保存、通过电力载波响应集中器的命令上传数据或向电表下传执行命令(如电表有可以切断用户用电的功能)。集中器主要将收集的信息进行存储处理并且和主站管理中心通信。
回帖成功
经验值 +10
全部回复(0 )
只看楼主 我来说两句抢沙发