知识点:换流器
本产品用于模拟LCC-HVDC换流器工作原理,采用低压小功率等比例模拟的方式来模拟LCC-HVDC换流器的各项工作特点,采用双极结构配合无功及谐波补偿装置。可以进行换流器工作原理的教学培训,功率性能的评估和算法开发。


?集成整流、逆变和无功补偿功能;
?具备完善的保护功能;
?设计有无功补偿功能
?系统具有三种工作模式:
整流模式
逆变模式
开环测试模式

运行人员控制系统:即SCADA系统,负责多个换流站的协调控制;
站控系统:包括HMI人机界面、RP3220控制器、APF控制系统,其中,HMI负责LCC换流站的控制,包括启停操作,模式设定,功率设定等;RP3220负责LCC换流站的无功补偿控制;APF控制系统负责交流侧谐波抑制,APF是独立的谐波治理设备,与HMI与SCADA暂无交互。
极控系统:RP5100控制器,负责直流极控制,通过控制晶闸管的触发角度实现调节目标。


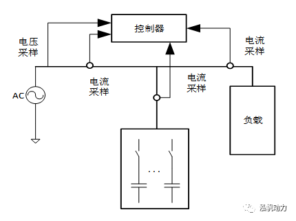
无功补偿自动投切装置原理图如上图所示,控制器分别采样电网电压,电网电流,负载电流,电容电流等实现无功电容根据负载无功自动投切,并根据电压电流采样进行保护。
主要功能
1、观测与计量:
3)电容器回路:有功功率、无功功率、三相电流有效值;
4)LCC回路:有功功率、无功功率、三相电流有效值;
5)总入网回路:有功功率、无功功率、三相电流有效值。
2、电容手动和自动投切
3)自动投切:根据计量的LCC回路的无功功率确定投切的电容器。
如下图所示,本系统中采用M9120驱动板驱动控制的PP3100晶闸管SCR功率箱。

晶闸管触发原理
1、SCR触发设计为类似PWM功能单元,单元采用统一的周期计数器Tscr(成为触发周期),12路触发比较寄存器Tcmp,每个寄存器对应一路脉冲输出。当计数值达到比较寄存器设定值,该通道输出触发脉冲。周期计数器可读,可写。写入值在Tc周期开始时刻更新。
2、触发脉冲寄存器设置触发脉冲的规格,包括脉冲周期Tpulse,脉冲占空比△pulse,脉冲个数Npulse。
3、寄存器设置在每个Tc周期开始时刻更新到功能实现环节,以避免写入冲突。
4、12路通道,完全独立。状态寄存器显示最近触发的通道编号,1~12.

常规工作方式:
1、初始化中配置SCR功能使能,配置12个SCR通道到脉冲PIN的映射,设置单次脉冲串
的脉冲周期,占空比和个数。
2、FPGA提供DSP主中断,DSP中断服务根据软件锁相环更新SCR周期计数值,进行触发
角计算,更新12个通道的比较寄存器值。
3、每个Tc周期开始时刻寄存器更新到内部功能。在此之前有限完成比较寄存器的比较输
出,以免更新周期计数值导致本周期比较动作。

调节器的运行模式RglMode分为整流模式、逆变模式、开环角度模式,其中整流模式和逆
变模式
是正常运行模式,开环角度模式仅用于调试过程。
整流模式下,LCC工作于整流状态,此模式下,采用电流闭环;调节目标包括2种可选,
一是直流电流,二是直流功率。
逆变模式下,LCC工作于逆变状态,(本应用暂不涉及此模式)。逆变模式下,调节环路包
括3种可选:
一是直流电压环+直流电流环,二是直流电压环+直流电流环+熄弧角环,三是直
流电流环+熄弧角环。
调节器原理示意图如下图所示:

PC3110LLC-HVDC是一套用于模拟特高压直流输电动模平台,为学院、科研机构和科技企业提供全面的高效工具链和完整工作流的技术服务。一般用于和MMC混合直流输电、也可以搭配同步发电机,或是LCC背靠背环流装置。为此方面研究人员提供精准的数据,便捷的实验操作、安全的实验过程等。主要合作客户如下:四川某高校,新能源实验室、深圳某高校、郑州某高校等。

相关推荐:
1、GB5226.1-2008 机械电气安全
2、GB19517-2009国家电气设备安全技术规范
全部回复(0 )
只看楼主 我来说两句抢沙发