知识点:组合型电涌保护器
电涌保护器一般指浪涌保护器。浪涌保护器也叫防雷器,是一种为各种电子设备、仪器仪表、通讯线路提供安全防护的电子装置。当电气回路或者通信线路中因为外界的干扰突然产生尖峰电流或者电压时,浪涌保护器能在极短的时间内导通分流,从而避免浪涌对回路中其他设备的损害。
浪涌保护器适用于交流50/60HZ,额定电压220V/380V的供电系统中,对间接雷电和直接雷电影响或其他瞬时过压的电涌进行保护,适用于家庭住宅、第三产业以及工业4102领域电涌保护的要求。
一、电涌保护器的分类
可以按照非线性元件的特性进行分类,也可以按照不同系统中的不同使用要求分类
无电涌出现时为高阻抗,当出现电压电涌时突变为低阻抗。通常采用放电间隙、充气放电管、硅可控整流器或三端双向可控硅元件做电压开关型电涌保护器的组件。也称"克罗巴型"电涌保护器。具有不连续的电压、电流特性。
无电涌出现时为高阻抗,随着电涌电流和电压的增加,阻抗连续变小。通常采用压敏电阻、抑制二极管作限压型电涌保护器的组件。也称"箝压型"电涌保护器。具有连续的电压、电流特性。
由电压开关型元件和限压型元件组合而成的电涌保护器,其特性随所加电压的特性可以表现为电压开关型、限压型或电压开关型和限压型皆有。
按用途分为电源系统 SPD、信号系统SPD和天馈系统SPD。
二、选择电源系统SPD的几个关键参数
SPD的试验类别共计3类,即IIIIII类。一般总配电柜使用I类或II类;分配电箱可用II和III类;后端也可用II和III类;规范中如下描述:
1)进入建筑物的交流供电线路,在线路的总配电箱等LPZ0A或LPZ0B与LPZ1区交界处,应设置Ⅰ类试验的浪涌保护器或Ⅱ类试验的浪涌保护器作为第一级保护;
2)在配电线路分配电箱、电子设备机房配电箱等后续防护区交界处,可设置Ⅱ类或Ⅲ类试验的浪涌保护器作为后级保护;
3)特殊重要的电子信息设备电源端口可安装Ⅱ类或Ⅲ类试验的浪涌保护器作为精细保护使用直流电源的信息设备,视其工作电压要求,宜安装适配的直流电源线路浪涌保护器。
(2)SPD中I级分类试验、II级分类试验、III级分类试验的区别
I类: 由标称放电电流In测试:由1.2/50μs冲击电压测试和10/350μs冲击电流测来试(电流波形测试)组源成。通常对开关型防雷器进2113行测试。
II类: 由标称放电电流In测试:由1.2/50μs冲击电压测试和8/20μs冲击电流测试(电流波形测5261试)组成。通常对限压型防雷器进行测试。
III类:混合波测试:采用组合法Uoc(开4102路电压)进行测试。通常用于III类测试的负载动作测试。1.2/50μs(电1653压波形测试)和8/20μs(电流波形测试)
最大持续工作电压Uc是可以持续施加在SPD上的最大电压有效值(或直流电压)。这个数值是SPD的一个门限值,即当工作电压超过这个数值,SPD开通、漏电流指数级增大。
Uc的选择和系统接地形式、系统电压、电能质量有关。Uc值至少要大于正常工作时的电压,例如在TN系统中380/220V,电压正偏差不大于7%,但我国实际电压正偏差往往超过此值,按照10%考虑,在加上老化因素,按照5%,Uc≥1.15Uo。
在供电系统电压偏差超过 10% 以及因谐波作用使正常运行电压幅值升高的场所,还应根据具体情况适当提高上述 SPD 规定的 Uc值;但同时应兼顾过电压保护水平(Up)与被保护设备的配合。具体可参考下图,其中Uo为相电压、U为线电压。
在直流系统中, SPD 的最大持续工作电压 Uc 约为被保护系统额定电压的 1.5倍左右(经验值)。
冲击电流 Iimp一般用于SPD的I级分类动作负载试验参数,其波形通常为10/350?s;
最大放电电流 Imax用于SPD的II级分类试验。具体选择与暴露位置有关,可参考下表内容。
电压保护水平 Up是SPD 限制接线端子间电压的性能参数,对电压开关型SPD 为规定陡度下的最大放电电压,对电压限制型 SPD 则为规定电流波形下的最大残压。
SPD 的电压保护水平 Up加上其两端引线的感应电压之和应小于所在系统和设备的绝缘冲击耐受电压额定值 Uw(Uw值详见下图) ,并不宜大于被保护设备耐压水平的 80% 。
第一级电涌保护器SPD1若安装在某建筑物总配电室,用三片开关型电涌保护器就能满足系统的要求,我国现行的供电方式即使整个供电系统采用TN-S方式,而在总配电室N与PE是一个接地点,如此在配电机房总配电柜安装三片开关型SPD就能起到作用。N到地之间可以不加。
最大放电电流:一般按规范要求进行计算设计或参考标准中要求
第二级电源电涌保护器是应用最广泛的一个产品,雷电电磁脉冲能对LPZ1区电源线入侵产生20KA以上的雷电流情况不多,因此第二级SPD作为限压型电涌保护器额定通流量In定位为20~40KA。
第三级电源电涌保护器一般安装于重要设备的前端,所谓细保护。
标称放电电流(8/20μs):In L→N 3KA N→PE 5KA
电压保护级别Up:L→N≤1.25KV L→PE≤1.5KV
1)安装SPD之后,在无电涌发生时,SPD不应对电气(电子)系统正常运行产生影响。
2)安装SPD之后,在有电涌发生的情况下,SPD能承受预期通过的雷电流而不损坏,并能箝制电涌电压和分走电涌电流。
3)在电涌电流通过后,SPD应迅速恢复高阻状态,切断工频续流。
(2)SPD安装在防雷区交界处的配置示例如图1所示

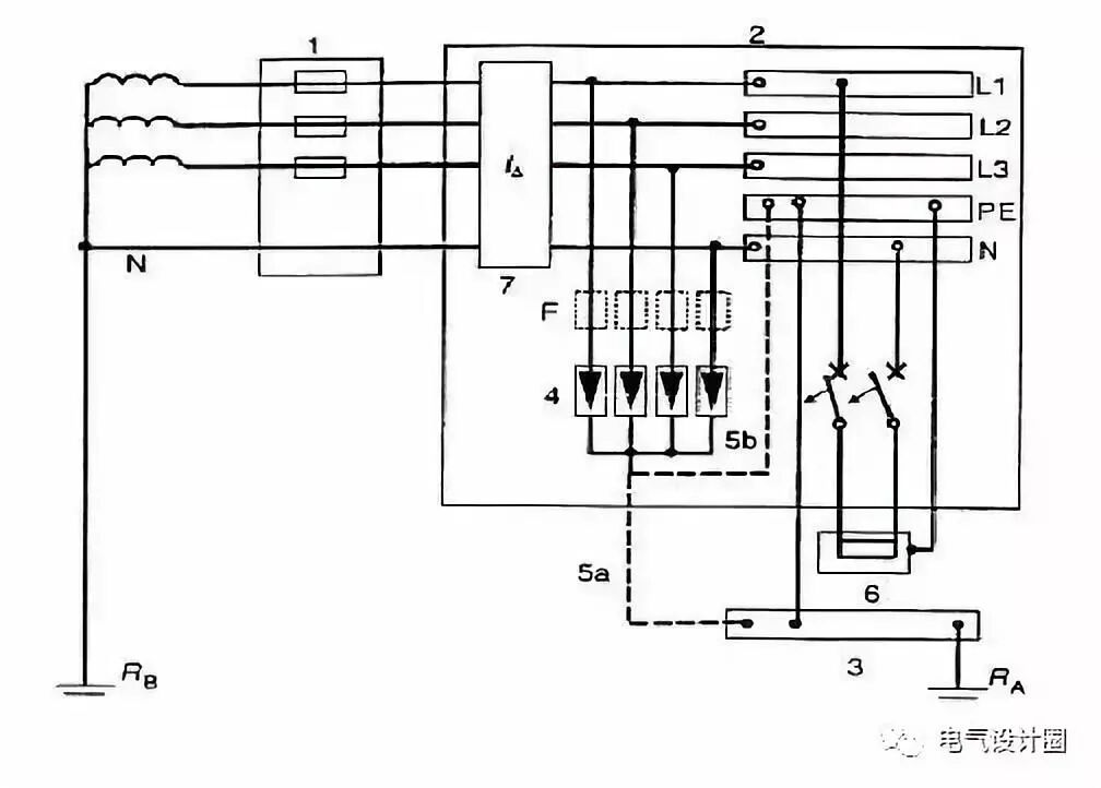
(3)SPD在不同接地形式系统中的安装如图2~图6所示





五、电涌保护器配置举例
相关推荐:
1、GB5226.1-2008 机械电气安全
2、GB19517-2009国家电气设备安全技术规范
全部回复(0 )
只看楼主 我来说两句抢沙发