1 我国现役桥梁存在耐久性不足问题

2 横隔板的设置问题

3 矩钢束采用扁锚问题
负弯矩钢束采用扁型波纹管时容易出现漏浆堵塞管道,影响穿束,且压浆很难保证饱满,影响结构耐久性。


4 负弯矩波纹管在支点附近与支点加强粗钢筋在同一竖直面上,存在干扰。

5 梁端钢束张拉锚具与底板粗钢筋干挠。


6 底板钢束在支点附近与箍筋干挠问题。

7 支座承载力
06版《公路桥梁板式橡胶支座规格系列》减少了圆形支座型号,原来是25mm一级,现在是50mm一级,同样尺寸的支座承载力减少较多。按现行标准,所需支座型号需增加5~10cm,导致梁底截面较为紧张,大跨径时不得不改用矩形橡胶支座或盆式支座。

8 扁波纹管纵向连接问题
曲线上桥梁,邻近孔横坡存在变化,如两孔预制梁横坡不一致,两波纹管位置会有错台。

9 底板偶有纵向裂缝:主要在箱梁中央部位,裂缝呈断续或连续状,一般贯穿箱梁底板,缝宽在0.1㎜—0.25㎜之间。

10 偶有湿接缝纵向裂缝

预制箱梁设计及计算要点
一、主要技术标准:
1、汽车等级:公路-Ⅰ级;
2、设计安全等级:一级,桥梁结构的重要性系数取1.1;
3、环境类别:Ⅰ类(一般环境);
4、环境作用等级:B级。
二、结构体系
20、25、30、35、40m箱梁采用先简支后桥面连续体系;35m、40m箱梁采用先简支后结构连续体系;30m以下跨径简支箱梁经济性较为明显,所以采用简支结构;35m、40m箱梁简支与连续造价相当,提供两种选择。




预制梁顶板设计成2%的横坡,底板设计成平坡,边梁顶宽按2.85m设计,中梁顶宽按2.4m设计,底宽均设计成1m。悬臂设0.2m的等直段,便于调整曲线桥的弓弦差。

40m简支箱梁由于受力较大,需要加大截面尺寸。处理方法有两种:一是加大梁高10cm,很有效果,但导致简支和连续箱梁模板不一致;二是适当加高顶板厚度(加2cm),梁高相应增加2cm,能达到同样效果。三是端横梁厚度均采用300mm,35m、40m连续箱梁中横梁厚度采用400cm。四是30m及以下跨径不设置跨中横隔板,35m、40m跨径跨中设置一道横隔板。


考虑到箱室内不设置隔板方便施工,也有利于内模的立模和脱模,受力上也影响不大,所以采用空心横隔板,厚度采用200mm。

简支箱梁横向采用单支座,一联均采用板式固定支座;连续箱梁端支点采用滑板式橡胶支座,横向设置两支座,中支点采用板式固定支座,横向采用支座。
伸缩缝预留槽:简支箱梁联端设置80型浅埋式伸缩缝,不需要预留槽口。连续箱梁联端设置80、160型两种,160型伸缩缝需预留槽口。

主要材料: 预制主梁、端横梁、中横梁、跨中横隔板均采用C50混凝土;调平层采用C40混凝土。HRB400钢筋。预应力钢绞线采用抗拉强度标准值=1860MPa、公称直径d=15.2mm的低松弛高强度钢绞线。锚具均采用圆形锚具,型号主要为YM15-4、YM15-5、YM15-6三种,预应力管道均采用圆形金属波纹管。

三、计算要点:
主梁按后张法A类预应力混凝土构件设计。不考虑调平层参与受力。满足11cm沥青+10cm调平层和15cm混凝土铺装的受力要求。
连续梁所有湿接头混凝土一次浇筑完成,负弯矩钢束的张拉顺序是先两侧后中间。

桥面板采用公路-Ⅰ级车辆荷载×1.3进行设计配筋,悬臂板按护栏防撞等级为SS级进行设计配筋。
横梁及横隔板验算荷载为公路-Ⅰ级车道荷载,荷载提高系数同主梁。
主要设计参数:
1、混凝土:重力密度γ=26.0kN/;
2、沥青混凝土:重力密度γ=24.0kN /;
3、年平均相对湿度: 80%;
4、锚下控制张拉力:;
5、锚具变形与钢束回缩值(一端): △L=6mm;
6、管道摩阻系数: μ=0.25;
7、管道偏差系数: κ=0.0015 1/m;
8、钢束松弛系数: ζ=0.3;
9、地基及基础不均匀沉降:5mm(仅用于连续箱梁);
10、梯度温度:竖向日照正温差的温度基数按100mm沥青混凝土铺装层,考虑一半厚度的混凝土调平层折减后采用;竖向日照反温差为正温差乘以-0.5;
11、汽车荷载分项系数取值:20m、25m、30m箱梁取1.8,35m取1.7,40m取1.6。
12、存梁时间:30~90d。
极限承载能力验算:
1)20m、25m、30m、35m、40m跨简支箱梁 强度富裕量4.6%~14.7%,截面强度均能满足梁长增加500mm的受力要求。
2)35m跨连续箱梁跨中截面抗弯强度富裕7.2%~13.9%,支点截面富裕32.9%~46.7%。
3)40m跨连续箱梁跨中截面抗弯强度富裕4.5%~9.3%,支点截面富裕33.5%~44.3%。
4)边梁和中梁安全度相当。
抗裂验算:
短期效应组合下各跨径截面抗裂强度均满足规范要求,跨中截面压应力储备均在1MPa以上。连续箱梁支点上缘拉应力也未超出规范允许值。

持久状态最大应力验算:
标准值效应组合作用下,各跨径截面最大正应力均满足规范要求。最大值出现在28m路基40m简支箱梁中梁跨中上缘,为15.5MPa,小于规范允许值16.2MPa。

根据箱梁腹板箍筋设置,支点主拉应力最小允许-2.83MPa,跨中主拉应力最小允许-2.26MPa,箱梁各截面主拉应力均满足要求。

在汽车荷载作用下,各跨径箱梁跨中长期挠度均未超出规范允许值L/600,且未超过规范允许值的1/3。

小结:
1)各跨径箱梁极限承载能力均满足受力要求,最小富裕度4.5%,满足梁长增加±500mm的受力要求,边梁和中梁安全度相当。
2)在短期荷载组合作用下截面抗裂均满足规范要求,且跨中有1MPa以上的压应力储备,连续梁支点上缘拉应力也未超出本项目规定的-1.5MPa。
3)主拉应力较大值出现在跨中下缘和支点上缘,需按规范要求验算箍筋间距,经验算箍筋设置也满足受力要求。
4)截面刚度完全满足正常行车要求,活载作用下跨中长期挠度均未超出规范允许值L/600的1/3。
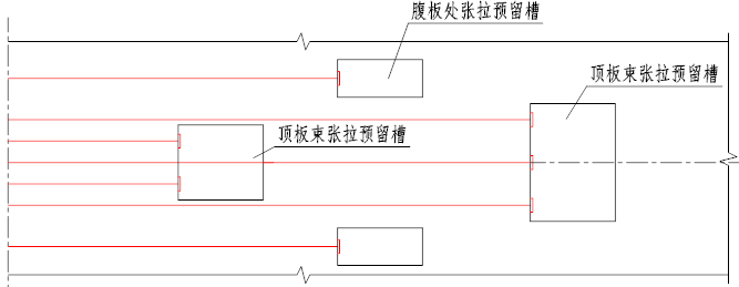
负弯矩钢束采用圆锚(取消腹板处的张拉槽口,钢束均在顶板上布置),采用扁型波纹管时容易出现漏浆堵塞管道,影响穿束,且压浆很难保证饱满,影响结构耐久性。

加大湿接头处负弯矩钢束纵向连接空间:曲线上桥梁,邻近孔横坡存在变化,如两孔预制梁横坡不一致,前后梁波纹管位置会有错台。设计可将纵向湿接头宽度加宽到778mm,这样可以用两个13m的圆弧过渡,过渡更为平缓。

钢束线形优化:


下图这样设计可解决负弯矩波纹管在支点附近与支点加强粗钢筋在同一竖直面上干扰问题。

可将20、25、30m箱梁底板厚度改为300mm,40m箱梁底板厚度改为360mm,钢束中心适当上抬,避免锚垫板与底板粗钢筋的干挠。

底板钢束位置优化:适当内移底板钢束,避免在变厚段及支点附近与腹板箍筋干挠。

底板箍筋优化:由于混凝土收缩和施工的原因,底板可能会出现纵向裂缝,设计时可将底板上、下层横向钢筋改为闭合“箍筋”,确保底板横向钢筋的有效,从而增强底板横向抗裂性。

斜桥联端横梁箍筋采用正布时不便于立模、拆模,给施工造成麻烦,箍筋可改为斜向布置。

增加腹板处混凝土骨料下落空间:为配合耐久性设计要求,可将净保护层改为30mm,分布钢筋放在箍筋内侧。外侧就有43mm的空间下混凝土,比原来(26mm)增加17mm的空间,有利于粗骨料的通过。

箱梁顶面预埋抗剪钢筋,增强主梁和调平层的结合,抗剪钢筋采用[形钢筋,可同时作为调平层钢筋网的定位钢筋。

端横梁如果采用二次浇筑,内模拆除更为方便,内模也就可以采用大块模板,保证箱梁浇筑质量。

湿接缝横向钢筋连接尽量采用绑扎连接,避免焊接困难。
(内容来源于网络,如有侵权请联系删除)
相关推荐:
知识点:预制箱梁关键施工技术
0人已收藏
0人已打赏
免费0人已点赞
分享
装配式施工
返回版块9504 条内容 · 132 人订阅
阅读下一篇
装配式住宅结构设计要点预制率和装配率 目前除国标《装配式建筑评价标准》中对装配率做了统一规定外,上海、江苏、北京、成都、深圳、湖南、湖北等省市也陆续出台了针对当地的预制率和装配率计算细则。但在纳入预制率(装配率)计算的构件范围以及各类构件预制率(装配率)的折算比例方面都有所差别。 以上海预制率和装配率计算细则为例,预制率是指混凝土结构、钢结构、钢-混凝土混合结构、木结构等结构类型的装配式建筑±0.000 以上主体结构和围护结构中预制构件部分的材料用量占对应构件材料总用量的比率。规范列出了两种计算方法。
回帖成功
经验值 +10
全部回复(0 )
只看楼主 我来说两句抢沙发