知识点:电气连接
1.闭锁是为了防误操作,所以得从五防说起。
(1)防误分合断路器。
断路器是要随着准备分合的,所以除了机械原因禁止分合,其他情况不能设置闭锁的,所以这里防误分合不能通过闭锁实现。
(2)防止带负荷分、合隔离开关。
不能用隔离开关来切换或接通负荷电流,所以闭锁逻辑要求本单元断路器分位,再加入本单元无电流判据。比较简单

(3)防止带电合接地开关。
(4)防止带接地刀闸合隔离开关。
隔离开关闭锁逻辑的复杂之处在这两条的实现。
2.通过前文《电气连接和隔离开关》,学会如何分隔电气连接后,发现接地开关总是处于某一个电气连接内的。



5.变压器单元的电气连接复杂一点,三侧隔离开关为界,如果35kV母线没有总开关,整个35kV母线和所有间隔的隔离开关都在这个电气连接内。

507167接地开关允许合的逻辑如下,这里低压侧隔刀包括电容电抗器所有间隔隔离开关

所以只要认清电气连接,接地开关的闭锁逻辑是不是很容易就全部找出来了,没有遗漏
6.“防止带接地刀闸合隔离开关”的闭锁逻辑同理,它所在电气连接内接地开关全部分位,才允许合闸,特殊之处前文也提及了,就是隔离开关身处两个电气连接。

50712动静触头在电气连接2和3内,它的闭锁逻辑需要这两个电气连接内的接地开关分位,再叠加防止带负荷分合隔离开关条件。(理论上电气连接2内还有对侧线路接地开关,但是取不到对侧位置,已经无能为力了)

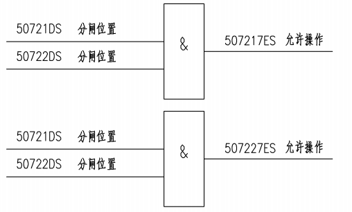
7.对照闭锁逻辑的设计说明看看

相关推荐链接:
0人已收藏
0人已打赏
免费2人已点赞
分享
供配电技术
返回版块97.93 万条内容 · 2214 人订阅
回帖成功
经验值 +10
全部回复(0 )
只看楼主 我来说两句抢沙发