土木在线论坛 \ 电气工程 \ 继电保护 \ 断路器控制回路

断路器控制回路

发布于:2022-11-11 09:44:11 来自:电气工程/继电保护 [复制转发]

知识点:断路器

断路器的基本知识

断路器作用:

高压断路器在正常运行时用它接通或切断负荷电流;在电气设备或线路发生短路故障或严重过负荷时,由继电保护装置控制其自动迅速地切断故障电流,切断发生短路故障的设备或线路,以防止扩大事故范围。

断路器功能:

断路器开断电路时,充分利用交流电弧电流每半周过零一次自然熄弧的特点,加强去游离使电弧不再复燃。其介质强度恢复主要由断路器灭弧装置和介质特性所决定。

 系统电压恢复过程可能是周期性的或非同期性的。取决于被开断电路的参数。

图片

断路器控制方式:

图片

断路器控制回路的要求

(1)应有对控制电源的监视回路。断路器的控制电源最为重要,一旦失去电源断路器便无法操作。因此,无论何种原因,当断路器控制电源消失时,应发出声、光信号、提示值班人员及时处理。对于遥控变电所,断路器控制电源的消失,应发出遥信。

(2)应经常监视断路器跳闸、合闸回路的完好性,当跳闸或合闸回路故障时,应发出断路器控制回路断线信号。

(3)应有防止断路器“跳跃”的电气闭锁装置,发生“跳跃”对断路器是非常危险的,容易引起机构损伤,甚至引起断路器的爆炸,故必须采取闭锁措施。断路器的“跳跃”现象一般是在跳闸、合闸回路同时接通时才发生。

“防跳”回路的设计应使得断路器出现“跳跃”时,将断路器闭锁到跳闸位置。

(4)跳闸、合闸命令应保持足够长的时间,并且当跳闸或合闸完成后,命令脉冲应能自动解除。因断路器的机构动作需要有一定的时间,跳合闸时主触头到达规定位置也要有一定的行程,这些加起来就是断路器的固有动作时间,以及灭弧时间。命令保持足够长的时间就是保障断路器能可靠的跳闸、合闸。为了加快断路器的动作,增加跳、合闸线圈中电流的增长速度,要尽可能减小跳、合闸线圈的电感量。为此,跳、合闸线圈都是按短时带电设计的。因此,跳合闸操作完成后,必须自动断开跳合闸回路,否则,跳闸或合闸线圈会烧坏。通常由断路器的辅助触点自动断开跳合闸回路。

(5)对于断路器的合闸、跳闸状态,应有明显的位置信号。故障自动跳闸、自动合闸时,应有明显的动作信号。

(6)断路器的操作动力消失或不足时,例如弹簧机构的弹簧未拉紧,液压或气压机构的压力降低等,应闭锁断路器的动作,并发出信号。

SF6气体绝缘的断路器,当SF6气体压力降低而断路器不能可靠运行时,也应闭锁断路器的动作并发出信号。

(7)在满足上述要求的条件下,力求控制回路接线简单,采用的设备和使用的电缆最少。

典型的断路器控制回路图

1、断路器合闸回路的实现

图片
图片

2、断路器有一定的固有分合闸时间,为保证合闸时断路器合闸回路的可靠闭合,加入带电保持继电器,保证断路器可靠合闸。

图片

3、加入相关闭锁条件

图片

4、加入“防跳跃”功能

图片

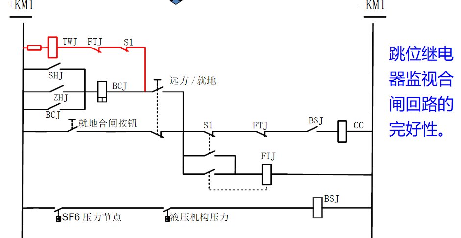
5、加入合闸监视回路

图片

TWJ和HWJ的常闭接点串联来发出“控制回路断线”的信号。回路完好时,TWJ和HWJ必然有一个启动。当控制回路异常时,TWJ和HWJ均失电,报“控制回路断线”。

同时用TWJ的常开接点起动绿灯,HWJ的常开接点起动红灯。绿灯亮,表示断路器在分闸状态,合闸回路完好;红灯亮,表示断路器在合闸状态,跳闸回路完好。

KKJ是一只双位置继电器。它一个线圈得电后即使该动作电压小时,继电器还是保持在原来状态,直到另外一个线圈得电才能使继电器转换到另外一种状态。比如手分/遥分,使KKJ=0,只有手合/遥合后才能使KKJ=1。

KKJ的作用是用来判断是正常的分合闸操作,还是故障时保护装置的跳合闸动作。当正常的分合闸操作时,KKJ应变位,当保护动作跳合闸时,KKJ应不变位。KKJ的常开接点提供给“事故总”信号以及重合闸装置使用。

对控制和保护用直流电源的要求

(1)保护用直流电源与控制回路用直流电源必须分开。

(2)双重化配置的两套保护的直流电源,应取自不同蓄电池组的直流母线

(3)蓄电池组的第一级可用熔断器,以下可配置直流开关,每一级直流开关应按2~4级的级差配合。

(4)回路电压超过400V时,端子排应有足够的绝缘并涂以红色标志。

(5)正、负电源之间以及经常带电的正电源与合闸或跳闸回路之间,应以空端子隔开。

(6)接入交流电源220V或380V的端子应与其他回路端子采取有效隔离措施,并有明显标识。

相关推荐链接:

1、低压5只断路器连锁控制图三进线二母联联锁

2、智能断路器组装双电源转换电气原理图



全部回复(0 )

只看楼主 我来说两句抢沙发
这个家伙什么也没有留下。。。

继电保护

返回版块

7.33 万条内容 · 486 人订阅

猜你喜欢

阅读下一篇

ic真伪辨别指南 电子元器件鉴别检测技术

市场上的IC芯片各式各样,稍不注意区分就很难看出各种料有何不同,到底是真是假、是全新还是翻新。在IC采购过程中,最让采购员担心的其实不是价格,而是产品质量。芯片的制造工艺非常复杂,要经历上千道工序经过复杂工艺加工制作的单晶硅,应用非常广泛。美国半导体工业协会(SIA)的数据显示,由于假冒产品,美国芯片公司每年亏损75亿美元。如果有缺陷的芯片被安装在飞机、汽车或医疗设备上,这将成为一个生死攸关的问题。

回帖成功

经验值 +10