知识点:自动解列装置
1 鲁布革水电厂安稳系统配置介绍
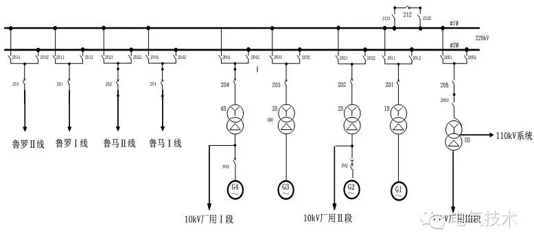
图1 鲁布革水力发电厂主接线图

如图1所示为鲁布革水力发电厂主接线图,鲁布革电厂稳控装置由RCS-993B失步解列装置及RCS-992A稳定控制装置组成[1]。共有三块盘柜,一块为失步解列柜,另两块为稳定控制A柜及稳定控制B柜(A柜、B柜调度命名为鲁布革A套RCS992安稳装置及鲁布革B套RCS992安稳装置)。
失步解列装置,作为四条220kV线路失步时的跳闸启动装置,当装置判出线路失步时,按预定策略解列失步线路,鲁布革电厂共装有四套RCS-993失步解列装置,装设于一个失步解列装置柜内,四套RCS-993失步解列装置分别为鲁马线A套、鲁马线B套、鲁罗线A套、鲁罗线B套,其中,鲁马线A套、鲁马线B套为鲁马Ⅰ、Ⅱ线失步解列装置,两套装置功能完全一样,互为备用。鲁罗线A套、鲁罗线B套为鲁罗Ⅰ、Ⅱ线失步解列装置,两套装置的功能也完全一样,也互为备用。
稳定控制装置是确保电网及鲁布革电厂的安全稳定运行而配置的,装置通过测量鲁马双线、鲁罗双线及四台发电机的三相电压、三相电流来判断线路跳闸引起的其余线路过载与机组频率升高事件。
当装置判出线路任一相电流大于过载告警定值时,经延时发出过载告警信号;当装置判出线路跳闸引起其余线路过载时,则根据预先设置的程序(控制策略)进行切机和解列鲁马Ⅰ、Ⅱ线;当装置判出鲁罗双线所在母线频率升高超过定值时,则按高周切机策略进行切机。
为了确保安全可靠,稳定控制装置设了双套,分别装设于稳定控制装置A柜、稳定控制装置B柜内,两套系统硬件、软件、功能均完全一样,均主要由一台RCS-992主机及两台RCS-990从机组成。
2 事件描述
220kV鲁马Ⅱ线线路AB相短路接地故障(如图2),主一保护RCS-931AMM装置中的电流差动保护动作出口跳开252开关,保护动作正确。2014年 08月 01日21时32分57秒,安稳A套装置按照稳控策略“鲁马2跳1过2级”启动“切#1、#2发电机动作”命令。但实际只切除#1机,#2机未切除。
图2 故障跳闸前后有功潮流走向

3 综合分析
3.1 从安稳装置A套和B套简报信息检查分析如表1,安稳装置动作正确。
表1 稳控装置简报信息
序号 |
动作相对时间 |
动作元件 |
装置 |
11 |
2105ms |
鲁马2跳1过载2级 |
安稳A套控制装置 (RCS-992、990) |
12 |
2105ms |
切#1发电机 |
|
13 |
2105ms |
切#2发电机 |
|
14 |
2110ms |
切#1发电机动作 |
|
15 |
2110ms |
切#2发电机动作 |
|
16 |
2105ms |
鲁马2跳1过载2级 |
安稳B套控制装置 (RCS-992、990) |
17 |
2105ms |
切#1发电机 |
|
18 |
2105ms |
切#2发电机 |
3.2出口回路电压测量
如图3所示,测量安稳A套切#2发变组出口回路各个测点的电压电位值,结果正确。
图3 安稳A套切#2发变组出口回路

3.3出口传动试验
①通过短接发变组非电量保护装置出口接点,#2发变组非电量保护装置F311动作正常。
②投入切#2机组出口压板,通过设定安稳A套装置试验定值,来传动出口,结果#2发变组非电量保护F311不动作。
③投入切#3机组出口压板,通过设定安稳A套装置试验定值,来传动出口,结果#3发变组非电量保护F311动作。
④投入切#4机组出口压板,通过设定安稳A套装置试验定值,来传动出口,结果#4发变组非电量保护F311不动作。
3.4修改安稳A套装置出口脉冲时间后再次出口传动试验
①测量安稳A套出口脉冲时限:现场通过手提式录波器,测量安稳A套4台机组出口脉冲时间都为100ms。如图4所示。
图4 安稳A套出口脉冲时限

②将安稳A套装置出口脉冲时间设为150ms。试验传动结果为:#2、#3、#4发变组非电量保护均动作正常。
3.5检查发变组保护单元
①测量非电量保护F311的动作时间
通过测试仪,分别对4台机组K35+F311回路的动作时间进行测量(k35继电器动作时间约为30ms),且每台机组分别测量两次时间记录。如表2:
表2 四台机组K35+F311回路的动作时间
机组 |
测量次序 |
动作时间 |
备注 |
#1机组 |
第1次 |
46 ms |
包括K35继电器时间 |
第2次 |
47 ms |
包括K35继电器时间 |
|
#2发变组 |
第1次 |
139 ms |
包括K35继电器时间 |
第2次 |
133 ms |
包括K35继电器时间 |
|
#3机组 |
第1次 |
44 ms |
包括K35继电器时间 |
第2次 |
46 ms |
包括K35继电器时间 |
|
#4机组 |
第1次 |
137 ms |
包括K35继电器时间 |
第2次 |
136 ms |
包括K35继电器时间 |
②调取非电量保护装置参数
通过DIGSI发变组保护调试软件连接四台发变组非电量保护装置,参看保护设置参数,提取的参数如表3所示。
表3 四台发变组非电量开入防抖时间
机组 |
装置名称及编号 |
开入防抖时间 (sofeware filter time) |
备注 |
#1发变组 |
A套非电量保护装置F311 |
10 ms |
|
B套非电量保护装置F312 |
10 ms |
||
#2发变组 |
A套非电量保护装置F311 |
100 ms |
|
B套非电量保护装置F312 |
100ms |
||
#3发变组 |
A套非电量保护装置F311 |
10 ms |
|
B套非电量保护装置F312 |
10 ms |
||
#4发变组 |
A套非电量保护装置F311 |
100 ms |
|
B套非电量保护装置F312 |
100 ms |
#2机组非电量保护由于使用时间过长于2009年12月进行改造,改造过程中对于非电量保护F311与F312的开入、开出进行检查。
具体检验方法是通过短接开入的方式模拟“远方跳闸”非电量开入,通过测量跳闸压板上端电位检测非电量保护输出。改造前示意图如下,由以下两部分组成(如图5):
1)安稳装置及其出口回路,包括安稳装置本体,安稳装置出口压板及安稳装置至执行单元的二次接线;
2)保护执行单元,包括F97耦合模块,保护跳闸矩阵等,其中F97耦合模块中同时接入安稳动作信号、主变事故跳闸信号、母差保护切机信号、励磁系统事故跳闸信号,收到任何一路信号,该模块将出口跳闸命令至跳闸矩阵执行。
图5 非电量保护改造前

#2机组非电量保护改造后(用两个非电量保护装置F311、F312替代原非冗余的F97耦合模块)示意图如下,由以下两部分组成(如图6):
1)安稳装置及其出口回路,包括安稳装置本体,安稳装置出口压板及安稳装置至执行单元的二次接线;
2)保护的执行单元,包括F311非电量保护装置,保护跳闸矩阵等,其中F311中同时接入安稳动作信号、主变事故跳闸信号、母差保护切机信号、励磁系统事故跳闸信号,收到任何一路信号,该模块将出口跳闸命令至跳闸矩阵执行。
图6 非电量保护改造后

3.6结论及原因分析
3.6.1结论概述
经过综合分析,本次事件中安稳装置判断故障正确,启动切机命令出口准确。从表3可知,#2和#4机设置为100ms,#1即和#3机设置为10ms。
从简要示意图7可知,安稳装置出口脉冲时间约为100ms,机组K35继电器动作耗时约30ms,到达#2机组切机执行机构中的F311非电量保护装置的脉冲事件仅约70ms,不满足#2机组F311非电量保护装置防抖时间100ms设置,命令无效。
综上,即由于#2机组切机执行机构中的F311非电量保护装置的防抖动参数设置为100ms过大,导致安稳装置发至#2发变组F311非电量保护装置的切机命令未能被执行,致使#2机切机不成功,简要示意图如图7:
图7 安稳至机组保护动作流程

3.6.2造成本次事件的各方面主要因素
(1)#2发变组非电量保护装置内部开关量输入防抖时间参数(softwarefilter time)设置不合理。
(2)经调查发现在#2发变组非电气量保护装置升级安装调试过程中,调试人员未考虑到安稳出口跳闸脉冲与装置开关量输入防抖时间参数的匹配问题,未关注防抖时间参数的设置。
(3)电厂未采用有效的稳控装置整组动作试验,未及时发现回路时间参数匹配存在的隐患。
4 事件启示
(1)从电厂运行的安全稳定性考虑,机组切机回路隐患未消除之前,退出安稳切机组的功能压板和出口压板,在投入压板之前不应留技术盲区。
(2)从事件原因可以看出电厂必须设置合理准确的安稳及二次保护配置参数,并对回路进行实地检验确认。
(3)电厂方面应该加强非定值类参数的管理以及研究,尽量找到本厂所属机组设备的非定值类参数最优值。
相关推荐链接:
0人已收藏
0人已打赏
免费1人已点赞
分享
电气工程原创版块
返回版块2.2 万条内容 · 598 人订阅
阅读下一篇
电力系统安全自动装置知识点:安全自动装置 安全自动装置的作用 电力系统安全自动装置是电力系统安全、稳定运行的可靠保证。 电力系统的安全自动装置应包括保证电力系统稳定运行的安全自动装置和防止人为造成的故障和扰动的安全自动装置。 保证电力系统稳定运行的安全自动装置又分为用于紧急状态的稳定控制安全自动装置和用于恢复状态的安全稳定控制的自动装置。
回帖成功
经验值 +10
全部回复(0 )
只看楼主 我来说两句抢沙发