中进周出沉淀池也称普通辐流式沉淀池,污水流入中心管道,经过导流筒上的孔口辐射至池周边。
污水在入流区附近的速度较大,而在池周边流速较小,故入流区附近的沉淀效果较差。
由于池周边较长,出口处的出流堰口不容易控制在同一水平,故采用锯齿形三角堰或淹没式溢流孔,尽量使出水均匀。
对于中进周出辐流式沉淀池,直径与有效水深之比宜为
6-12
。
水池直径不宜大于50m
,污泥区停留时间小于2h,澄清区停留时间2.5-3h。
池底有两种设计,第一种为平底,池底无坡度。不设泥斗,刮吸泥机沿池径方向同时完成刮泥吸泥;作为起端斜向下方向作坡,坡向中心泥斗;
第二种为池底中心设泥斗,池底从池侧壁坡度
1:12-1:20
,坡度大有利于刮泥。
坡向泥斗的底坡不宜小于0.05
。
缓冲层高度根据刮泥板高度确定,
缓冲层上缘宜高出刮泥板约0.3m
。
刮吸泥机底部与池底(
抹防水砂浆后的标高
)净距根据供货商提供的尺寸设计,一般为10-15mm。
进水管流速应大于1.0m/s,不超过1.5m/s。出水口流速、稳流筒流速和出水槽流量等应详细计算。
出水管流速宜不超过1.5m/s,最低流速按峰值流量和1.2倍平均水量计算时都不宜小于1.0m/s,平均流量时流速不宜大于1.0m/s。
进水中心筒流速的计算方法是流量除以过水断面积,计算时中心筒断面积宜用中心筒总断面积减去中间筒的排泥管断面积,中心筒布水孔高度设在缓冲层。中心筒的总断面如下所示:

稳流筒深度范围为1-2.5m,为池深的30%-75%。筒底距离进水立管布水孔口的距离a为0.5-1.0m。筒内流速0.03-0.02m/s。布水孔顶距离中心筒顶距离为100-300mm。
采用静水压力排泥,管径最小
200mm
,按照满流时流速
0.8-0.9m/s
考虑。
出泥井和排泥井共壁的隔墙上预留过流洞并安装可调节堰控制静水头。
静水头宜大于0.9m
。
沉淀池直径
大于40m时建议用全桥刮吸泥机
,避免泥停留时间过长,沉淀池直径小于30m时建议用半桥刮吸泥机。
沉淀池直径在30-40m之间时可以用半桥或全桥刮吸泥机,可计算一下最长刮泥时间比较后确定,同一池径条件下,半桥式比全桥式的污泥停留时间较长,刮吸泥的污泥量较多,管道较粗,数量较多。
如果半桥刮泥机刮一圈泥的时间超过2小时,则宜改用全桥刮泥机,避免污泥中磷的释放。
沉淀池直径小于20m的建议用中心传动刮吸泥机,池径大于等于20m的用周边传动刮吸泥机。
寒冷地区室外建议使用中心驱动,避免周边驱动装置打滑
。
浮渣井可以和沉淀池合建,也可分建,分建要避免建在回填土上。浮渣井尽量与沉淀池合建,浮渣井的侧壁与沉淀池共壁。
为了施工方便,
一般浮渣井和沉淀池设计为同底标高
,如下图所示:

排渣管将浮渣导入浮渣井,浮渣井设两格,避免浮渣堵塞管道。如果浮渣井深度过深,可以在池底填充中粗砂,填到需要的高度,如下图所示:

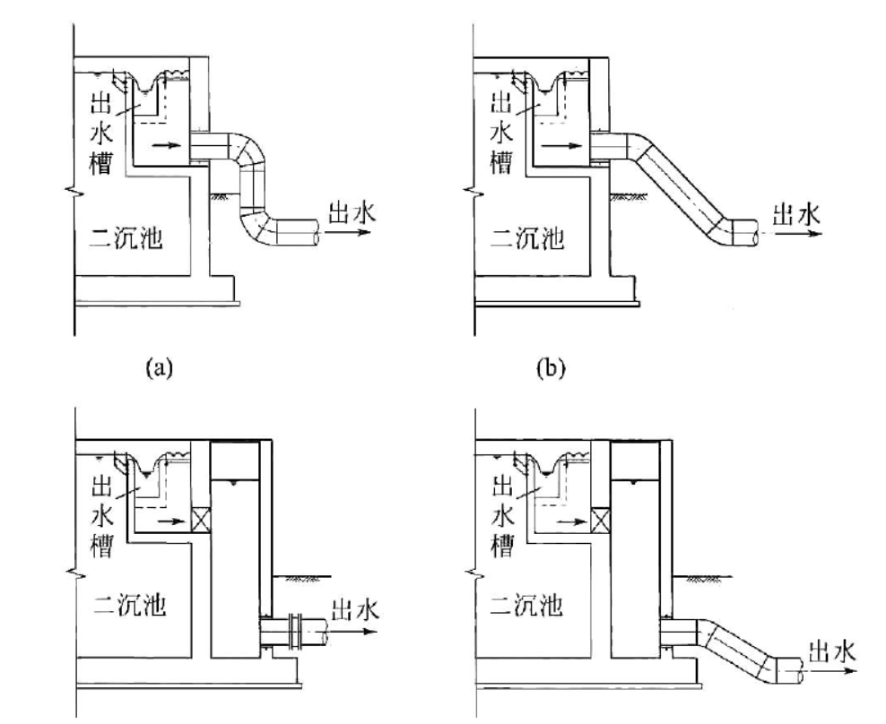
沉淀池出水方式可从出水槽的汇水井引管道出水或设计排水井,平面图如下图所示:


图中(a)采用90°弯头最节约占地,但是水头损失较大,(b)采用30°、45°或其他适合的弯头可起到降低水头损失的作用。
如果场地有限,可用(c)排水井的做法,这样可以省去2个弯头。根据出水管标高要求可在排水井后增加出水弯头,如(d)所示。
出水堰的计算参考《给水排水设计手册》流量计量堰中三角堰的计算公式,核算堰口数和过流能力是否满足峰值和一组沉淀池检修状态下的要求。
最后要核算堰负荷,二沉池出水堰负荷一般为
1.2-1.5L/(s·m)
,最大(峰值流量)不能超过
1.7L/(s·m)。
根据堰负荷计算结果确定采用单堰还是双堰,出水堰板沿出水槽布置,由多个模板组合而成,模板个数为出水槽的周长除以单个模板的长度。
画堰板详图以画一个模板的详图为宜,如下图所示为一个模板,模板长度2.0-3.0m,模板高度H取0.30-0.45m (取整),三角堰尺寸确定后考虑堰口底部距离堰板底部距离h大于0.2m,不超过0.3m,主要考虑安装堰板用螺栓需要的尺寸。

出水堰板膨胀螺栓固定,
膨胀螺栓固定孔大小要比螺栓大一号
,例如M10螺栓螺母的固定孔半径为6mm。
出水三角堰的水位标高宜位于齿高的1/2处,
堰板厚度根据长度确定,一般取3mm,橡胶垫板厚度5mm。

相关资料推荐:
某直径16m辐流式沉淀池工艺设计cad图纸(中进周出)
https://ziliao.co188.com/d63195055.html
知识点:中进周出辐流式沉淀池设计提要及细节
全部回复(1 )
只看楼主 我来说两句 抢板凳看一下。。了解下这方面的内容
回复 举报