目前混凝土输送泵已广泛应用于砼工程施工中,通过采用混凝土输送方式,施工方既可以降低成本,又可以节约施工时间,规范施工现场。但是在使用过程中难免会出现一些问题,比如泵送过程中的断流现象,那么混凝土输送泵为什么会出现断流现象呢?又会造成什么危害?在施工中如何解决断流现象?现在我们简单分析和介绍一下断流形成的原因及解决断流难题的方法。

断流产生的危害
01
一是容易导致砼离析,部分砼脱水成干硬砼造成堵管,尤其在泵送低坍落度的砼时更是如此;
二是换向瞬间管路及分配阀中砼压力释放,对砼泵液压系统产生冲击,造成某些零部件损坏并增加能量损耗。断流对垂直向上尤其是向50m以上高度泵送时危害尤其明显。
原因分析
02
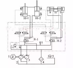
图1为一种开式液压系统的双缸驱动砼泵送系统的液压原理图。该泵为全液控砼泵,恒功率主油泵通过液动阀8-1、8-2向主油缸10-1、10-2和分配阀油缸9供油。主油缸插装阀和分配阀油缸分别发出信号控制液动阀换向,使主油缸和分配阀油缸的动作顺序相互协调,实现砼泵送循环,其中主油缸10双缸交替地吸-排砼实现砼的连续泵送。每次换向过程中砼流通常都会出现明显的流-断-流的现象,即通常所说的断流现象。

图:砼泵液压系统原理图
1-电动机;2-油箱;3-主油泵;4-回油滤油器;5-空气滤清器;6-溢流阀;7-压力表;8-液动阀9-分配阀油缸;10-主油缸
①当主油缸运行到接近行程终点时发出换向信号到换向油缸换向,进而主系统油路换向,主油缸10向相反方向运动,此过程至少需0.2s;
②砼被吸入砼缸的吸入效率通常只有85%~95%,不可避免地吸入一小段空气,这将是一小段空行程;
③换向时吸入砼缸的砼在向外输出时压力升高,有一定的可压缩性,这也是一小段空行程。由于有了换向和两段空行程时间,因此砼泵送过程中出现了断流问题。
解决办法
03
解决泵送过程中断流现象的方法是尽可能缩短换向时间和加快主油缸活塞在换向开始阶段的运行速度,在管道和分配阀中砼压力完全释放前实现砼连续泵送,以尽可能减少砼因断流离析以及换向过程中管道和分配阀中砼压力释放的反冲击。
推荐资料(点击文字跳转):
知识点:凝土输送泵断流的原因及措施
0人已收藏
0人已打赏
免费0人已点赞
分享
建筑施工
返回版块66.02 万条内容 · 1639 人订阅
阅读下一篇
常见的不规范混凝土施工混凝土强度是否有规律的发生、发展,混凝土表面缺陷能否得以控制,混凝土耐久性是否能够满足使用年限,这些都与施工现场的施工工艺、施工细节以及对混凝土的养护密切相关。在此浅谈施工现场的不规范施工给混凝土质量带来的影响和危害。 一、混凝土振捣顺序和方法不当 混凝土振捣未按规定顺序进行,振捣方法不当或局部漏振,会导致局部砂、石集中,使混凝土疏松不密实,出现蜂窝状孔洞或形成局部孔洞,尤其在钢筋密集部位,容易出现蜂窝、露筋等不良症疾。
回帖成功
经验值 +10
全部回复(0 )
只看楼主 我来说两句抢沙发