
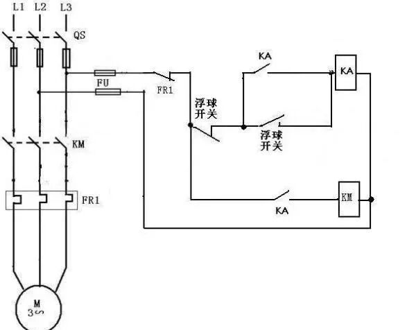
浮球开关是我们常用的一种水位控制器,它结构简单,安装方便,控制灵敏,深受广大用的认可,但是在实际使用中,人们常常对这个简单的开关,安装和接线有时候搞不清楚,下面就简单的介绍一下浮球开关的接线和浮安装方法,供大家参考!


电缆浮球开关拥有两个腔室,在加工电缆浮球开关的时候使用特殊工艺使之完全密封。通过电缆端头的平衡锤可调整不同的开关点。无毒性和无汞性使电缆浮球开关可以应用于饮用水中。电缆浮球液位控制器一般应用在水泵水塔当中,引线长度有长有短,所以在进入液体当中可以随意调节测量的深度。
推荐资料(点击文字跳转):
知识点:浮球开关的接线及浮安装
0人已收藏
0人已打赏
免费1人已点赞
分享
环保大厅
返回版块5354 条内容 · 77 人订阅
阅读下一篇
污水处理之SPR高浊度污水处理技术?在天然淡水资源已被充分开发、自然灾害日益频繁暴发的今天,缺水已经对世界各国众多城市的经济和市民生活构成了十分严重的威胁,缺水危机已经是我们面临的现实,解决城市缺水问题的重要途径应该是将城市污水变为城市供水水源。城市污水就近可得,来源稳定,容易收集,是可靠且稳定的供水水源。城市污水经净化后回用主要可作为市政绿化、景观用水和工业用水。 城市污水再生回用工程包括污水收集系统、污水净化处理技术及其系统、出水输配系统、回用水应用技术和监测系统。其中污水净化再生技术及其系统是关键,污水净化处理的流程要简单可靠,投资和运行费用要为该城市经济实力所能承受,处理后出水的水质要满足回用的要求。
回帖成功
经验值 +10
全部回复(0 )
只看楼主 我来说两句抢沙发