土木在线论坛 \ 电气工程 \ 电气工程原创版块 \ 自动控制原理图精华版

自动控制原理图精华版

发布于:2022-08-22 11:34:22 来自:电气工程/电气工程原创版块 [复制转发]

知识点:自动控制原理

1

可控硅调速电路


图片







2

电磁调速电机控制图

图片


3

三相四线电度表互感器接线

图片


4

能耗制动

图片


5

顺序起动,逆序停止

图片


6

锅炉水位探测装置

图片


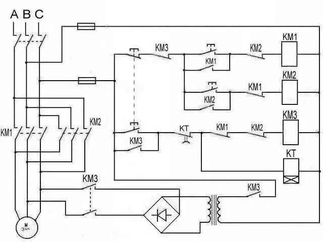
7

电机正反转控制电路

图片

8

电葫芦吊机电路

图片


9

单相漏电开关电路

图片


10

单相电机接线图

图片


11

带点动的正反转起动电路

图片


12

红外防盗报警器

图片


13

双电容单相电机接线图

图片


14

自动循环往复控制线路

图片


15

定子电路串电阻降压启动控制线

图片


16

按启动钮延时运行电路

图片


17

星形 - 三角形启动控制线路

图片


18

单向反接制动的控制线路

图片


19

具有反接制动电阻的可逆运行反接制动的控制线路

图片


20

以时间原则控制的单向能耗制动线路

图片


21

以速度原则控制的单向能耗制动控制线路

图片


22

电动机可逆运行的能耗制动控制线路

图片


23

双速电动机改变极对数的原理

图片


24

双速电动机调速控制线路

图片


25

使用变频器的异步电动机可逆调速系统控制线路

图片


26

正确连接电器的触点

图片


27

线圈的连接

图片


28

继电器开关逻辑函数

图片


29

三相半波整流电路图

图片


30

三相全波整流电路图

图片


相关推荐链接:

1、高低温冷库设计方案含自动控制原理图

2、空调自动控制原理图


  • tmltbf
    tmltbf 沙发

    谢谢楼主的分享,辛苦了。

    2022-08-22 22:50:22

    回复 举报
    赞同0
这个家伙什么也没有留下。。。

电气工程原创版块

返回版块

2.2 万条内容 · 596 人订阅

猜你喜欢

阅读下一篇

掌握这六点,原来学习数电和模电这么简单!

知识点:模电数电 模电到底是什么? 模电的定义为,信号在时间和数值上都是连续变化的信号。只看原理是枯燥无味的,我们通过听音乐的方式来理解它,听音乐以前是通过塑料唱片来听的,这种唱片中记录的信号随着畅轴的转动引起唱针的振动而发出不同的声音。如图我们把时间设为X轴,数值设置成Y轴,随着时间的变化,Y轴的数值也不断变化着,而每一个时间点都对应着一个数值,整体形成了一曲线。

回帖成功

经验值 +10