高处作业吊篮是悬挑机构架设于建筑物或构筑物上,利用提升机构驱动悬吊平台,通过钢丝绳沿建筑物或构筑物立面上下运行的施工设施,也是为操作人员设置的作业平台。由于搭设拆除方便、适用性强、占用场地少和施工效率高等优点,吊篮在建筑幕墙和外立面装饰等施工中得到了广泛的应用,但吊篮作业危险性较大,吊篮倾覆、钢丝断裂引起的高处坠落事故时有发生,所以施工吊篮的安全管理需引起特别重视。

作为工具式脚手架的一种,高处作业吊篮使用必须编制专项施工方案,对不能直接按照产品说明书中参数及安装要求安装的高处作业吊篮工程包括特殊建筑结构和非标设计方案,其专项施工方案需要进行专家论证。
1.相关标准和专项施工方案
1)《高处作业吊篮》(GB/T19155)
2)《高处作业吊篮安装、拆卸、使用技术规程》(JB/T11699)
3)《建筑施工工具式脚手架安全技术规范》(JGJ202)
4)《建设施工高处作业安全技术规范》(JGJ80)
5)《建设施工安全检查标准》(JGJ59)等。
吊篮安装、拆卸专项施工方案应根据使用说明书的要求、作业场地及周边环境的实际情况、吊篮使用要求等编制,一般包括下列内容:
1)工程概况
2)编制依据
3)作业人员组织和职责
4)吊篮安装位置平面布置图
5)吊篮技术参数、主要零部件外形尺寸和重量
6)特殊悬挂支架受力及抗倾覆计算分析和钢丝绳安全系数校核
7)安装、拆卸工具及仪器
8)安装、拆卸工艺程序与方法
9)安全装置的调试说明
10)重大危险源与安全技术措施
11)安全应急预案
吊篮安装、拆卸作业人员应具有特种作业操作资格证书。当安装、拆卸过程中专项施工方案发生变更时,应按程序重新对方案进行审批,未经审批不得继续进行安装、拆卸作业。
2.基本构造
高处作业吊篮应由悬挑机构、吊篮平台、提升机构、防坠落机构、电气控制系统、钢丝绳和配套附件、连接件组成。

吊篮平台应能通过提升机构沿动力钢丝绳升降。吊篮悬挂机构前后支架的间距,应能随建筑物外形变化进行调整。

3.安装与验收
(1)安装
吊篮安装流程如图所示。应按照使用说明书规定的程序和步骤依次进行。

安装作业应按专项施工方案、安全技术交底内容进行,安装单位的专业技术人员、专职安全生产管理人员应进行现场指导和监督。安装作业前,应划定安全区域,并应排除作业障碍。

悬挂机构宜采用刚性联结方式进行拉结固定。悬挂机构前支架严禁支撑在女儿墙上、女儿墙外或建筑物挑檐边缘。悬挑横梁前高后低,前后水平高差不应大于横梁长度的2%。

配重件应稳定可靠地安放在配重架上,并应有防止随意移动的措施。严禁使用破损的配重件或其他替代物。配重件的重量应符合设计规定。安装时钢丝绳应沿建筑物立面缓慢下放至地面,不得抛掷。悬挂机构前支架应与支撑面保持垂直,脚轮不得受力。

当使用两个以上的悬挂机构时,悬挂机构吊点水平间距与吊篮平台的吊点间距应相等,其误差不应大于50mm。高处作业吊篮安装和使用时,在10m范围内如有高压输电线路,应按照现行行业标准《施工现场临时施工用电安全技术规范》JGJ46的规定,采取隔离措施。
(2)验收
高处作业吊蓝在使用前必须经过施工、安装、监理等单位的验收,未经验收或验收不合格的吊蓝不得使用。
高处作业吊蓝应按相关规范规定包括悬挑机构、吊篮平台、操控系统、安全装置和钢丝绳等进行逐台逐项验收,并应经空载运行试验合格后,方可使用。
4.使用与管理
(1)使用要求
使用前应对吊篮操作人员进行书面技术交底。
高处作业吊篮应设置作业人员专用的挂设安全带的安全绳及安全锁扣。安全绳应固定在建筑物可靠位置上不得与吊蓝上任何部位有连接,并应符合相关规定。
使用吊蓝作业时,应排除影响吊篮正常运行的障碍。在吊篮下方可能造成坠落物伤害的范围,设置安全隔离区和警告标志,人员、车辆不得停留、通行。在吊篮内从事安装、维修等作业时,操作人员应配戴工具袋。

不得将吊篮作为垂直运输设备,不得采用吊篮运输物料。吊篮内作业人员不应超过2个。
吊篮正常工作时,人员应从地面进入吊蓝,不得从建筑物顶部、窗口等处或其他孔洞处出入吊篮。在吊篮内的作业人员应佩戴安全帽,系安全带,并应将安全锁扣正确挂置在独立设置的安全绳上。
吊篮平台内应保持荷载均衡,严禁超载运行。吊篮做升降运行时,工作平台两端高差不得超过150mm。
吊蓝悬挂高度在60米及其以下的,宜选用长边不大于7.5米的吊篮平台;悬挂高度在100米及其以下的,宜选用长边不大于5.5米的吊篮平台;悬挂高度100米以上的,宜选用不大于2.5米的吊篮平台。
进行喷涂作业或使用腐蚀性液体进行清洗作业时,应对吊篮的提升机、安全锁、电气控制柜采取防污染保护措施。悬挑结构平行移动时,应将吊篮平台降落至地面,并应使其钢丝绳处于松弛状态。
在吊篮内进行电焊作业时,应对吊篮设备、钢丝绳、电缆采取保护措施。不得将电焊机放置在吊篮内;电焊缆线不得与吊篮任何部位接触;电焊钳不得搭挂在吊篮上。
在高温、高湿等不良气候和环境条件下使用吊蓝时,应采取相应的安全技术措施。当吊篮施工遇有雨雪、大雾、风沙及5级以上大风等恶劣天气时,应停止作业,并应将吊篮平台停放至地面,应对钢丝绳、电缆进行绑扎固定。
当施工中发现吊篮设备故障和安全隐患时,应及时排除,对可能危及人身安全时,必须停止作业,并应由专业人员进行维修。维修后的吊篮应重新进行验收检查,合格后方可使用。
下班后不得将吊篮停留在半空中,应将吊蓝放至地面。人员离开吊篮、进行吊篮维修或每日收工后应将主电源切断,并将电气柜中各开关置于断开位置并加锁。
(2)管理要求
施工现场使用吊篮应由总承包单位统一监督,并应符合下列规定:
1)安装、升降、使用、拆除等作业前,应向有关作业人员进行安全教育;并应监督对作业人员的安全技术交底;
2)应对专业承包单位人员的配备和特种作业人员的资格进行审查;
3)安装、升降后、拆卸等作业时,应派专人进行监督;
4)应组织吊篮的检查验收;
5)应定期对吊篮使用情况进行安全巡检。
当施工中发现吊篮故障和存在安全隐患时,应及时排除,对可能危及人身案值时,应停止作业。应由专业人员整改。整改后的吊篮应重新进行验收检查,合格方可使用。
在施工现场安装完毕后应进行整机检测。作业人员在施工进程中应戴安全帽、系安全带、穿防滑鞋,酒后不得上岗作业。
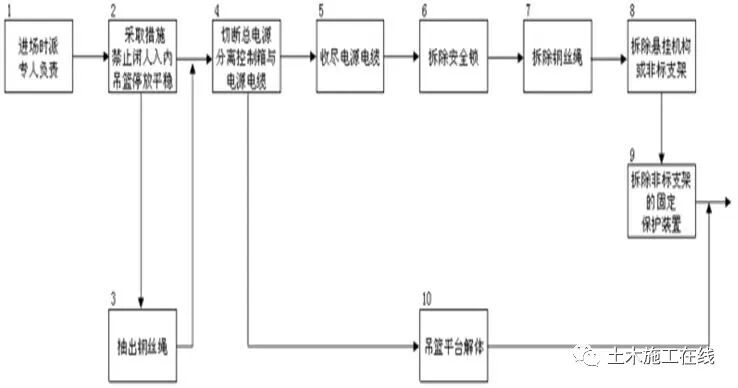
5.拆除
吊篮拆除应按说明书进行。

高处作业吊篮拆除时应按照专项施工方案,并应在专业人员的指挥下实施。拆卸现场应设置警示标志或安全护栏。
吊篮拆卸应遵循“先装的部件后拆”的拆卸原则。拆除前应将吊篮平台下落至地面,并应将钢丝绳从提升机、安全锁中退出,切断总电源。拆除支承悬挂结构时,应对作业人员和设备采取相应的安全措施。
拆卸分解后的零部件不得放置在建筑物边缘,应采取防止坠落的措施。零散物品应放置在容器中。不得将吊篮任何部件从屋顶处抛下。
6.特殊吊篮构造与处理
对结构特殊部位的吊篮安装需进行专项设计,所用的构配件应是同一厂家的产品。
(1)加长架设
对某些屋面有钢结构构架或其他构造,吊篮标准架前支架设无法满足后期安装长度要求,可对前支架进行加长,后支架采用配重或钢丝绳拉设。

(2)加高架设
对屋面有女儿墙等构造,吊篮标准架设无法满足后期安装高度要求,吊篮前后支架将采用厂家生产的加高杆进行架设,加高架设只是可调采用加高其它零部件的安装按照吊篮标准安装的各项规范进行安装。吊篮前支点位置采用厂家生产的小支腿进行架设,后支座采用加长插杆安装或与屋面结构进行钢丝绳拉设。


(3)抱箍或骑墙架设
对某些屋面存在构架的,吊篮可前支点位置采用厂家定制的小支架与外侧框架梁进行压梁架设,使用角码及对穿螺丝与小支架底部梁孔进行连接固定,后支架采用厂家定制的小支腿与内侧混凝土梁进行抱箍或骑墙架设或与屋面结构进行钢丝绳拉设。



安装任何形式的悬挑结构,其施加于建筑物或构筑物支承处的作用力,均应符合建筑结构的承载能力,不得对建筑物和其他设施造成破坏和不良影响。产品应附有厂家质量证明文件,对以上特殊吊篮支架构造应采取保证后架稳定的措施。
吊篮安全管理工作的核心应当从吊篮设备的进场检验、安装/移位验收、安全技术交底、操作人员培训、吊篮操控使用、日常维保检查以及完工后拆卸等各个环节,明确各方主体的施工安全管理责任,各司其职、各负其责,共同搞好吊篮施工安全的管理工作,确保吊篮施工安全。
推荐资料(点击文字跳转):
0人已收藏
0人已打赏
免费1人已点赞
分享
工程项目管理
返回版块4.69 万条内容 · 513 人订阅
阅读下一篇
模板工程应该如何去设计?模板工程主要包括模板和支架两部分。模板面板、支承面板的次楞和主楞以及对拉螺栓等组件统称为模板,模板背侧的支承(撑)架和连接件等统称为支架或模板支架。 模板及支架是施工过程中的临时结构,应编制施工方案,根据结构形式、荷载大小等结合施工过程的安装、使用和拆除等主要工况进行设计,保证其安全可靠,具有足够的承载力和刚度,并保证其整体稳固性。 模板及支架设计应包括下列内容: (1)模板及支架的选型及构造设计;
回帖成功
经验值 +10
全部回复(1 )
只看楼主 我来说两句 抢板凳作为工具式脚手架的一种,高处作业吊篮使用必须编制专项施工方案,对不能直接按照产品说明书中参数及安装要求安装的高处作业吊篮工程包括特殊建筑结构和非标设计方案,其专项施工方案需要进行专家论证。
回复 举报