地下连续墙是分槽段用专用机械成槽、浇筑钢筋混凝土所形成的连续地下墙体。地下连续墙主要作承重、挡土或截水防渗结构之用。
一般情况下地下连续墙适用于如下条件的基坑工程:
(1)深度较大的基坑工程,一般开挖深度大于10m才有较好的经济性;
(2)邻近存在保护要求较高的建(构)筑物,对基坑本身的变形和防水要求较高的工程;
(3)基坑内空间有限,地下室外墙与红线距离极近,采用其他围护形式无法满足留设施工操作空间要求的工程;
(4)围护结构亦作为主体结构的一部分,且对防水、抗渗有较严格要求的工程;
(5)采用逆作法施工,地上和地下同步施工时,一般采用地下连续墙作为围护墙。
1、技术特点
地下连续墙具有如下优点:(1)施工低噪声、低震动,对环境的影响小;(2)连续墙刚度大、整体性好,基坑开挖过程中安全性高,支护结构变形较小;(3)墙身具有良好的抗渗能力,坑内降水时对坑外的影响较小;(4)可作为地下室结构的外墙,可配合逆作法施工,缩短工期、降低造价。
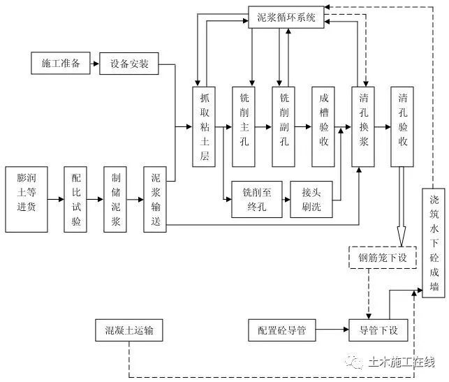
2、施工工艺与技术指标
地下连续墙施工是在地面上先构筑导墙,采用专门的成槽设备,沿着支护或深开挖工程的周边,在特制泥浆护壁条件下,每次开挖一定长度的沟槽至指定深度,清槽后,向槽内吊放钢筋笼,然后用导管法浇注水下混凝土,混凝土自下而上充满槽内并把泥浆从槽内置换出来,筑成一个单元槽段,并依此逐段进行,这些相互邻接的槽段在地下筑成的一道连续的钢筋混凝土墙体。
施工工艺可分为导墙制作、泥浆制备、成槽施工、混凝土水下浇筑、接头施工等。

成槽是地下连续墙施工的主要工序,随着技术的进步和城市发展的需求地下连续墙向更深的深度发展。例如软土地区的超深地下连续墙施工,利用成槽机、铣槽机在粘土和砂土环境下各自的优点,以抓铣结合的方法进行成槽,并合理选用泥浆配比,控制槽壁变形,优势明显。

由于地下连续墙是由若干个单元槽段分别施工后再通过接头连成整体,各槽段之间的接头有多种形式,目前最常用的接头形式有圆弧形接头、橡胶带接头、工字型钢接头、十字钢板接头、套铣接头等。其中橡胶带接头是一种相对较新的地下连续墙接头工艺,通过横向连续转折曲线和纵向橡胶防水带延长了可能出现的地下水渗流路线,接头的止水效果较以前的各种接头工艺有大幅改观。目前超深的地下连续墙多采用套铣接头,利用铣槽机可直接切削硬岩的能力直接切削已成槽段的混凝土,在不采用锁口管、接头箱的情况下形成止水良好、致密的地下连续墙接头。套铣接头具有施工设备简单、接头水密性良好等优点。

主要技术指标为:
(1)新拌制泥浆比重1.03-1.10,粘度22s-35s,胶体率大于98%,泥皮厚度小于1mm,pH值8-9;循环泥浆比重1.05-1.25,粘度22s-40s,胶体率大于98%,泥皮厚度小于3mm,pH值8-11,含砂率小于7%;清基后泥浆比重不大于1.20,粘度20s-30s,含砂率小于7%,pH值8-10;

清基方式
(2)混凝土:坍落度200mm±20mm,抗压强度和抗渗压力符合设计要求;
(3)单元槽段长度一般为4-6m,成槽时,护壁泥浆液面应高于导墙底面500mm。
实际工程中,参数应根据土的类别、地下连续墙的结构用途、成槽形式等因素适当调整,并通过现场试成槽试验最终确定。
3、工程案例
上海世博中心500KV地下变电站工程,四层钢筋混凝土框架剪力墙结构,筒身外径为 130m,周长408m,开挖深度为34.0m 。基坑围护“两墙合一”地下连续墙1200mm厚,深度57.5m 。


地下连续墙槽段分为 A、B、C、D、E、F 六个区,共 80 幅。一期槽段有 6.2m 和 6.3m两种类型,二期槽段有 6.5m、3.75m 和 3.85m 三种类型(3.75m 为“T”型幅),另外有四个特殊槽段,分别为 6.58m、6.22m、6.69m、6.53m。地下连续墙体混凝土设计强度为 C35(施工时提高一个等级为 C40),抗渗等级为 P12。

地下连续墙成槽抓、铣结合工艺,上层用CCH500-3D真砂抓斗成槽机直接抓取,进入到下层土层后,用MBC30液压铣槽机铣削。槽段接头采用工字钢型刚性接头。


实施效果:保证连续墙垂直度达到 1/600 的误差,基坑周边建筑物最大变形仅为8.9mm ,有关市政管线的最大沉降为15.1-34.1mm(报警值均为50mm),基坑施工期间没有对周边环境的正常使用产生影响。
推荐资料(点击文字跳转):
知识点:地下连续墙施工、基坑工程
0人已收藏
0人已打赏
免费0人已点赞
分享
建筑施工
返回版块66.02 万条内容 · 1639 人订阅
阅读下一篇
深基坑支护之型钢水泥土复合搅拌桩支护结构技术型钢水泥土复合搅拌桩是指通过特制的多轴深层搅拌机自上而下将施工场地原位土体切碎,同时从搅拌头处将水泥浆等固化剂注入土体并与土体搅拌均匀,通过连续的重叠搭接施工,形成水泥土地下连续墙;在水泥土初凝之前,将型钢(预制混凝土构件)插入墙中,形成型钢(预制混凝土构件)与水泥土的复合墙体。型钢水泥土复合搅拌桩支护结构同时具有抵抗侧向土水压力和阻止地下水渗漏的功能。 近几年水泥土搅拌桩施工工艺在传统的工法(SMW工法)基础上有了很大的发展,TRD工法、双轮铣深层搅拌工法(CSM工法)、五轴水泥土搅拌桩、六轴水泥土搅拌桩等施工工艺的出现使型钢水泥土复合搅拌桩支护结构的使用范围更加广泛,施工效率也大大增加。
回帖成功
经验值 +10
全部回复(0 )
只看楼主 我来说两句抢沙发