大多数结构设计师随着结构设计年限的增加,结构设计的经验越来越丰富。但是有的设计师对于一些经验的应用经常不加思考,从而导致错误。
在我的设计培训课程中,基础超挖我给大家的参考大样是这样的,基础底标高不变,用C15素混凝土回填或者三七灰土分层夯实回填至设计标高。

一般不推荐基础直接落到持力层。那样会造成实际框架柱计算长度以及底部楼层高度在模型计算中的处理比较困难。但是如果仅从基础设计的角度来说,直接落到持力层,是没有问题的。
所以有些设计院超挖采用这样的以下的设计大样。

基础落下去,上层土分层夯实。如果没有地下室的话,这个大样其实是可以的,但是如果作为地下室而且采用的是独立基础加防水板结构,这样的大样可以说就是错误的。
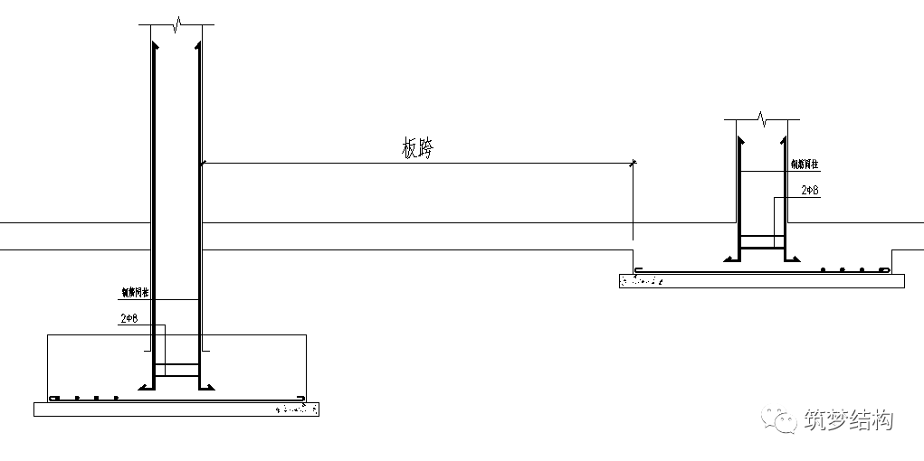
我们大多数设计独立基础加防水板都是以独立基础为支座,计算简图如下。那防水板板跨设计就是独立基础边到边的长度。

而以上大样把独立基础落下去之后,那独立基础的边缘不是防水板的支座,实际柱边变成了防水板的支座,如下图所示:

而我们实际模型设计中,一般都是独立基础和防水板一起建模计算,那就造成了实际大样和计算模型的不一致,防水板的板厚和配筋计算都会比实际偏小。另外,就算原实际设计考虑了柱边做支座,那样也会造成防水板的设计板厚配筋偏大不经济。所以对于独立基础防水板结构来说,独立基础超挖最适合的解决办法还是回填至设计标高比较合适。当然超挖过深也可以采用地基处理,那就是另外一个话题了。
总结:原设计师可能做得大部分独基超挖都是用的基础下落的处理方法,根据了解,这种方法得到当地审图认同。设计人员的经验就以为这样的处理方法适用于任何情况。但是对于独立基础防水板这种形式是十分不适合。所以在日常结构设计中,对于一些结构设计经验的总结一点要注意它的适用条件。没有适用条件的结构设计经验,那就不是正确的结构设计设计经验。
0人已收藏
0人已打赏
免费0人已点赞
分享
混凝土结构
返回版块140.17 万条内容 · 2216 人订阅
阅读下一篇
建筑加固工程中的碳纤维布,这些知识你了解多少碳纤维布这一加固材料出现在大众视野的频率很高,不知道小伙伴们对它的了解有几分呢?接下来,小邦就从碳纤维布的几个基本小知识说起,一起来测测你掌握了多少吧! 首先,碳纤维布有很多个不同的名字,常见的叫法有:碳布、碳素纤维布、碳纤维编织布、碳纤维预浸布、碳纤维加固布、碳纤维织物等。其次,按照碳纤维规格划分,可将碳纤维布分为1K碳纤维布、3K碳纤维布、6K碳纤维布、12K碳纤维布、24K及以上大丝束碳纤维布。建筑加固领域所用的碳纤维布是一种单向碳纤维加固产品,通常采用12K碳纤维丝织造,常见的有0.111mm和0.167mm两种规格,也就是我们常说的200g碳纤维布和300g碳纤维布。
回帖成功
经验值 +10
全部回复(0 )
只看楼主 我来说两句抢沙发